HOME
ASK A QUESTION
REPAIR GUIDES
BECOME A MEMBER
LOG IN
Login with Facebook
OR
Remember me
NOT A MEMBER?
FORGOT PASSWORD?
CONTACT US
PRIVACY POLICY
TERMS AND CONDITIONS
☰
Home
Ford
F-150
Fuel System
Tank
Replace/Remove
Fuel tank switch not working why?
HIDDEN
MEMBER
1994 FORD F-150
5.0L
V8
2WD
AUTOMATIC
275,000 MILES
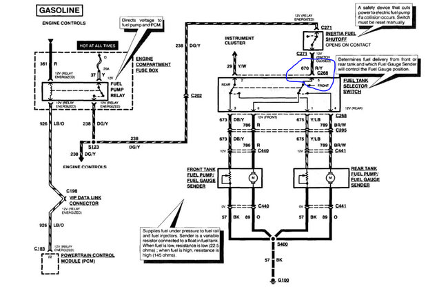
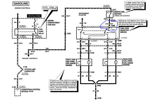
No power on my fuel tank switch to change front or rear tank. I have no power on the switch.
Wednesday, April 7th, 2021 AT 4:13 PM
1 Reply
ASEMASTER6371
MECHANIC
52,796 POSTS
Good evening,
I attached the diagram of the switch for and the testing procedure below. The power comes from the inertia switch.
https://www.2carpros.com/articles/how-to-check-wiring
https://www.2carpros.com/articles/how-to-use-a-voltmeter
Roy
Images (Click to make bigger)
Was this
answer
helpful?
Yes
No
Wednesday, April 7th, 2021 AT 5:05 PM
Please
login
or
register
to post a reply.
Related Fuel System Tank Replace/Remove Content
Gas Tank Removal
I Am Trying To Remove The Gas Tank But, There Is A Rubber Filler Neck Hose Sticking Out Of The Side Of The Gas Tank. It Also Has A Heater...
Asked by
NeIl2013
·
2 ANSWERS
3 IMAGES
1994
FORD F-150
Remove Gas Tank To Replace The Main Gas Line
I Have A Gas Leak. Do I Have To Remove Gas Tank To Replace The Main Gas Line Leaving The Fuel Pump. It Is Spewing Gas From The Top Of The...
Asked by
garysiber
·
1 ANSWER
4 IMAGES
2006
FORD F-150
Replaced Gas Tank. Vent Tube Not Working
I Recently Replaced The Gas Tank With A Used Tank. Vent Tubes Identical. Have Tried Repositioning Tube, Etc, But It Will Not Allow Me To...
Asked by
reschner
·
4 ANSWERS
1986
FORD F-150
Can I Run My 1990 F150 By Removing The Front Fuel Tank...
I Removed The Front And I Don't Want It Back On. I Just Removed The Pump And Hoses Then Reconnected The Fuel Lines But Hoked Lines U...
Asked by
nmokler
·
4 ANSWERS
1990
FORD F-150
1992 Ford F150
Engine Mechanical Problem 1992 Ford F150 V8 Four Wheel Drive 100000 Miles Starts Up, Runs Good, But When Turned Off It Won't Start...
Asked by
kb57
·
7 ANSWERS
1992
FORD F-150
VIEW MORE
Ask a Car Question. It's Free!
Fuel Pump Replacement
Fuel Injector Replacement
Fuel Filter Replacement