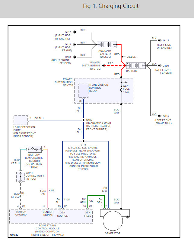
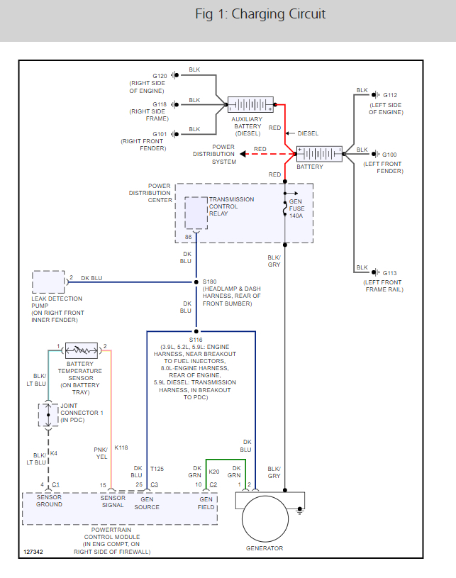
Tuesday, September 3rd, 2019 AT 4:39 PM
I have the truck listed above 1500 with a 318. It was having an alternator problem not charging the battery. Well I still didn't solve the problems. I was able to jump that alternator to the battery and it will charge it but my issue is now as I turn my key over and I have no power on the cluster. Fuel pumps not kicking on I have no idea what's going on with it. I have a good battery in it it just won't start. It was starting yesterday put a little fuel in the throttle body and it would start and run but I could hear the fuel pump kicking on. Now it's not doing anything. I hear the door chiming and that's it. It'll turn over but won't crank. I have checked fuses and seem to be good. I have even changed some of the relays around to the fuel pump one to see if it was good and still nothing.






