No crank no start

Tiny
BRANDON CONGER
  • MEMBER
  • 2000 FORD EXPEDITION
  • 4.6L
  • V8
  • 2WD
  • AUTOMATIC
  • 300,000 MILES
I have replaced the starter solenoid. I have tried to jump it through the starter. It is getting power to it when I turn the key over all I get is a one click from the solenoid on the firewall. I do not know what else to do.
Monday, July 5th, 2021 AT 6:07 PM

13 Replies

Tiny
JACOBANDNICKOLAS
  • MECHANIC
  • 110,192 POSTS
Hi,

First, make sure the battery terminals are clean and tight. If they are, then we need to check where power is lost.

First, see if it will start by placing it in neutral. If it does, then the neutral/park switch may be bad.

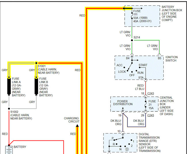
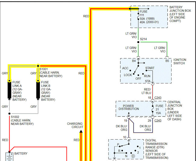
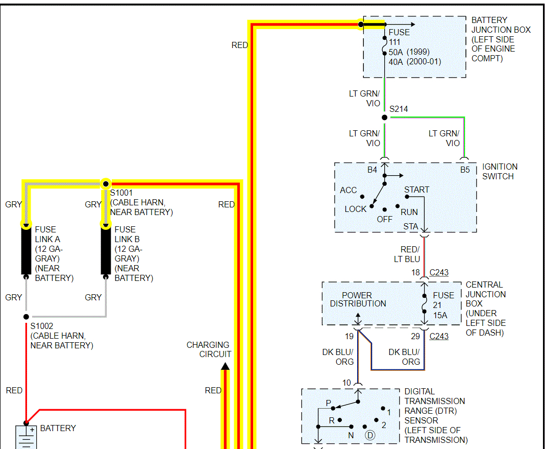
If that doesn't change anything, I need you to check fuse 111 in the battery junction box and fuse 21 in the central junction box. In addition to checking the fuses, confirm there is power to them. Note: Fuse 21 in the central junction box will only get power with the key in the start position, so you will need a helper to do this.

https://www.2carpros.com/articles/how-to-check-a-car-fuse

If the fuses check good, I need you to go to the s terminal on the starter. It will be the smaller gauge wire of the two. It should get power when the key is in the start position. If it does and you do have power to the starter direct from the battery (larger wire) the starter is bad.

I have attached the wiring schematics below for the starting system for your reference. I had to cut the schematic in two to make them readable, but I did overlap them so you could follow them.

Here is a link you may find helpful when testing the wiring:

https://www.2carpros.com/articles/how-to-check-wiring

Here is one more link you may find helpful when testing the starter for power:

https://www.2carpros.com/articles/starter-not-working-repair

Let me know what you find or if you have other questions.

Take care,

Joe

See pics below Pics 3-4 are the fuses. Pic 3 is the underhood box and pic 4 is the central junction box in the vehicle.
Was this
answer
helpful?
Yes
No
Monday, July 5th, 2021 AT 9:31 PM
Tiny
BRANDON CONGER
  • MEMBER
  • 9 POSTS
I did everything and found out it may be my starter solenoid the one that's attached to the starter it's not popping out.
Was this
answer
helpful?
Yes
No
Tuesday, July 6th, 2021 AT 9:39 PM
Tiny
JACOBANDNICKOLAS
  • MECHANIC
  • 110,192 POSTS
Hi,

Sounds like you were busy. Do me a favor. Take a look at the attached pic below. Let me know which symptom you feel best describes what you experience. Then, I will get the specific tests you need.

Take care,

Joe

See pic below.
Was this
answer
helpful?
Yes
No
Tuesday, July 6th, 2021 AT 10:16 PM
Tiny
BRANDON CONGER
  • MEMBER
  • 9 POSTS
It will be the first one I took the starter off and it is spinning it just will not engage and there is only one click coming from the ceiling noyd on the firewall.
Was this
answer
helpful?
Yes
No
Wednesday, July 7th, 2021 AT 1:39 AM
Tiny
JACOBANDNICKOLAS
  • MECHANIC
  • 110,192 POSTS
Brandon,

When you say it spins but doesn't engage, it sounds like the bendix is bad. That is the part of the starter which engaged the starter motor gear to the engine flywheel to crank the engine.

When this happens, do you hear the starter motor spinning? Is it possible for you to record what is happening and upload it for me to hear?

Let me know. When I read through the list above, it seems the last thing mentioned is what fits what you are experiencing.

Let me know.

Joe
Was this
answer
helpful?
Yes
No
Wednesday, July 7th, 2021 AT 7:43 PM
Tiny
BRANDON CONGER
  • MEMBER
  • 9 POSTS
Put put new starter solenoid on it fired up one time and then nothing just to click again.
Was this
answer
helpful?
Yes
No
Saturday, July 10th, 2021 AT 5:56 PM
Tiny
JACOBANDNICKOLAS
  • MECHANIC
  • 110,192 POSTS
Is everything tight at the starter/solenoid? Do we have a solid power and ground from the battery to the solenoid?

It sounds like when you installed the new part, you moved something which allowed for contact to be made one time. See if you wiggle the wiring between the battery, solenoid, and starter if it changes.

Also, is the starter the original one or has it been replaced and where is the click coming from? Is it the starter or the solenoid?

Let me know.

Joe
Was this
answer
helpful?
Yes
No
Saturday, July 10th, 2021 AT 9:02 PM
Tiny
BRANDON CONGER
  • MEMBER
  • 9 POSTS
Everything is tight but my battery-saver relay it's clicking one time when I go to try to start the vehicle. I think I might have a short in my cables from the battery to the car. So I'm going to run new cables now.
Was this
answer
helpful?
Yes
No
Monday, July 12th, 2021 AT 10:49 AM
Tiny
JACOBANDNICKOLAS
  • MECHANIC
  • 110,192 POSTS
Brandon, let me know if that takes care of it.

Joe
Was this
answer
helpful?
Yes
No
Monday, July 12th, 2021 AT 8:29 PM
Tiny
BRANDON CONGER
  • MEMBER
  • 9 POSTS
That did not work for a new cables and still doing the same thing. My battery saver relay keeps clicking when I turn the key on and off and when I took it out it was hot.
Was this
answer
helpful?
Yes
No
Thursday, July 15th, 2021 AT 2:03 PM
Tiny
JACOBANDNICKOLAS
  • MECHANIC
  • 110,192 POSTS
Hi,

If it is getting hot, it sounds like it isn't timing out. Do me a favor. Take a look at the diagnostics below and let me know if you are comfortable performing them. Something is causing that to get hot and I have a feeling if we determine what it is, the other problems will resolve themselves.

Let me know.

Joe
Was this
answer
helpful?
Yes
No
Thursday, July 15th, 2021 AT 9:04 PM
Tiny
BRANDON CONGER
  • MEMBER
  • 9 POSTS
How would I test it can? I get a youtube link on how to do it?
Was this
answer
helpful?
Yes
No
Friday, July 16th, 2021 AT 2:58 AM
Tiny
JACOBANDNICKOLAS
  • MECHANIC
  • 110,192 POSTS
I'm not sure I understand. Are you asking how to test the CAN bus or the battery saver? The battery saver directions are above. If you want to test the can-bus, you simply need a scan tool that can read the system.

Here is a video showing it being done:

https://youtu.be/InIlnsjOVFA

Let me know.

Joe
Was this
answer
helpful?
Yes
No
Friday, July 16th, 2021 AT 6:52 PM

Please login or register to post a reply.