Negative Voltage between Ignition Coil and Battery?

Tiny
CARADIODOC
  • MECHANIC
  • 34,463 POSTS
I'm still here when you need me.
Was this
answer
helpful?
Yes
No
Monday, December 11th, 2023 AT 1:45 PM
Tiny
ALTHEA MAYBERRY
  • MEMBER
  • 65 POSTS
Hello Caradiodoc,

After all the winter weather, now I have a break with warm weather, today I decided to do some work on my truck, and guess what? It's alive. Today, I replaced the red wires from the alternator to the 5-way cluster, then from the cluster into the bulkhead, and then from the bulkhead to the half-moon connecter for the ignition switch. Then after I got everything connected back up, I put in the key, and it turned over. Now I have to test for spark and hopefully, it's there. If it starts tomorrow, then I'll install the brand-new aluminum radiator and electric fans I purchased for it last March. I'm so proud of myself.

Thea
Was this
answer
helpful?
Yes
No
Thursday, February 22nd, 2024 AT 3:52 PM
Tiny
CARADIODOC
  • MECHANIC
  • 34,463 POSTS
Dandy. Keep me posted.
Was this
answer
helpful?
Yes
No
Thursday, February 22nd, 2024 AT 6:09 PM
Tiny
ALTHEA MAYBERRY
  • MEMBER
  • 65 POSTS
Hello Y'all, I just thought I'd give an update about my truck. Just today, it finally fired and ran for a few seconds. It may have run longer if it didn't have massive vacuum leaks because nothing's plugged in. The problem boiled down to a bad red wire that runs from the alternator to the 5-way splice, from the 5-way splice into the bulkhead, and then from the bulkhead into the half-moon connector on the ignition switch. I spent the time tracing it all down and replacing it. So I did all this other stuff to it, including taking the heads off and lapping the valves, which needed doing anyway and that wasn't the problem. Anyway, while I was at it I also replaced the timing set.

Now to put it all back together and install the brand new custom aluminum radiator with electric fan. Then it'll be good to go.
Was this
answer
helpful?
Yes
No
Sunday, March 10th, 2024 AT 3:20 PM
Tiny
CARADIODOC
  • MECHANIC
  • 34,463 POSTS
Wonderful news. For the record, starting in 1972, and possibly earlier, every dark blue wire under the hood got 12 volts when the ignition switch was turned to "run". Later, on many truck models, that changed to a red wire. You'll find one at the alternator, one at the voltage regulator, one to the electric choke heater, and one to the ignition module or ballast resistor.

That curved connector you mentioned was a good place to find an overheated pair of connector terminals. You could see the blackened area around them. That connector was only needed to allow the steering column to be installed on the assembly line. After that, if you find a burned connection there, just cut the wires back at least four inches on each side, then splice in a new section of the same diameter. In those first four inches, the copper wire gets hardened from being hot. I cut that away because solder won't adhere to it.

Seal the connections with heat-shrink tubing that you slide on before pushing the strands into each other. Don't use electrical tape because that will unravel into a gooey mess on a hot day.

Happy to hear this is coming along. Keep me updated.
Was this
answer
helpful?
Yes
No
+1
Sunday, March 10th, 2024 AT 10:00 PM
Tiny
ALTHEA MAYBERRY
  • MEMBER
  • 65 POSTS
Thanks for the extra info on the red wires. I will check those to see what condition they are in. Before I wrap all these wires back up, I want to be sure I don't need to replace any other wires. So comes my next wiring question.

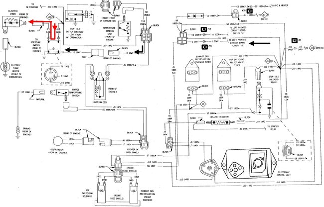
There are three wires that plug into the oil-sending unit. One of those wires was a red wire, which is one that I have replaced. The other two wires are a blue wire and a yellow wire--very brittle. I have had this unplugged for so long that I don't remember where they plug into. I've been studying the schematics in my Haynes manual but it's so confusing to look at. It has two devices, which is greatly confusing to me where the schematic is concerned.

The first device is a small can that has a white wire going to it, the second device is a three-pronged sensor with three wires-- red, blue, and yellow (I have included photos for clarity). On my dashboard, there is the pressure gauge and a dummy light. I don't understand why it has both, but I only care about the gauge and not so much the light. So, what do I need to just make the gauge work? I'm beginning a new process called the process of elimination. If it's not needed, it's coming out. For example, half of the air conditioning unit is missing, so I'm taking it out and I don't need the wiring so it's coming out as well.

So, to keep the oil pressure gauge which do I need to eliminate, the can or the three-prong sensor? If I need to keep the sensor or keep it all, I need to know where the blue and yellow wires go. By the way, I'm not using the choke heater. It will be heated by the internal heat riser.

I am also confused by the EGR valve. As you can see in the photo with the carburetor and EGR, the engine doesn't have the original carb installed. It's an older 2bbl Carter/Holly. As long as I've had this truck, the EGR has never been plugged in. So, I'm scratching my head wondering why it's never been plugged in and where it plugs into. I don't know what the people who had it before me did to it, but they got it all messed up.

Again, thanks for all your help thus far.

Thea
Was this
answer
helpful?
Yes
No
Monday, March 11th, 2024 AT 10:03 AM
Tiny
CARADIODOC
  • MECHANIC
  • 34,463 POSTS
First, for many years, Chrysler used thermal dash gauges. They used a bimetallic strip with a small heater wire wrapped around it. I don't know when they dropped that style, but if you have them, the clue is when you turn the ignition switch off, the coolant temperature, oil pressure, and gas gauges will stay put for a few seconds, then slowly and smoothly drop down to the left. GM used magnetic gauges that respond instantly. They had to add all kinds of complicated circuitry to prevent their gas gauges from bouncing around.

For a real long time, Chrysler was the world's leading innovator for things that actually benefited car owners. One of those innovations was the introduction of "telltales", meaning little red lights built into the gauges to get your attention. I had them on my two '78 LeBarons. My '80 Volare doesn't have them, and I miss them. Their purpose was to grab your attention when you needed to see what a gauge was indicating. Today we get warning messages on a display screen. Without the "Oil" warning light on your dash, you could drive too far with low or no oil pressure if you don't check the gauge often enough.

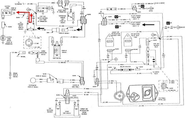
The first unit you mentioned is an odd design of an oil pressure switch. I added arrows in the diagram. When the engine is not running, or when you lose oil pressure, the switch is as drawn. 12 volts is applied to one side of the "Oil" light on the dash, through the ignition switch. Current flows through the bulb, out of the cluster, then follows the black arrows. That's the white wire, (might look yellow on the truck), through the switch, to ground. The light turns on.

When there's oil pressure, the bar shown inside the switch moves up to connect those two terminals. Those are the red and dark blue wires. The red one has 12 volts on it when the ignition switch is turned to "run". Current flows through that switch to the choke heater. The choke heater only operates when the engine is running and has oil pressure.

There were three problems with the heat-riser valve you mentioned. The first was the shaft could rust to the manifold. If it rusted in the open position, exhaust gas would not be blocked, and be redirected to flow through a passage through the intake manifold, then out the driver's side exhaust manifold. That flow ran right under the thermostatic choke spring to warm it up. Chrysler's parts department has a spray can of "Rust Penetrant" that was designed to free up these valves. It is really effective as a fast-acting penetrating oil, but it has to be washed off soon, otherwise moisture will follow it in and rust parts even worse.

Even when that valve is free, the second problem is it was very common for that passage to become pugged with carbon. The engine would start fine, then the choke pull-off diaphragm would pull the choke open enough for the engine to run well for a minute or two, but after that, the thermostatic spring didn't get warm, so it wouldn't open the coke the rest of the way. Lots of black smoke from the tail pipe, and it was hard to get the car to move. On earlier engines from the '60s, if you remove the thermostatic spring, there was a stainless steel insert, or plate, to remove, then you could see into that passage and chip the carbon out. As luck would have it, the only place the blockage occurred was right there where you could see it. In later years you had to remove the intake manifold to clean that carbon out. This is no longer a problem due to better additives in gasoline today.

The third problem was caused by uninformed politicians. They randomly decided chokes needed to be fully-open within three minutes of starting the engine. That was easy to accomplish in warmer climates, but up north where I am, engines would not run yet in cold weather. My boss had to drive about a mile from home, then sit on the side of the road for a few minutes until the engine got warm enough to run right. Ended up wasting a lot of gas and created lots more emissions, but it kept the politicians happy. The chokes were simply fully-open too soon.

The only real advantage to having the electric choke heater is if that passage got plugged with carbon, the choke would still open fully and the engine would run properly.

If you're going to eliminate the choke heater, you can replace the switch with a standard oil pressure switch with one terminal for the dash warning light. You can also wire the red and blue wires together to bypass that switch. That's how it was done in the earlier years that heater was used. There was a notice on the visor that if the ignition switch was turned on to play the radio, for example, hard engine starting could occur. That was because the choke heater was on already, and the choke would be fully-open when you finally tried to start the cold engine. That's why they went to the oil pressure switch in the heater circuit.

The second unit you listed is for an oil pressure gauge. There's diaphragm inside that pushes on a movable contact on a rheostat, similar to what's used for a fuel level sensor in the gas tank. It creates a variable resistance. That results in a variable current flow through the heating wire in that gauge.
Was this
answer
helpful?
Yes
No
Monday, March 11th, 2024 AT 2:40 PM
Tiny
ALTHEA MAYBERRY
  • MEMBER
  • 65 POSTS
Hi Caradiodoc,

I thought you'd like to hear the engine run. It still needs a lot of help, but it's running. Woo hoo!

I also have more questions for you. I included a photo of two items that look like relays, which are located next to the starter relay--the ones with the ice cream cones above them. The one in the middle has a green wire coming out of it. Do you know what it goes to?

Tomorrow, I want to install my brand-new radiator with an electric fan. However, I purchased the radiator last March on Amazon. It's been so long that I don't know what I did with the instructions to hook up the fan. I was hoping if I sent photos, you might be able to help me with it.
Was this
answer
helpful?
Yes
No
Tuesday, March 19th, 2024 AT 6:44 PM
Tiny
CARADIODOC
  • MECHANIC
  • 34,463 POSTS
It's hard to tell without being there and being able to move around, but I had two thoughts about what I might have heard.

At one point it sounded like a rather common problem where the ring gear on the torque converter rubs against the inspection cover on the front of the transmission. There's tabs on both sides of that cover. The noise can occur if one of those tabs didn't go into the spot it is supposed to go, or if the cover got bent during installation. It doesn't take much to cause it to rub. When that happens, remove the cover, then look on the back side for a shiny spot to show where it was rubbing.

The second sound is like a, "pook pook" sound. That occurred on my '78 LeBaron wagon. Look for a pipe coming off the middle of the catalytic converter, then running up to the air filter housing. There's a valve in that pipe. What it's supposed to do is when there's a puff of exhaust gas, the valve closes from that pressure. Between the puffs of exhaust gas, the momentum of its flow creates little pulses of vacuum. That vacuum opens the valve and lets fresh air get pulled down to help the catalytic converter do its thing. The noise occurs when that valve fails. It's attached at the air filter housing through a rubber hose. That hose will be hardened and brittle from being overheated from the exhaust gas getting up there. You'll also hear that noise when the lid is removed from the housing. It's very noticeable, but goes almost completely away when you put the cover back on.

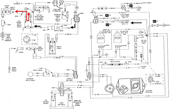
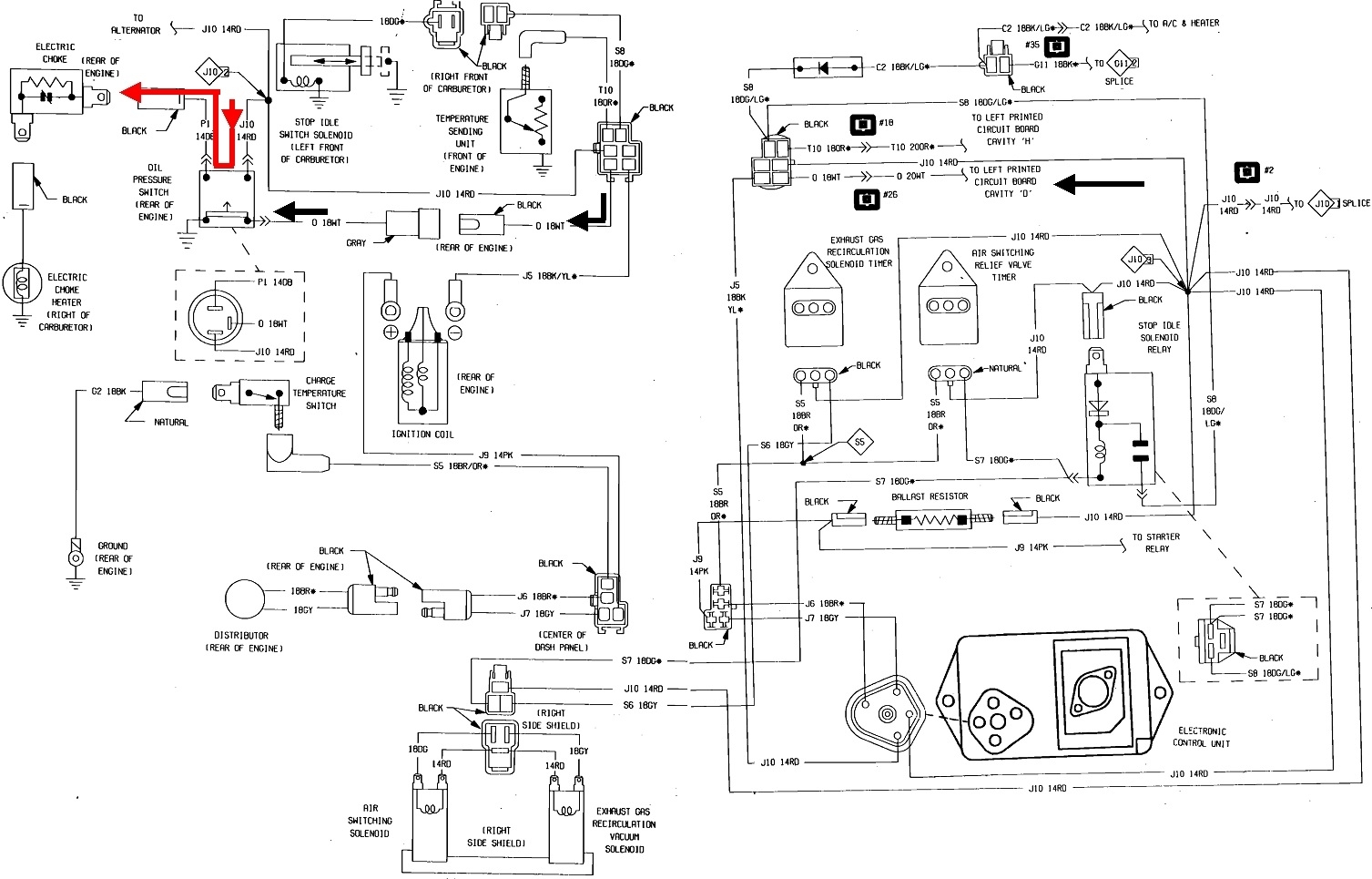
Sorry to say our online service manuals don't have much for wiring diagrams for older models. I'll have to see if I have a manual at home to look at. The unit on the left of your photo has something to do with emissions. I have that on my '80 Volare, but I never looked into what it's for.

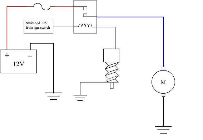
My guess is for your radiator fan, the fan motor has only two wires, so it's a single-speed, on or off affair. The gold sensor most likely is just a temperature switch. To verify that, measure its continuity between the terminal and the threads. You should find an open circuit, or infinite reading. Actual coolant temperature sensors can look exactly the same, but they have a temperature variable resistor inside. Those are meant for dash gauges and computers. If you have that type of sensor, you'll find some resistance value, probably around tens of thousands of ohms or more, and that value will start to go down when you warm the sensor in your hand.

It's the on / off switch type of sensor we need. Radiator fan motors can draw from 10 to 20 amps. That little switch can't handle that much current. That's why the relay is needed. The switch just turns the relay on with a very tiny current, then the relay's contacts handle the high motor current. I can draw up the typical diagram and post it later. The only thing you'll have to decide is where to get the 12 volts to run the motor. If you tie that directly to a battery positive source, the fan can run after the hot engine is turned off. Some cars were built like that, but it was mostly four-cylinder engines with aluminum heads, to cool them down to reduce warping. Your engine has cast iron heads, so I would power the relay from a switched 12 volt source. That would be anything with that red wire you worked on. I'll draw up both diagrams.
Was this
answer
helpful?
Yes
No
+1
Tuesday, March 19th, 2024 AT 7:26 PM
Tiny
ALTHEA MAYBERRY
  • MEMBER
  • 65 POSTS
Thanks for your quick response. However, I thought it would be helpful for you to know that the truck doesn't have a catalytic converter. I conjecture that It was removed when whomever had the truck before me removed the original 1985 engine, put in a 79 and ran straight pipes on the exhaust. I installed a y-pipe and ran a glasspack on it.

My friend Marty, who is a retired ASE technician, thinks the oil pressure isn't coming up--plus the oil pressure gauge isn't responding. Tomorrow I'm going to remove the valve covers to see if oil is getting to the top. I don't think I installed the rocker arm assembly backwards, but it doesn't hurt to check. I know the new oil pump is primed because I loosened the oil filter and oil came spilling out.
Was this
answer
helpful?
Yes
No
Tuesday, March 19th, 2024 AT 8:06 PM
Tiny
CARADIODOC
  • MECHANIC
  • 34,463 POSTS
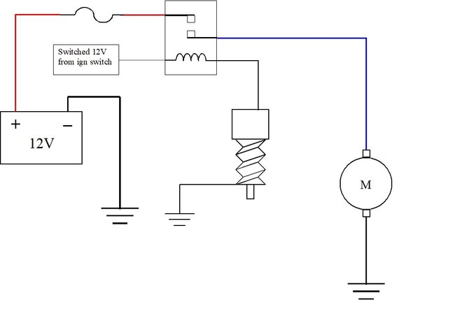
Here's the diagrams for your fan. I figured the red wire is the 12-volt feed for the fan, based on the fuse holder. I'm taking a guess the blue wire is the switched 12 volts going to the fan motor, so that's the color I used on the diagrams.

In the first diagram, the gray wire, (white on your relay socket), is connected to the red wire, and both are tied right to the battery positive circuit. This way, the relay will turn on and the fan will run any time the temperature switch turns on. The ignition switch doesn't have to be on. If the engine is hot when you turn it off, the fan will continue running, and it could start up unexpectedly if some heat migrates over to the sensor a minute or two after the engine is turned off.

The only difference in the second diagram is that gray (white) wire is connected to a switched 12-volt source. That would include those red wires under the hood. This way the fan will only run if the ignition switch is on.

For the coil of the relay, again, I took a guess at the wire colors. Black is normally for ground circuits, so I drew that one going to ground through the temperature switch. That leaves my gray wire, (white) for the 12-volt supply. Once you decide how you want that wire to get its 12 volts, I need to add another clinker to insure there's sufficient confusion. All electromagnetic coils develop a magnetic field that takes a little time to build up. It's when the current is switched off that the field has no choice but to collapse instantly. Doing so causes it to generate a huge voltage spike, often as high as 300 volts. That's what we need to happen in an ignition coil, but for injectors, AC compressor clutches, and relays, those spikes can do a lot of damage, mainly to computer modules that are switching those things on and off. To prevent that from happening, something is usually added somewhere in the circuit to dampen or absorb those spikes. GM does that by placing a resistor across the coil. When a spike occurs, the resulting current flow goes through the resistor to just dampen, or reduce the voltage of that spike. The advantage is resistors don't have a polarity, so the coil can be connected either way. With their terminal basing, the relay can be installed two ways, as long as it will physically fit, and work just fine. The minor disadvantage is resistors don't totally eliminate the spike.

Chrysler, and most other manufacturers use a diode across the coil to totally eliminate voltage spikes. Diodes are one-way valves for electrical current flow. When 12 volts is applied to turn the relay on, the diode is "reverse-biased", meaning it is in there backward, is turned off, and acts like it isn't even there. When the relay is turned off, the spike occurs for an instant, then the diode is "forward-biased", meaning it acts like a piece of wire, and completely eliminates that spike. While this is more effective, it means the coil can not be connected either way like with the GM relays.

The best way to know how to connect the coil is with the instructions. This whole story is because you don't have them. Instead, start by looking on the relay's cover to see if they printed a little diagram on it. If there is one, try to post a photo of it. Also post one of the bottom of the socket where the wires come out. In my third drawing, this shows the terminal layout for some common relays. Yours most likely matches the top left one. The numbering I used is used by Chrysler and many other manufacturers, but you won't find those on generic aftermarket relays. I'll use those numbers simply for reference.

The middle terminal is 87a. It is rarely used, and may not even be on your relay. If you look at terminals 30 and 87, they form the letter "T". Those are the contacts that carry the high current to the motor. In this case, either terminal can be the red or blue wire.

Now, if I'm right, the black wire is the ground, or negative side of the coil, and the white wire is the positive, or 12-volt end. Those two should correspond to terminals 85 and 86 in my drawing. Those are parallel to each other. Before you go through the work of wiring the socket, then finding out it's wrong, we should verify the colors and polarity. Again, this assumes there's no drawing on the relay's cover.

I should pause here and add another comment of value. Given this is a generic, or universal relay, there may not be a diode across the coil. That would eliminate the need for this entire sad story. Also, since the coil is switched off by a physical switch, those are not affected by voltage spikes, so the diode is not needed in this application, making it further likely there is no diode in the relay. If there is indeed no diode in the relay, either terminal, 85 or 86, can go to the switch, and the other one can get the 12-volts.

What I would do in this case is to simply connect the coil to 12 volts and feel if it clicks. I'd do this by connecting one terminal, 85 or 86, to the battery's negative post with a small clip lead or jumper wire. Then I'd use another clip lead connected to the battery's positive post, then quickly tap it to the other relay terminal and feel for the click. The reason I'd tap the clip lead briefly is if there is a diode in there, and it is forward-biased now, there's nothing to limit current flow. The relay will not click, and if the connection lasts too long, the diode is going to overheat and short. Usually they will burn open after that, then the short will be gone. The relay will work normally, but the spike suppression will be missing.

If the relay clicked, you know that polarity will work in the truck. If you want to be brave and experiment, switch the two clip leads to see if the relay will click with the opposite polarity. Tap the last wire briefly again and feel for the click. If you find that it clicks, there's no diode and terminals 85 and 86 can be connected with either polarity.

This is how I originally figured out how to wire the Chrysler relay, for a custom application, shown in the upper left of my drawings, when I didn't know which terminal was which. The problem is on my first attempt, the diode shorted and smoke came out of the relay. A simple way to avoid this is to add a small light bulb in series with one of the jumper wires. I can make a drawing to explain this better if you need me to. Connect one relay terminal to negative, as before. Connect the other terminal to one terminal of the light bulb. Connect the bulb's other terminal to positive. If the polarity is correct, or if there is no diode in the relay, the bulb will light up about half of normal brightness. It's using up roughly half of the 12 volts, or six volts, leaving the other six volts to run the relay's coil. For most relays that is enough and you'll feel it click. Some relays need more, so they won't click, but the dim bulb tells you the polarity is okay.

A good bulb for this is a small, 194 "peanut" bulb found in dash boards, and side marker and license lamps. It will only allow a maximum of a half amp to flow. It's easy to connect clip leads to the terminals.

Now switch the polarity and do this again. If the bulb is still half of normal brightness, the coil can be connected with either polarity. However, if you find the bulb is full brightness now, that proves there is a diode in the relay and it is forward-biased now. That means it's the wrong polarity and polarity is important.

Now that I shared all that wondrous confusion, let me make a better suggestion. When holding the socket with the terminals toward you and the wires on the back side, use terminal 86 in my drawing for the positive, or 12-volt feed side, and use terminal 85 to go to the temperature switch. The reason for this is it matches the industry standard for relays that do have a diode. Now, if your relay ever fails, you can find hundreds of replacements in any salvage yard. Chrysler has used a couple of other designs, as shown in my drawings, but the i" cube relay has been around since the late '80s, and is still being used today. You'll be able to plug in any relay from any application, without worrying whether it has a built-in diode.

Remember, this all assumes I have the correct wire colors on your socket. The terminals for the blue and red wires should form that letter "T". If I have that wrong, the story is the same, but the colors will have to be changed.
Was this
answer
helpful?
Yes
No
Wednesday, March 20th, 2024 AT 4:42 PM
Tiny
ALTHEA MAYBERRY
  • MEMBER
  • 65 POSTS
Wow! That is confusing. I'm having difficulty wrapping my head around that.

I did an Internet search to see if I could find another relay like mine. I did find one on eBay and it had the wiring diagram with it. I'll upload that too.
Was this
answer
helpful?
Yes
No
Wednesday, March 20th, 2024 AT 5:31 PM
Tiny
CARADIODOC
  • MECHANIC
  • 34,463 POSTS
Dandy. I guessed correctly at the wire colors. I flipped one photo over. Now, if you flip the relay to the left, like you're flipping a page in a book, the socket terminals will match that of the 1" cube relay I posted earlier. They're using the same standardized numbering. If you pull the relay out of the socket, you should see those numbers next to each terminal.

Don't use the ring terminal on the black wire. That would be for a different type of circuit. They added more of that wire to go to the temperature switch. Also, they are showing the white wire going to a 12-volt switched feed. The fan can only run that way when the ignition switch is on.

I also played with the photo of the top of the relay cover. Note the white box I added. Most of the time, if there is a diode across the coil, they'll add a second symbol like that, or something similar, to let you know. I suspect there is no diode in your relay, and for this circuit, there's no need or advantage to having one. Regardless, if you connect the white and black wires as directed, you can use any similar relay from the salvage yard. Most of them will have that fifth, unused terminal in the middle. Your socket has that hole in between the other four terminals, so any relay will fit in it.
Was this
answer
helpful?
Yes
No
Wednesday, March 20th, 2024 AT 8:08 PM

Please login or register to post a reply.