blower switch wiring

1992 FORD E-SERIES VAN
235,000 MILES • 7.3L • V8 • 2WD • AUTOMATIC
Avatar
MTOMEK
  • MEMBER
  • 4 POSTS
Went to replace the blower switch on my E350. Some time prior to me purchasing the vehicle, they cut the plug that attaches to the switch. My problems is that I don't know which colored wire goes on which terminal on the back of the switch. It is a four way switch, and there are four wires that need to plug onto the 4 terminals on the back of the switch.

Any help please?
Jan 13, 2014 at 5:57 PM
Advertisement
Repair Safety Notice: This information is for general instructional purposes only. Vehicle repair can be dangerous. Verify all information, follow manufacturer service procedures, use proper tools and safety equipment, and consult a qualified repair shop when needed.
Avatar
CARADIODOC
  • AUTOMOTIVE REPAIR CONTRIBUTOR
  • 34,308 POSTS
Sounds like you have a three-speed switch and an old one burned up and melted the connector body. You aren't going to hurt anything by mixing up where the wires go because there is no ground wire there. You can find the 12 volt feed wire with a test light or voltmeter. It will only have 12 volts when the ignition switch is on. If you can identify the common terminal on the switch, that's where the 12 volt feed wire goes. From there, trial and error will tell you if you have the other three wires in the right places.

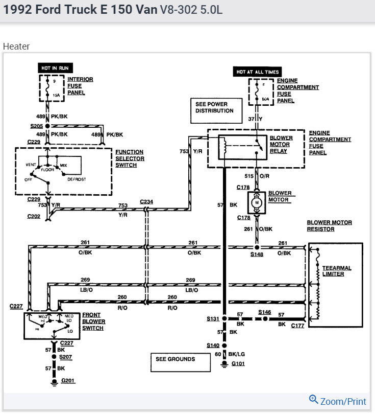
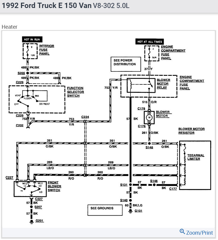
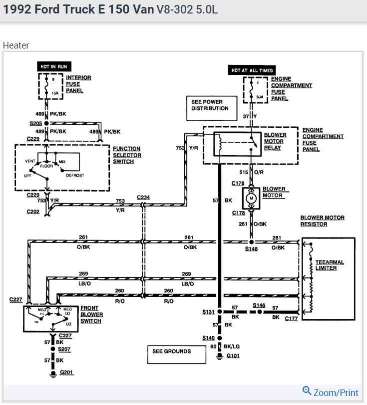
Here is the blower motor switch wiring diagrams so you can see how the system works and a guide on how to check the wiring.

https://www.2carpros.com/articles/how-to-check-wiring

Check out the diagrams (Below). Please let us know if you need anything else to get the problem fixed.

Cheers
Jan 13, 2014 at 6:24 PM
Avatar
MTOMEK
  • MEMBER
  • 4 POSTS
I took a look at the wiring. There are four wires for the back of the switch which includes a black wire that I'm assuming for the ground. I have no power to the switch. I'm guessing one of the wires needs to be hot, but none are. Checked all fuses inside, and under the hood, and all are good. I don't have any power to the switch.
Jan 14, 2014 at 4:24 PM
Advertisement
Avatar
CARADIODOC
  • AUTOMOTIVE REPAIR CONTRIBUTOR
  • 34,308 POSTS
On yours, the 12 volt goes right to the fan motor, and from there to all the resistors, then one of them is grounded by the switch. The common terminal on the switch goes to ground, and that is shown as a black wire.

In my diagram, current starts at a 60 amp fuse which will be under the hood and it will feed other systems. Next, it goes to a blower motor relay, then to the motor. It looks like all of those components are under the hood. From there, there's a lot to describe related to tests and observations, and rather than cover everything, start by listening to the fan motor. With the switch totally out of the circuit, the fan should still be running on the lowest speed with the ignition switch on and the heater mode switch on any setting other than "off". If it does, everything up to that point is working and you should find some voltage on the orange / black wire at the switch. If there's 0 volts on that wire, suspect a corroded connection at the firewall connector. You can verify that by checking for some voltage on that wire at the resistor assembly. The voltage should be the same at both places. For this type of suspected problem, a test light is much more accurate than a digital voltmeter.

You can also check the voltage on both motor wires. The orange / red must have 12 volts. If it doesn't, we have to go to the relay to see if it's turning on.

This guide should help

https://www.2carpros.com/articles/blower-fan-motor-works-on-high-speed-only

and

https://www.2carpros.com/articles/how-to-check-an-electrical-relay-and-wiring-control-circuit

Check out the diagrams (Below). Please run this test and get back to us.

Cheers
Jan 14, 2014 at 9:11 PM
Avatar
MTOMEK
  • MEMBER
  • 4 POSTS
Could not figure out why??? I followed all you steps, and I still was not getting any power. Finally swapped out the blower relay for one at a salvage yard, and I got it to work. Thanks for your help, and looking over the old, and the new, Kept the fan from turning on. Thanks for the help.
Jan 15, 2014 at 2:27 PM
Advertisement
Avatar
CARADIODOC
  • AUTOMOTIVE REPAIR CONTRIBUTOR
  • 34,308 POSTS
Dandy. I helped solve one! Use 2CarPros anytime, we are here to help. Please tell a friend.

Cheers
Jan 15, 2014 at 5:06 PM