Engine cranks but does not start

Tiny
JOHNNYRAY67
  • MEMBER
  • 2008 CHEVROLET AVEO
  • 1.6L
  • 4 CYL
  • 2WD
  • AUTOMATIC
  • 75,000 MILES
Recurring trouble codes. One says MAF but the car does not have that sensor. Also, P161b? Scanner does not know what that is. Also, the engine is getting force limited every time codes come up. Recent codes include cam and crank sensors and a misfire.
Air intake tube replaced including air intake temperature sensor (air intake temperature always reads lower than it actually is).
Throttle body, plugs, and wires all replaced. New PCV valve and air filter.
Fuel pressure is good and doesn't leak down too fast. Car cranks but won't fire now.
Sunday, December 26th, 2021 AT 10:19 AM

25 Replies

Tiny
AL514
  • MECHANIC
  • 5,590 POSTS
Hello, sorry to hear about your issue. What are all the codes you are getting? And does this vehicle have a throttle cable going to the Throttle Body or is it an electronic throttle body? (so, no cable to the throttle body). The P161b is "ECM detects that the delivered torque does does not match the desired torque" that the ECM is expecting to see. And yes, you are correct this vehicle is a speed density engine; it has a MAP sensor instead of a MAF. So, the output of the engine is not as high as what the engine computer is expecting to see, do you notice any lack of power, or lag when accelerating?
If you could put all the codes and their exact numbers, it would help a lot, some codes pertain more to circuit issues, and some are other problems. If there is a Crankshaft position sensor code, that can cause all kinds of different issues.
Also try unplugging the Intake Air Temperature sensor, and with the Key On engine off, check the 2 wires going to the sensor, 1 should have 5 volts on it. As well as check the throttle body for carbon build up on the throttle plates.

https://www.2carpros.com/articles/symptoms-of-a-bad-crankshaft-sensor

https://www.2carpros.com/articles/how-to-use-an-engine-vacuum-gauge

https://www.2carpros.com/articles/symptoms-of-low-engine-power
Was this
answer
helpful?
Yes
No
Sunday, December 26th, 2021 AT 2:26 PM
Tiny
JOHNNYRAY67
  • MEMBER
  • 14 POSTS
Thank you for your reply.
Car has an electronic throttle body.
Previous codes p161b, p2110, p2106, p2282. Air cleaner was clogged, installed new filter and new throttle body, air intake tube.
After clearing codes the car would run good for a while. Now it will not start, has codes p0300, p2282, p0340, p2106, p2110, p0134, p161b, p0016
Was this
answer
helpful?
Yes
No
Monday, December 27th, 2021 AT 3:21 PM
Tiny
AL514
  • MECHANIC
  • 5,590 POSTS
Were you able to check for the 5Volt Ref with the Intake air temperature sensor unplugged? Key on, engine off.
Was this
answer
helpful?
Yes
No
Monday, December 27th, 2021 AT 3:57 PM
Tiny
JOHNNYRAY67
  • MEMBER
  • 14 POSTS
Yes, have 5 volt at plug.
Was this
answer
helpful?
Yes
No
Monday, December 27th, 2021 AT 5:38 PM
Tiny
AL514
  • MECHANIC
  • 5,590 POSTS
Okay. So, with this many codes and a no start condition. Do you have Spark and/or Injector Pulse?
There are 2 codes for Camshaft position sensor, a code for Oxygen sensor activity, a bunch of throttle body forced limit codes. P0300 is a random misfire code, and P2282 is Intake manifold air leak (ECM detects vacuum higher than expected) which is strange because the vehicle won't start so this must be detected during cranking.
There is a TSB on reprogramming the ECM after changing over the PCV valve because there is an updated PCV valve that requires an ECM update, but I think checking this Main Relay and the 2 Fuses (Injector Fuse #13 & DIS EF Fuse #17) should be first. These fuses power up all kinds of things, including some of these Code related components.
I think you'll find you're missing the Fuel Injector Pulse and probably Spark.
The new Throttle Body has to be Relearned too by the ECM.
If you take out this Main Relay and use a test light, the slots for pins 30 & 86 should be battery power.
Also, if either of those Fuses are blown, I would just replace them for now and try to start the car, you've replaced a lot of parts so it's hard to tell what may or may not have been faulty.
Also, one more check, The MAP sensors 5v Reference feed. It's the light blue wire, back probe it with a T pin and with the Key On engine off, check that wire for 5 volts.
I think most of these codes are related, either there is part of the wiring harness or bulk connector effected or the ECM is having issues.
But check those fuses and the Main Relay first, they are in the Fuse panel under the hood (driver's side).

https://www.2carpros.com/articles/how-to-test-an-ignition-system

https://www.2carpros.com/articles/how-to-check-wiring

https://www.2carpros.com/articles/how-to-use-a-voltmeter
Was this
answer
helpful?
Yes
No
+1
Monday, December 27th, 2021 AT 5:41 PM
Tiny
JOHNNYRAY67
  • MEMBER
  • 14 POSTS
Checked the main relay, it's okay.
Fuses are good as well as 5v reference for MAP sensor.
I need to check spark and injector pulse,
Will get back to you on this.
Thank you
Was this
answer
helpful?
Yes
No
Tuesday, December 28th, 2021 AT 11:10 PM
Tiny
AL514
  • MECHANIC
  • 5,590 POSTS
You may want to check the cam sensors, since there's 2 codes relating to that. It would probably stop the injector pulse on this vehicle.
Was this
answer
helpful?
Yes
No
Wednesday, December 29th, 2021 AT 9:22 AM
Tiny
JOHNNYRAY67
  • MEMBER
  • 14 POSTS
Okay, I'll check cam sensors.
I do have spark at all 4 cylinders.
Was this
answer
helpful?
Yes
No
Wednesday, December 29th, 2021 AT 3:01 PM
Tiny
AL514
  • MECHANIC
  • 5,590 POSTS
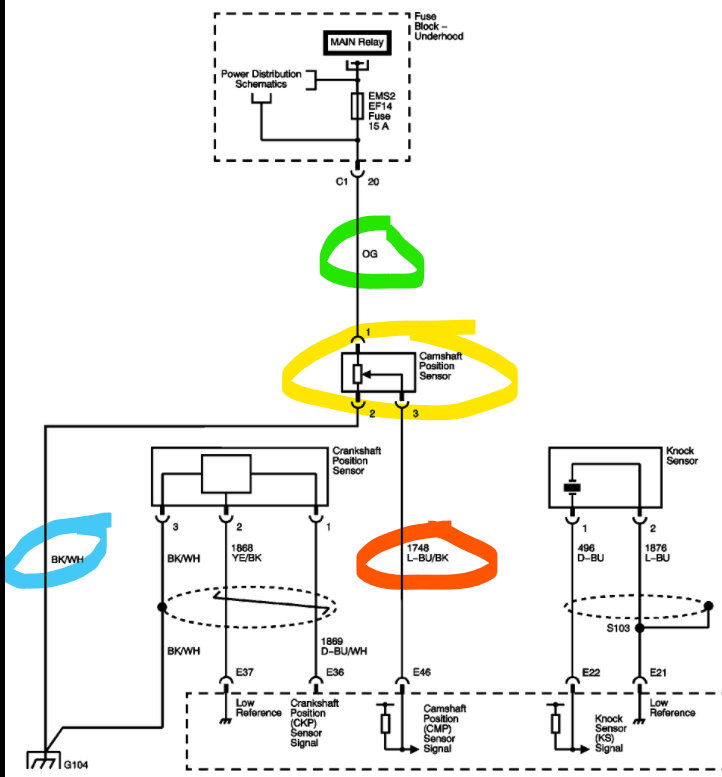
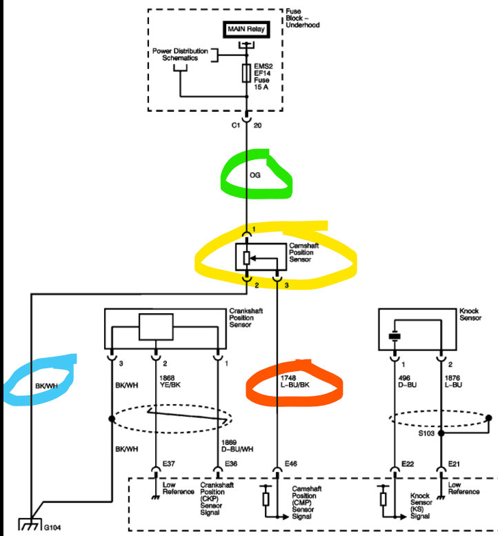
The Pink wire on the cam sensor diagram is the power wire for the hall effect sensor. The code is saying the ECM is missing the signal. There's a power junction (diagram 3) which is in the fuse panel in the driver side engine compartment.
Was this
answer
helpful?
Yes
No
Thursday, December 30th, 2021 AT 10:30 AM
Tiny
JOHNNYRAY67
  • MEMBER
  • 14 POSTS
Thanks for pics, the color codes don't match what's in the car.
I ended up changing intake manifold gaskets, what a chore that was. Discovered one of the studs on throttle body was missing and intake gaskets were probably leaking, everything's plastic on this engine.
Once reassembled, I noticed a few drops of coolant on the floor and determined water pump. Being I already purchased a new water pump, timing belt, idler and tensioner I tore it all down and in process of putting it all back together. It's unbelievable that everything has to come off including crank and both cam gear sprockets to replace the water pump.
I'll let you know how it runs as soon as I get done.
Was this
answer
helpful?
Yes
No
Tuesday, January 4th, 2022 AT 4:46 PM
Tiny
AL514
  • MECHANIC
  • 5,590 POSTS
Yes, some of these timing belt/chain setups are really crazy, I've been through sometimes where trying to get the cam sprockets off, the bolt would break. I don't know why cam sprocket bolts always seem to be the worst, but it's good you're doing all of it while you're in there.
What Sub-model is this, Base, LS, LT? Ill check on why the wiring diagrams are the incorrect color. And Hatchback or Sedan?
Actually all 3 Sub-models have the same engine. Which wiring colors are incorrect? I will check All Data and Mitchell and see what's going on there because we want to make sure you definitely get the correct information. If there's an error on either, we can leave a note about their wiring diagrams for certain makes and models. Not something we want messed up on you. And can you take a picture of the engine before you get it all together if you haven't already. At whatever stage you're at.
I think you're going to take care of a lot of these codes with the intake gasket done though.
Do you need torque specs on anything?
And just so you know there is a TSB on the Timing Belt Tensioner.
Was this
answer
helpful?
Yes
No
+1
Tuesday, January 4th, 2022 AT 5:27 PM
Tiny
AL514
  • MECHANIC
  • 5,590 POSTS
This might be why the water pump failed. Something to consider.
Was this
answer
helpful?
Yes
No
Tuesday, January 4th, 2022 AT 5:41 PM
Tiny
JOHNNYRAY67
  • MEMBER
  • 14 POSTS
Car is Aveo LT Sedan. The colors on the cam sensor were not right, mine had orange, black/white stripe and grey with stripe.
Everything is all back together but will not start. It tries to run like a couple cylinders fire but that's all. Guess I will start testing electrical circuits. Any suggestions would be helpful.
Was this
answer
helpful?
Yes
No
Thursday, January 6th, 2022 AT 3:40 PM
Tiny
AL514
  • MECHANIC
  • 5,590 POSTS
Okay, I will look at the cam sensors wiring again. Are you getting any codes right now? And is this a drive by wire system? No throttle cable going to the throttle body.
And do you have power at (correction) EMS 1 Fuse EF 13 15amp and EMS 2 Fuse EF 14 15 amp in the fuse block on the driver side engine compartment? The Main Power Relay powers these 2 fuses and the power a whole bunch of things, including the cam sensor.

Okay, both All Data and Mitchell have the wiring for the cam sensor incorrect, it happens sometimes. But your orange wire is the 12volt feed. The Black/White wire is the sensor ground, and your grey/stripe (circled in reddish) is the signal wire back to the ECM.
The Crankshaft position sensor is there too.
So, you will have a pulsed 5volt, or 12volt signal, although I have seen some Hall Effect sensors that are also 10volt pulsed signal.
But check those Fuses first, they change if this is not a drive by wire system, so it would have a throttle cable going to the Throttle body, let me know which you have.

I'm surprised you ended up with more codes after cleaning the throttle body.
That kind of tells me that this may be an issue with the wiring harness,
It seems like you moving things around caused more problems, for example taking the Intake tube off, etc. You may have moved part of the harness that is contacting a part of the engine block or touching the exhaust. I would retrace your steps, inspect the wiring harness at all "Contact Points". See if you have any bulk connectors that are not connected fully or are corroded. Something is fishy here with so many codes.
Look for melted harness tubing.
Was this
answer
helpful?
Yes
No
Thursday, January 6th, 2022 AT 3:52 PM
Tiny
JOHNNYRAY67
  • MEMBER
  • 14 POSTS
Yes, drive by wire system. EMS1 @ 2 fuses are good.
Cam sensor at plug 12v at feed (orange)
5v at signal wire (gray/stripe)
Injectors all ohm out ok and have 12v at plug for all 4 injectors.
Then checked crank angle sensor
only 2.4v at feed and 2.4v at signal wire.
These were all checked at the plugs with sensors disconnected, key on.
Was this
answer
helpful?
Yes
No
Thursday, January 6th, 2022 AT 8:32 PM
Tiny
AL514
  • MECHANIC
  • 5,590 POSTS
Okay, well, first thing is that the Crankshaft position sensor on this vehicle is a variable reluctance sensor, meaning it's a 2-wire sensor, (and I know it has 3 wires, but one of those is a shielded ground connection). So, this sensor puts out an AC Voltage Sign wave signal, usually a lab scope is used to watch the signal on these types of crank sensors. But with having both codes P0016 & P0340 in conjunction with each other, this is pointing to a potential short to ground according to one of the diagnostic charts, if you're still getting these codes. I have a full note pad out with all the codes this car has thrown out since the beginning of this. The P0340 is Camshaft Position Sensor "A" ECM detects no signal, but the P0016 is a correlation code, meaning the Crank sensor and Cam sensor are not lining up properly. Have any of these codes come back?
There are a few possibilities here, but I'm still leaning towards a wiring harness issue, you may have the correct voltage at the sensor, but that doesn't mean its signal is getting to the ECM, and if you're only able to check with a multimeter, you won't be able to see what the signals actually look like. I mention the wiring harness issue again because you also had a P0134 02 sensor circuit Bank 1 Sensor 1 No Activity, and this is the upstream sensor before the CAT, and it monitors the Air/Fuel ratio and is a critical sensor. If it's not functioning at all, or the signal is not getting to the ECM, you'll have no fuel control.
Plus, all the other codes you had.
You can see if you have a Fuel Injector pulse using a test light if you have one. To do this test, you'll notice all the fuel injectors have 2 wires. One wire on all the injectors will be the same color (which you noticed when you checked them for power). The other wire is the control wire for the injectors. They will be the different color wire on each injector. With a Test Light connected to Battery Positive +, Probe the back of the Injector plug on the control wire (odd color one). Cranking, the test light should flash.
I know you're probably frustrated with all this, but with so many codes, we need to find out what ties all these codes together,
Have you checked for spark as well? And please do another code scan. Sorry for my lack of drawing skills, I just wanted the test to look easier for you.
Was this
answer
helpful?
Yes
No
Thursday, January 6th, 2022 AT 9:56 PM
Tiny
AL514
  • MECHANIC
  • 5,590 POSTS
And I'm really sorry, but there are 3 TSBs that are major Technical Service Bulletins.
The first is for Oxygen Sensor codes and the next is for water intrusion that can get into the fuse panels inside the vehicle. So please check around the driver's side kick panel for water leaks and behind any Fuse panels for green corrosion.

Then there's the third, which is a very major TSB, it has to do with the PCV system Update and Throttle Body with ECM reprogramming to resolve the issue. Its description is the fourth diagram. It's a really huge TSB, which is why I will only post it if you want it. It's "35" pages long. And is a walk through the whole PCV/Throttle Body issue and reprogramming the ECM and new updated parts. These cars have a lot of problems, I'm really sorry. But it explains all these codes, if there isn't a wiring issue.
Was this
answer
helpful?
Yes
No
Thursday, January 6th, 2022 AT 10:57 PM
Tiny
JOHNNYRAY67
  • MEMBER
  • 14 POSTS
Okay, tested fuel injector pulse good.
Checked resistance from crank sensor to ECM wire good. Checked resistance on cam sensor signal to ECM good.
Did a scan for codes, no codes stored.
Have spark at all four cylinders.
I think this is an ECM issue. This car has never been back to dealer since new and apparently, they've done a lot of updates on this control module.
Was this
answer
helpful?
Yes
No
Saturday, January 8th, 2022 AT 8:07 PM
Tiny
AL514
  • MECHANIC
  • 5,590 POSTS
You're probably correct on the module updates, but in the future instead of doing resistance checks. Do voltage drop measurements, because a resistance test can pass as zero ohms even if there is 1 strain on wire left. A voltage drop test while the cranking or running (i know it doesn't run) will tell you a lot more. That circuit could fail when it's under an electrical load. I always load test power circuits. I do this because if there is a connector that is corroded it can check out fine, but once it has to carry current it fails. I'm just giving you a heads-up next time you have to test something.
Try this, when you get the car running, put your multimeter leads from the Alternator post to Battery Positive. With the car running you'll get a reading of around 0.50 volts, so half a volt is being lost through connections and wiring, but that's a good reading. That's how much voltage is being lost from the Alternator to the Battery. If it was a reading like 2 volts, you would know right away you have a problem. That's voltage drop testing. You can do it on any circuits, Grounds too. It's much faster. Load testing circuits is a little different but very effective too. But you need to be careful doing it, you can't pull too many amps through an engine computer. But Google it if you're interested or I can explain it, these are tests we do in the field that can find circuit problems you wouldn't normally find.
Let us know what happens with the ECM updates, we like a follow up. Thanks
Was this
answer
helpful?
Yes
No
Sunday, January 9th, 2022 AT 9:02 AM
Tiny
JOHNNYRAY67
  • MEMBER
  • 14 POSTS
Sorry, I have been very busy. So, I sent a price request to the dealer to update PCM or buy new updated PCM. To this day I never got a reply from the dealer, apparently, they just want to sell bad products. Ordered a new PCM from another company and have been getting the run around from them. So, I pulled it apart again and redid the timing belt. I had the PCM out of the car and on the bench for a week and a half. Pulled and cleaned all ground connections I could find and put it all back together with original PCM (not updated). Turned the key on and it fired up and has been running good for a couple of weeks now. Actually, I think it runs better.
Don't really know which part actually fixed my issues but it's working for now.
Thanks for all your input and help.
Was this
answer
helpful?
Yes
No
Sunday, January 30th, 2022 AT 8:44 AM

Please login or register to post a reply.