Intermittently will not start?

Tiny
JERRYSIDDOCK
  • MEMBER
  • 2007 CHRYSLER PT CRUISER
  • 2.4L
  • 4 CYL
  • 2WD
  • AUTOMATIC
  • 194,417 MILES
With a voltmeter on the solenoid lead on the starter I turn the key to *start and there is no voltage to engage the starter. If I keep trying it will eventually start. I've started to loosen stuff up to change the ignition switch but thought I might want to check for voltage as it comes through the firewall first.
is there a location where the output from the ignition switch comes through the firewall and does it then go straight to the starter, or does it go to the ECM first?

also, will I have to reprogram the key if I do end up changing the ignition switch?
Saturday, August 19th, 2023 AT 4:40 PM

3 Replies

Tiny
JACOBANDNICKOLAS
  • MECHANIC
  • 110,194 POSTS
Hi,

It could be a few things. First, when it won't start, see if it does in neutral. If there is no change, the next thing I would recommend is checking the starter relay. It may be failing.

If there is a different relay having the same part number in the fuse box, switch them. If there isn't, here is a link that explains how to test it:

https://www.2carpros.com/articles/how-to-check-an-electrical-relay-and-wiring-control-circuit

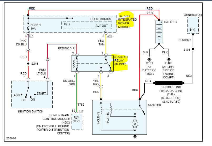
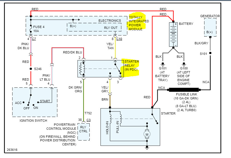
If that is good, we need to check the relay circuit to see if there is power to it as well as a ground path via the PCM. This vehicle has a totally integrated power distribution module (TIPM). They are known to have connector issues, so leave the key alone for now. Chances are that isn't the issue and yes, it needs to be programmed.

I attached the wiring schematic for the starter circuit below, so you have a reference.

Let me know what you find.

Take care,

joe

See pic below.
Was this
answer
helpful?
Yes
No
Saturday, August 19th, 2023 AT 10:46 PM
Tiny
JERRYSIDDOCK
  • MEMBER
  • 63 POSTS
I replied earlier but didn't see it listed. The starter relay is on the firewall near the TIPM, I swapped it with the relay next to it and there is no change. As there is no voltage on the solenoid input, sometimes I wonder if there is a problem with the ignition switch actuator itself. With the key in the start/run position could I put 12v on the solenoid input on the starter itself to engage the starter? I did clean up the grounds on the firewall, some of them had deteriorated from so many being jammed into one eyelet/connector and will attach an image at a later date.
Was this
answer
helpful?
Yes
No
Wednesday, August 23rd, 2023 AT 5:05 AM
Tiny
JACOBANDNICKOLAS
  • MECHANIC
  • 110,194 POSTS
Hi,

I need you to check for power at the trigger wire on the starter itself. According to the schematic, it should be a brown wire. It should have battery voltage with the key in the start position. Have a helper turn the key while you check.

Often, the TIPM connectors fail. They will show 12v until a load is placed on them. If you check at the starter motor, we'll know if the voltage drops.

Let me know.

Joe
Was this
answer
helpful?
Yes
No
-1
Wednesday, August 23rd, 2023 AT 7:20 PM

Please login or register to post a reply.