Intermittent turn the key to start and will not engage?

Tiny
T BOWEN
  • MEMBER
  • 2004 PONTIAC GRAND PRIX
  • 3.8L
  • 6 CYL
  • TURBO
  • 2WD
  • AUTOMATIC
  • 195,000 MILES
Sometimes you release the key and maybe a second or 2 it will engage. You may try to start it several times and it won't engage.
Saturday, June 10th, 2023 AT 8:03 AM

1 Reply

Tiny
JACOBANDNICKOLAS
  • MECHANIC
  • 110,194 POSTS
Hi,

This could be a failing relay or the starter motor itself. First, are the battery terminals clean and tight, free of corrosion? Also, will it start if you place it in neutral?

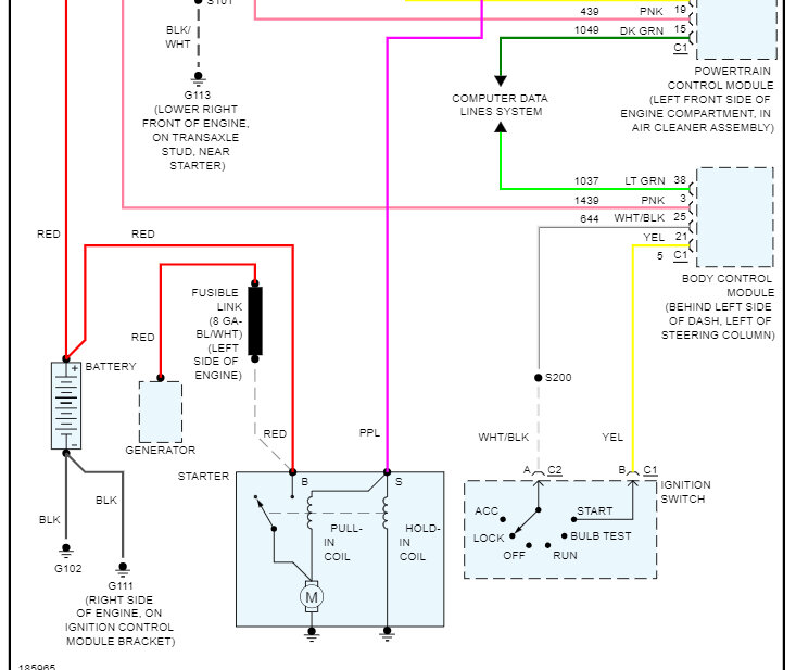
Next, at the starter motor, there will be a smaller gauge purple wire. What I need you to do is check of that wire gets power when the key is in the start position, and nothing happens. You will need a helper to perform that. Additionally, make sure the wires on the starter motor are tight and clean.

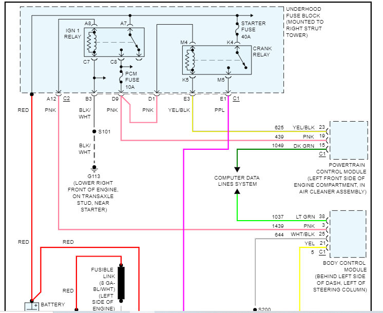
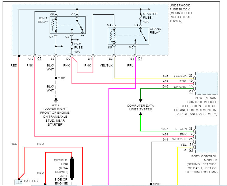
If you have no power, check the crank relay in the underhood fuse box. If there is a different fuse that has the same part number, switch them to see if it changes. If there isn't, here is a link that explains how to test a relay:

https://www.2carpros.com/articles/how-to-check-an-electrical-relay-and-wiring-control-circuit

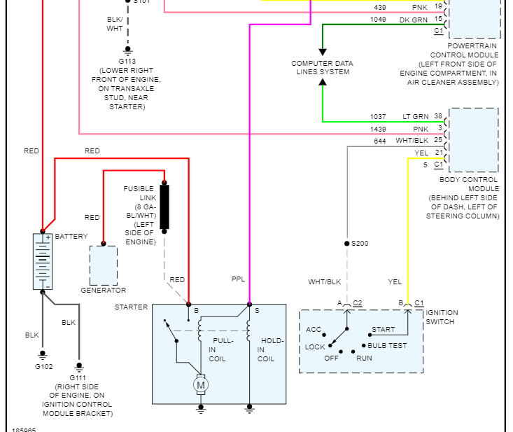
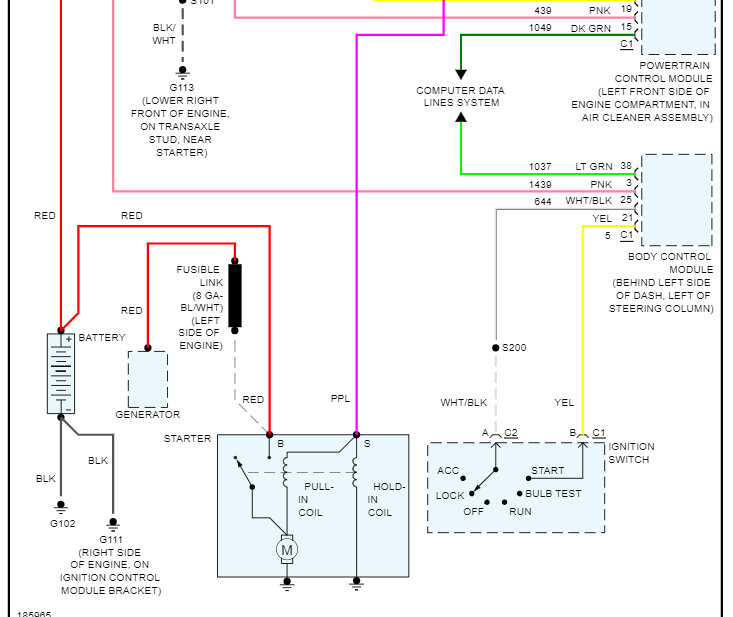
I attached the starter circuit wiring schematic below so that you have a reference. Let me know what you find.

Take care,

Joe

See pics below.
Was this
answer
helpful?
Yes
No
Saturday, June 10th, 2023 AT 9:02 PM

Please login or register to post a reply.