Start will not disengage

Tiny
JENNDIXON
  • MEMBER
  • 2001 CHEVROLET SILVERADO
  • 4.8L
  • V8
  • 2WD
  • MANUAL
  • 250,000 MILES
The starter is staying engaged.
Monday, January 3rd, 2022 AT 10:48 AM

1 Reply

Tiny
SQM
  • MECHANIC
  • 6,383 POSTS
Hello,

The starter can stay engaged due to a faulty ignition switch or a bad solenoid. It can also happen due to bad wiring or a short that is providing continuous power to the starter.
Keep in mind that if the starter is not aligned properly, it can also stay engaged and just spin without tuning the engine.

Check the ignition switch. Make sure that the power does not stay on after the ignition key is released. If there is power, it will keep the starter to stay engaged.
To make sure it is not the solenoid, check the power on the posts on the solenoid by testing the wire coming from the ignition switch. Use a voltmeter, it should indicate zero. If there is power, then it could be due to a bad switch, or the cable may have a short.

https://www.2carpros.com/articles/how-to-check-wiring

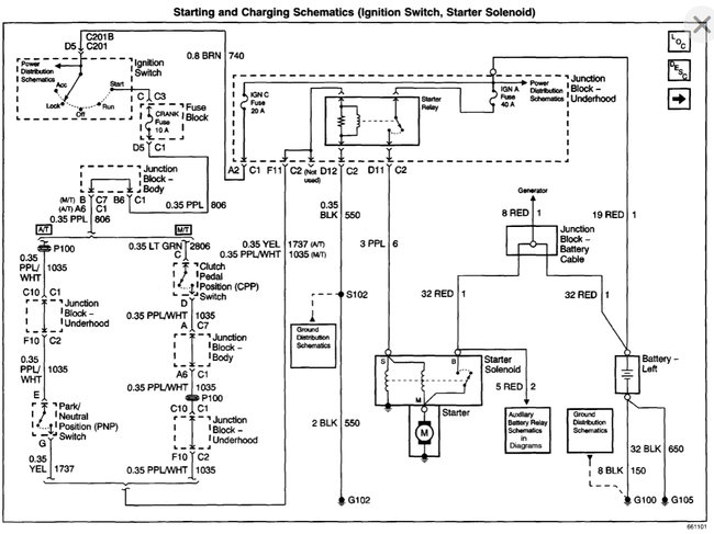
I have attached the starting system wiring schematics below.
Please let me know if you have any questions.
Thank you.
Was this
answer
helpful?
Yes
No
Monday, January 3rd, 2022 AT 12:52 PM

Please login or register to post a reply.

Related Engine Not Running Content