Horn issues

1990 FORD MUSTANG
112,000 MILES • 5.0L • V8 • 2WD • AUTOMATIC
Avatar
TALLBROTHER3
  • MEMBER
  • 2 POSTS
When the car is running and the horn button is depressed, the car will cut off. If the car is not running and the horn button is depressed all is fine.
Sep 5, 2021 at 2:24 AM
Advertisement
Repair Safety Notice: This information is for general instructional purposes only. Vehicle repair can be dangerous. Verify all information, follow manufacturer service procedures, use proper tools and safety equipment, and consult a qualified repair shop when needed.
Avatar
KASEKENNY
  • AUTOMOTIVE REPAIR CONTRIBUTOR
  • 18,907 POSTS
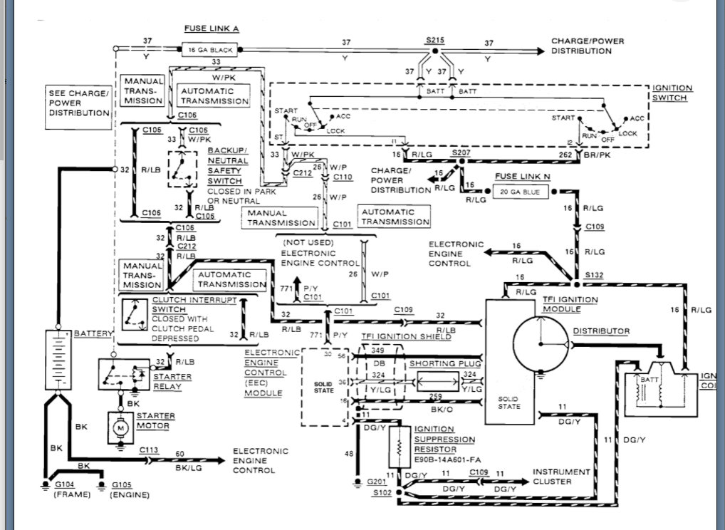
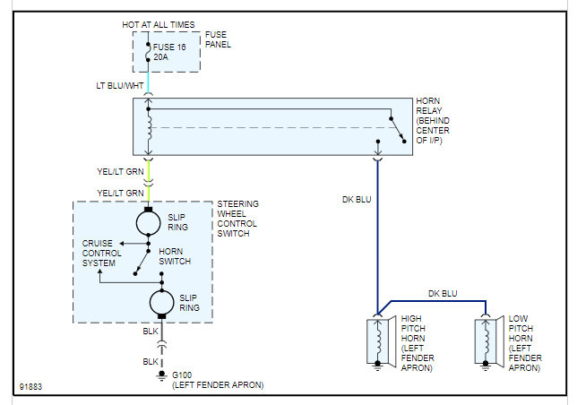
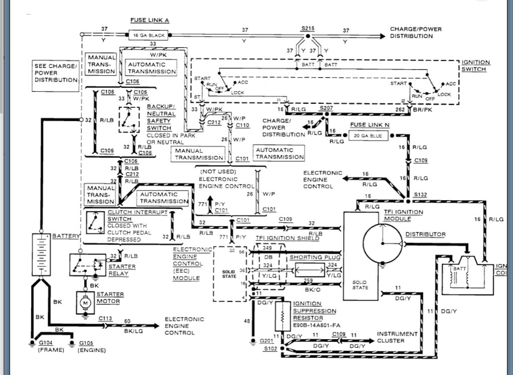
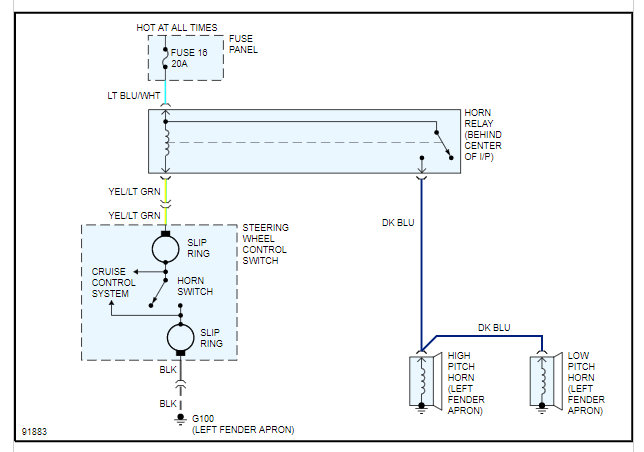
This is a bit of an odd issue but I suspect you have a short in either the clock spring or wiring on the column. So basically when you press the horn the is grounding the ignition switch and that shuts the vehicle off just like if you turned the key off.

We are going to have to start with checking voltage and shorts to ground on the run circuit of the ignition switch.

https://www.2carpros.com/articles/how-to-check-wiring

I am attaching all the info below on the wiring but I suspect you are going to have either an issue in the clock spring or the ignition switch, or the wiring has a rub through on it.

Please let us know what questions you have and we can go from there. Thanks

Sep 5, 2021 at 7:50 AM
Avatar
TALLBROTHER3
  • MEMBER
  • 2 POSTS
Thanks for your reply. I recently replaced the ignition switch because the car would start and then shut down. That solved one problem but still had the horn issue. I will focus on the clock spring wiring and respond back. If you have any additional info, it would be much appreciated. Thanks again.
Sep 5, 2021 at 8:52 AM
Advertisement
Avatar
KASEKENNY
  • AUTOMOTIVE REPAIR CONTRIBUTOR
  • 18,907 POSTS
Okay. If you replaced the switch and this issue was there before and still there then I suspect you have a wiring issue. More then likely you have wires that are rubbed through and touching which means they are shorted together and when you press the horn it tells the PCM to shut the engine off.

The way to test this is to check the continuity between the wiring of the horn and relay to the ignition switch wiring. Just back probe each one of these wires in all combinations and set your meter on continuity or resistance and then start the engine and press the horn. You may not have to do this if they are touching all the time as if you have any continuity or resistance then that means they are touching.

Clearly you should have no continuity between them.

Let us know if you have questions on this. Thanks
Sep 6, 2021 at 5:57 AM