Cigarette Lighter

Tiny
CCH456
  • MEMBER
  • 1997 HONDA ACCORD
  • 4 CYL
  • 2WD
  • AUTOMATIC
  • 12,600 MILES
My cigarette lighter does not work. I've checked fuses under hood. They're OK. Any suggestions? Do not know how to get to under dash fuses.
Thursday, June 26th, 2008 AT 2:39 PM

22 Replies

Tiny
KHLOW2008
  • MECHANIC
  • 41,814 POSTS
Hi cch456,

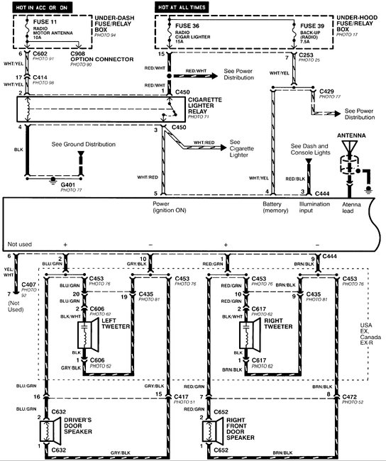
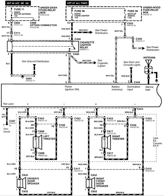
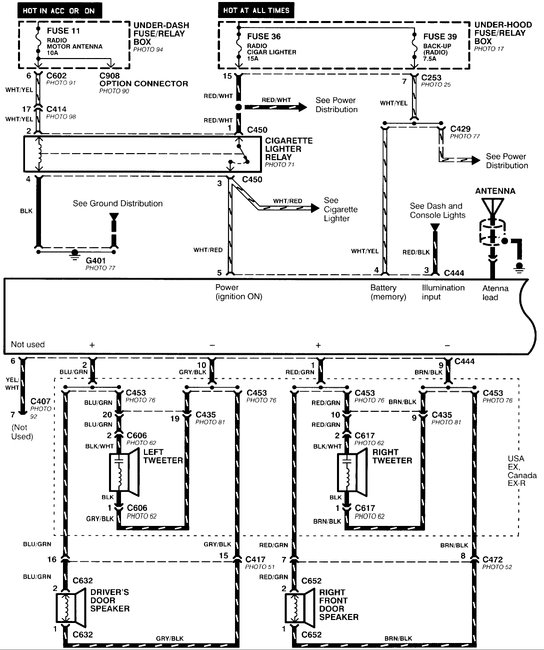
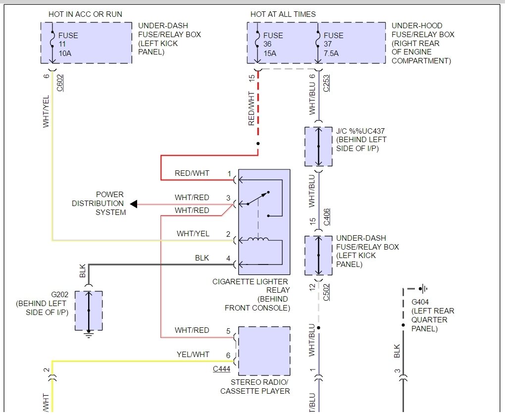
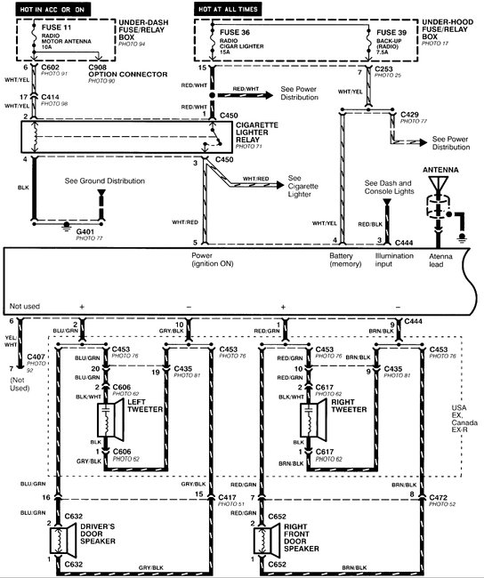
Here is a guide and diagrams to help you fix the problem with the fuse #36 15 amp locations below.

https://www.2carpros.com/articles/how-to-check-a-car-fuse

Check out the diagrams (Below). Please let us know if you need anything else to get the problem fixed.

Cheers
Was this
answer
helpful?
Yes
No
-1
Thursday, June 26th, 2008 AT 3:09 PM
Tiny
PETER SPEXARTH
  • MEMBER
  • 1 POST
  • 1996 HONDA ACCORD
  • AUTOMATIC
  • 150,000 MILES
Hi,
My radio and phone charger worked fine as long as I have had it. Recently I plugged a new type of charger adapter into the cigarette lighter and then the radio and charger both stopped working. I checked the fuse beneath the dash, and it still works fine. The clock still works fine too. How can I fix it, or how much will it cost to fix?
Thanks!
Was this
answer
helpful?
Yes
No
Wednesday, October 14th, 2020 AT 11:51 AM (Merged)
Tiny
KEN L
  • MASTER CERTIFIED MECHANIC
  • 55,440 POSTS
Hey Peter,

It sounds like you have a radio/cigarette relay that has gone out, here is a diagram to show you, and where to find it. Check out the diagrams (Below). Please let us know if you need anything else to get the problem fixed.
Was this
answer
helpful?
Yes
No
+2
Wednesday, October 14th, 2020 AT 11:51 AM (Merged)
Tiny
UKROCKS2011
  • MEMBER
  • 2 POSTS
  • 1997 HONDA ACCORD
1997 Honda Accord 57,000 miles

I drive a 97 Honda Accord 4 door with roughly 57,000 miles on it.

Heres my problem. I was driving down the road one day and I used my cigarette lighter to light a cigar. About 20 minuites later, my radio stops working and the cigarette lighter went out as well. I pop the hood and I find a missing fuse. I put in a new fuse for that spot. I go back and turn on the radio, and it still doesn't work. The weird thing is my clock still works. Is it a short, I am assuming its an electrical short? How much should I pay to fix it?
Was this
answer
helpful?
Yes
No
Wednesday, October 14th, 2020 AT 11:51 AM (Merged)
Tiny
MHPAUTOS
  • MECHANIC
  • 31,937 POSTS
Hi there,

you say you found a missing fuse, this wont be the problem, there will be a blown fuse, have a look, if you cant locate it, re post and I will post a pic of the fuse locations.

Mark (mhpautos)
Was this
answer
helpful?
Yes
No
Wednesday, October 14th, 2020 AT 11:51 AM (Merged)
Tiny
UKROCKS2011
  • MEMBER
  • 2 POSTS
I meant blown fuse. I checked the fuse and they all tested fine. I assume theres a short there because I beleive my circuit got shorted when the fuse blew the first time around?
Was this
answer
helpful?
Yes
No
-1
Wednesday, October 14th, 2020 AT 11:51 AM (Merged)
Tiny
KHLOW2008
  • MECHANIC
  • 41,814 POSTS
Hi there,

The clock uses a separate fuse.

The radio fuse should be underdash and in your case, you better pull the cigar lighter out before putting the new fuse as I suspect it is at fault.
Was this
answer
helpful?
Yes
No
Wednesday, October 14th, 2020 AT 11:51 AM (Merged)
Tiny
JOEHICKEY
  • MEMBER
  • 1 POST
Hi there - i'm having the same problem - I checked all the fuses under the dash and replaced a blown fuse but still no radio or cigarette lighter. Could you give me the row number and position of the relevant fuse? Thanks
Was this
answer
helpful?
Yes
No
Wednesday, October 14th, 2020 AT 11:51 AM (Merged)
Tiny
BROKENEGGS
  • MEMBER
  • 198 POSTS
  • 1996 HONDA ACCORD
  • 2.2L
  • 4 CYL
  • AUTOMATIC
  • 200,000 MILES
Someone removed the radio and cigarette lighter I want to hook up another cigarette lighter so I can keep my phone charged while using the GPS. The problem is I do not know which wires connect to the cigarette lighter since the are all mixed up. Please Help!
Was this
answer
helpful?
Yes
No
Wednesday, October 14th, 2020 AT 11:51 AM (Merged)
Tiny
STEVE W.
  • MECHANIC
  • 15,688 POSTS
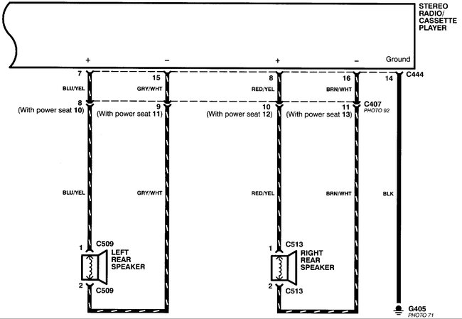
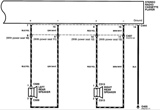
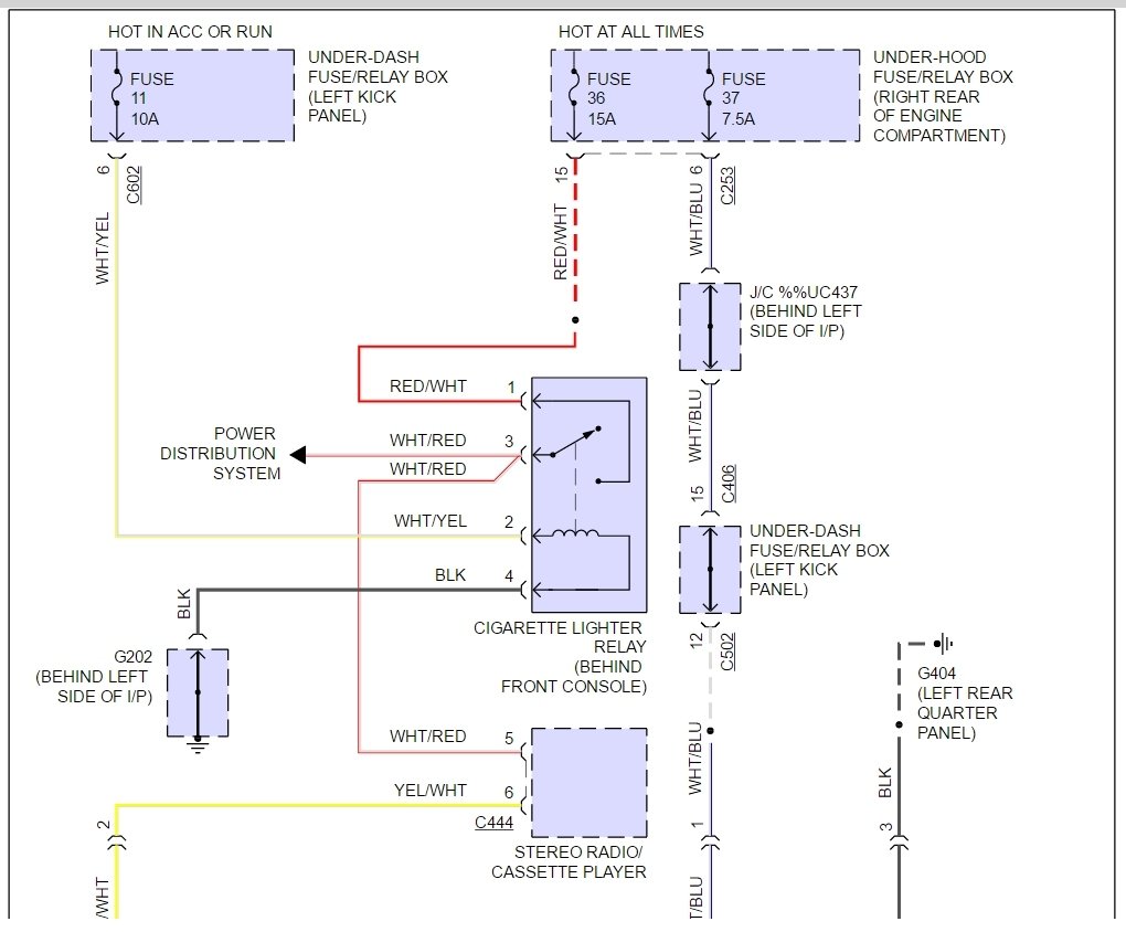
The lighter and radio use the same power feed through a relay. Should be a white/red striped wire that feeds both from fuse 36. It will only have power with the key on.
The diagram is for the radio but shows the relay that feeds the lighter as well.
Was this
answer
helpful?
Yes
No
+3
Wednesday, October 14th, 2020 AT 11:51 AM (Merged)
Tiny
BROKENEGGS
  • MEMBER
  • 198 POSTS
Thanks for information and diagram. Now I have to find a cigarette lighter for this car. When I do I will let you know how it is going. Thanks.
Was this
answer
helpful?
Yes
No
+1
Wednesday, October 14th, 2020 AT 11:51 AM (Merged)
Tiny
BROKENEGGS
  • MEMBER
  • 198 POSTS
I ordered a cigarette lighter from eBay. It arrived today, I plugged it in and it is working fine. Thanks for all your help. Brokeneggs.
Was this
answer
helpful?
Yes
No
Wednesday, October 14th, 2020 AT 11:51 AM (Merged)
Tiny
STEVE W.
  • MECHANIC
  • 15,688 POSTS
Good to hear you got it taken care of. Thank you for using 2CarPros. Com. Please return with any other automotive questions.
Was this
answer
helpful?
Yes
No
+1
Wednesday, October 14th, 2020 AT 11:51 AM (Merged)
Tiny
BROKENEGGS
  • MEMBER
  • 198 POSTS
Did you get my last request for help? The gas gauge also is not working and I do not know which wires connect to it. Could you please help with this?
Was this
answer
helpful?
Yes
No
Wednesday, October 14th, 2020 AT 11:51 AM (Merged)
Tiny
CARABALLO_604
  • MEMBER
  • 1 POST
  • 1995 HONDA ACCORD
Electrical problem 4 cyl Two Wheel Drive Automatic 80,000 miles

The cigarette lighter stopped working can you help me fix it?
Was this
answer
helpful?
Yes
No
-1
Wednesday, October 14th, 2020 AT 11:51 AM (Merged)
Tiny
KEN L
  • MASTER CERTIFIED MECHANIC
  • 55,440 POSTS
Hello,

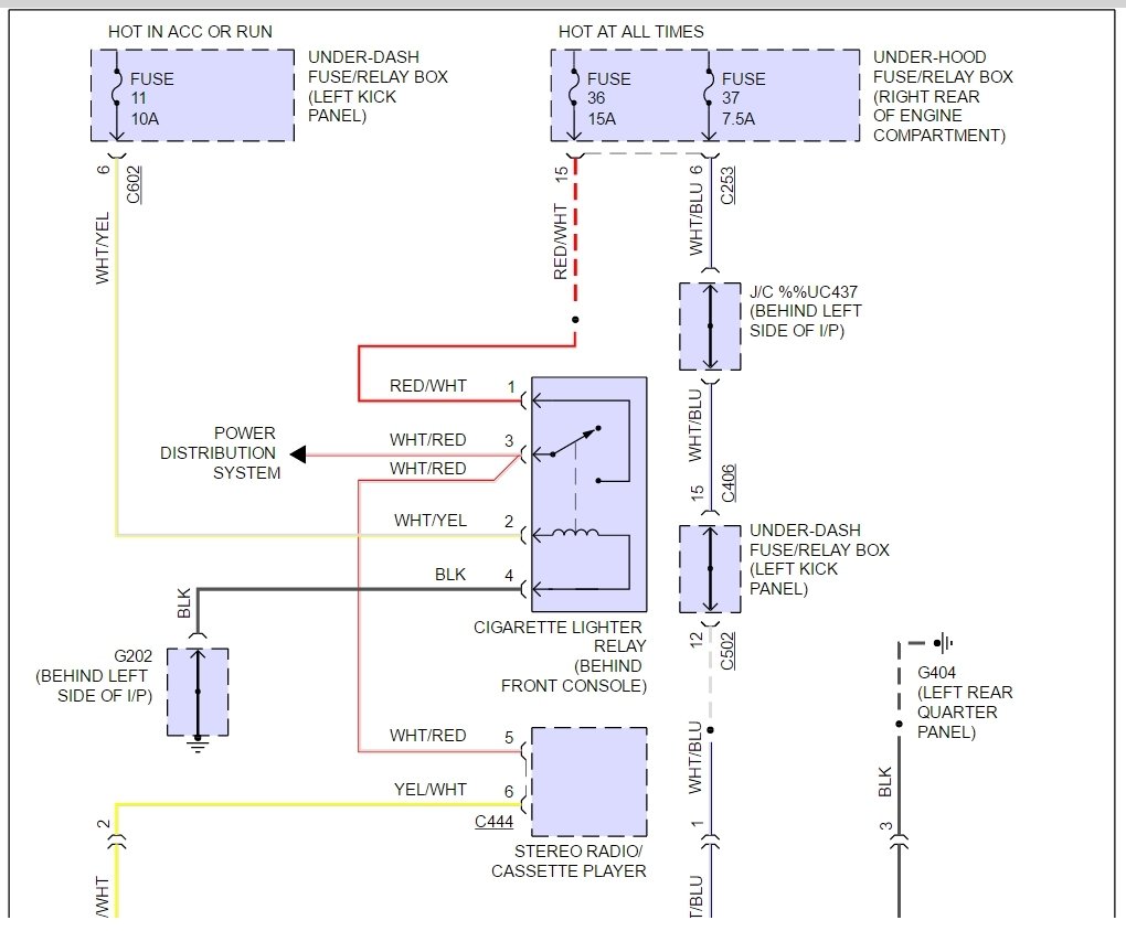
There is a fuse and a relay that runs the cigarette lighter which both should be checked starting with the fuse.

https://www.2carpros.com/articles/how-to-check-a-car-fuse

and

https://www.2carpros.com/articles/how-to-check-an-electrical-relay-and-wiring-control-circuit

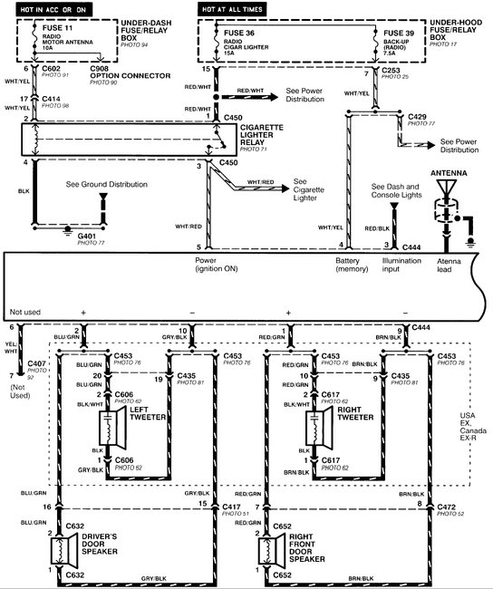
Here is the relay location and fuse panel identification (below)

Please let us know what happens.

Cheers, Ken
Was this
answer
helpful?
Yes
No
Wednesday, October 14th, 2020 AT 11:51 AM (Merged)
Tiny
2CP-ARCHIVES
  • MEMBER
  • 4,540 POSTS
  • 1994 HONDA ACCORD
  • 280,000 MILES
The wires that connect to my cigarette lighter somehow had to much amperage running through and the whole entire ground wire completely was fried along with several others with it. There were four other wires in close proximity to the ground wire that went plugged into a connector two were red that were spliced together and the other was black that went to a chassis ground. And a blue/white wire that went to the cigarette lighter. My question is after repairing these wires and a few others that looked like they needed replacing I go to turn on my headlights and my dash light doesn't illuminate and can't see nothing. When I turn off my headlights the dash lights come on. What wires did I plug in the wrong way.
Was this
answer
helpful?
Yes
No
Wednesday, October 14th, 2020 AT 11:51 AM (Merged)
Tiny
KHLOW2008
  • MECHANIC
  • 41,814 POSTS
There is a Red and a Red/Black wire within the circuit and both cannot be interchanged nor fused together and Red cannot be grounded too.

Red/Black is for power supply when light switch is turned on. Red is the return (supposedly ground circuit ) to the dashlights brightness controller before being grounded.
Was this
answer
helpful?
Yes
No
-1
Wednesday, October 14th, 2020 AT 11:51 AM (Merged)
Tiny
APACLYPSE
  • MEMBER
  • 1 POST
  • 1994 HONDA ACCORD
  • 270,000 MILES
My cars cigarette lighter recently burned the wires along with several other that were wrapped with it. I replaced the wire and connectors that were bad. Now the problem is when I am driving at night my headlights work but the lights in my dash that illuminate don't turn on but if I switch my headlights off they turn on so something is backwards. So which wires do I have to swap to make it turn on.
Was this
answer
helpful?
Yes
No
Wednesday, October 14th, 2020 AT 11:51 AM (Merged)
Tiny
KHLOW2008
  • MECHANIC
  • 41,814 POSTS
Attached are the schematics for the illumination lights. First ensure the dashlights brightness controller is not turned to minimum and is plugged in.

The Red and Red/Black wires must not be interchanged.
Was this
answer
helpful?
Yes
No
+1
Wednesday, October 14th, 2020 AT 11:51 AM (Merged)

Please login or register to post a reply.