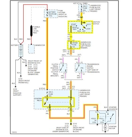
Monday, December 28th, 2020 AT 3:29 AM
When I put my key and try to turn it over it starts sometimes and other times it does not. What can cause that to happen? Do I need to get a new ignition switch? Or could it be something else?



