Fuel pump replacement

Tiny
MARC WOODS
  • MEMBER
  • 1990 PLYMOUTH SUNDANCE
  • 2.5L
  • 4 CYL
  • 2WD
  • AUTOMATIC
  • 181,000 MILES
Can I get directions for replacing fuel pump please?
Thursday, November 1st, 2018 AT 2:47 PM

59 Replies

Tiny
ASEMASTER6371
  • MECHANIC
  • 52,796 POSTS
Good afternoon.

I attached the procedure below for the replacement. Make sure you remove as much fuel as you can.

Roy

Removal

It is necessary to remove the fuel tank from the vehicle to replace the fuel pump. Follow fuel tank removal procedure.
See: Fuel Tank > Procedures

Removing Fuel Pump - Typical
imageOpen In New TabZoom/Print

1. Using a hammer and a non metallic punch carefully tap lock ring counter clockwise to release pump.
2. Remove fuel pump and 0-ring seal from tank. Discard old seal and pump inlet filter.

Installation

1. Wipe seal area of tank clean and place a new 0-ring seal in position on pump.
2. Before installing pump always install a new filter on the end of suction tube.
3. Position fuel pump in tank with locking ring.
4. Using a hammer and non metallic punch drive ring around clockwise to lock pump in place.

CAUTION: Extreme care should be exercised not to overtighten pump as it could leak.

5. Install tank.
Was this
answer
helpful?
Yes
No
+2
Thursday, November 1st, 2018 AT 3:06 PM
Tiny
MARC WOODS
  • MEMBER
  • 53 POSTS
Thank you for the fast reply. What are the fuel tank removal procedures?
Was this
answer
helpful?
Yes
No
-1
Thursday, November 1st, 2018 AT 3:40 PM
Tiny
ASEMASTER6371
  • MECHANIC
  • 52,796 POSTS
They are attached below.

Roy

Removal

1. Perform fuel system pressure release on fuel injected and turbocharged models.

2. Disconnect negative battery cable and drain fuel tank.
3. Remove screws that secure fuel filler tube to quarter panel.
4. Raise vehicle on hoist. Some models will require removal of the right rear wheel for easier access to the fuel filler tube.
5. Disconnect wiring and hoses from the tank.

WARNING: Wrap shop towels around hoses to catch any gasoline spillage.

6. Support tank with transmission jack. Loosen tank mounting straps and lower tank slightly. Remove hose from rollover/separator valve.
7. Carefully work fuel filler tube from tank.
8. Remove tank mounting straps and lower tank.

Installation

1. Position fuel tank on transmission jack. Connect vapor separator/rollover valve hose and position insulator pad on fuel tank. Check that vapor vent hose is routed so that it is not pinched between tank and floor pan during installation.
2. Raise tank into position and carefully work filler tube into tank. Transmission fluid may be used as an aid to assembly.
3. Tighten strap nuts to 23 Nm (250 inch pounds). Remove transmission jack. Check that straps are not twisted or bent before or after tightening strap nuts.
4. Connect lines, draft tube cap and wiring on fuel injected vehicles, use new hose clamps and tighten to 1 Nm (10 inch pounds).
5. Lower vehicle and install filler tube mounting screws.
6. Fill fuel tank, install filler cap, connect battery cable, and operate vehicle.
7. Check for leaks at hose connections.
Was this
answer
helpful?
Yes
No
+1
Thursday, November 1st, 2018 AT 3:54 PM
Tiny
MARC WOODS
  • MEMBER
  • 53 POSTS
Thank you. Will let you know how it goes tomorrow.
Was this
answer
helpful?
Yes
No
Thursday, November 1st, 2018 AT 5:27 PM
Tiny
ASEMASTER6371
  • MECHANIC
  • 52,796 POSTS
You are welcome.

Always glad to help.

Roy
Was this
answer
helpful?
Yes
No
+1
Friday, November 2nd, 2018 AT 1:15 AM
Tiny
MARC WOODS
  • MEMBER
  • 53 POSTS
Took tank off but nothing under tank where it meets the car only two spots on back off tank where fuel lines connect to. Attaching images need help which one is it in and how to get it off.
Was this
answer
helpful?
Yes
No
+1
Friday, November 2nd, 2018 AT 7:56 AM
Tiny
MARC WOODS
  • MEMBER
  • 53 POSTS
Which one is the fuel pump in and how to get it out? Thank you.
Was this
answer
helpful?
Yes
No
Friday, November 2nd, 2018 AT 8:01 AM
Tiny
ASEMASTER6371
  • MECHANIC
  • 52,796 POSTS
In your picture, the one on the right.

If you look at the picture I sent you a while back, you need to use a hammer and chisel or screw driver to walk the lock ring around until it releases.

Roy
Was this
answer
helpful?
Yes
No
+1
Friday, November 2nd, 2018 AT 8:17 AM
Tiny
MARC WOODS
  • MEMBER
  • 53 POSTS
Thanks Roy.
Was this
answer
helpful?
Yes
No
Friday, November 2nd, 2018 AT 8:50 AM
Tiny
ASEMASTER6371
  • MECHANIC
  • 52,796 POSTS
You are welcome.
Was this
answer
helpful?
Yes
No
+1
Friday, November 2nd, 2018 AT 8:56 AM
Tiny
MARC WOODS
  • MEMBER
  • 53 POSTS
Got it put in it was the one on the left. Car still will not start though. It has been sitting for a little over a week so the battery is low will that cause the fuel pump to not turn on?
Was this
answer
helpful?
Yes
No
Friday, November 2nd, 2018 AT 11:12 AM
Tiny
ASEMASTER6371
  • MECHANIC
  • 52,796 POSTS
Yes, it needs at least 12.2 volts for the pump to come on line.

Roy
Was this
answer
helpful?
Yes
No
+1
Friday, November 2nd, 2018 AT 7:12 PM
Tiny
MARC WOODS
  • MEMBER
  • 53 POSTS
Pump in a new pump today swap the ASD relay and tried to jump the car still nothing. Sprayed starter fluid started far a couple of seconds then shuts off. What could be my problem?
Was this
answer
helpful?
Yes
No
Saturday, November 3rd, 2018 AT 3:23 PM
Tiny
ASEMASTER6371
  • MECHANIC
  • 52,796 POSTS
Can you hear the pump turn on when you turn on the key?

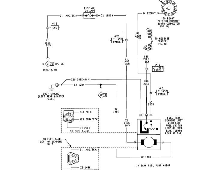
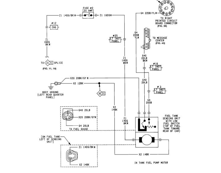
Check for power to the fuel pump at the connector.

Check fuse in the diagram I attached for power on both sides with a test light or voltmeter.

Roy
Was this
answer
helpful?
Yes
No
+1
Saturday, November 3rd, 2018 AT 3:47 PM
Tiny
MARC WOODS
  • MEMBER
  • 53 POSTS
Do not hear the pump but will try to buy a test light tonight.
Was this
answer
helpful?
Yes
No
Saturday, November 3rd, 2018 AT 5:32 PM
Tiny
ASEMASTER6371
  • MECHANIC
  • 52,796 POSTS
Okay, keep me updated.
Was this
answer
helpful?
Yes
No
Saturday, November 3rd, 2018 AT 5:44 PM
Tiny
MARC WOODS
  • MEMBER
  • 53 POSTS
I unplugged all the relays and car still cranks tried bypassing the relays with a paper clip put still do not hear the pump coming on. Could it be the battery is too low? I know I already asked you about the low battery. But just trying to figure it out until I have a way to get a test light.
Was this
answer
helpful?
Yes
No
Sunday, November 4th, 2018 AT 4:33 PM
Tiny
ASEMASTER6371
  • MECHANIC
  • 52,796 POSTS
Yes, as I stated way back, it needs to be charged to 12.6 volts. Jumping is not the correct way. You need a battery charger or take it to a parts store and have it charged. That is also a free service.

Lets start there.

I am worried about the jumping with a paper clip. You may have blown fuses as that is not a good thing to do without knowing what you are jumping out.

Roy
Was this
answer
helpful?
Yes
No
+1
Sunday, November 4th, 2018 AT 4:40 PM
Tiny
MARC WOODS
  • MEMBER
  • 53 POSTS
It was the ASD relay I will get the battery charged. Terminal 87 and 30. Did it to the fan relay and the fan came on but not when I tried it on the ASD relay did not hear the pump come on. I will charge battery first and get a test light and check for power and get back to you.
Was this
answer
helpful?
Yes
No
Sunday, November 4th, 2018 AT 6:02 PM
Tiny
ASEMASTER6371
  • MECHANIC
  • 52,796 POSTS
Sounds like a plan.

Roy
Was this
answer
helpful?
Yes
No
+1
Sunday, November 4th, 2018 AT 6:10 PM

Please login or register to post a reply.