Fuel pump is not running where is the fuel pump relay located?

Tiny
RONNIEGLANE
  • MEMBER
  • 1987 FORD TAURUS
  • 3.0L
  • 6 CYL
  • 2WD
  • AUTOMATIC
  • 40,000 MILES
Cannot locate the fuel pump relay to replace it.
Wednesday, May 22nd, 2024 AT 6:48 AM

5 Replies

Tiny
AL514
  • MECHANIC
  • 5,595 POSTS
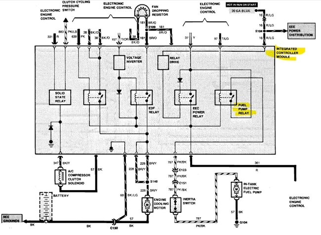
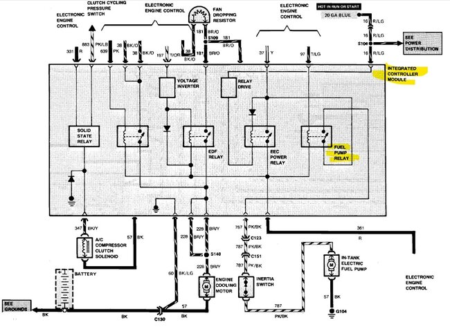
Hello, the fuel pump relay is part of the Integrated Relay Control Module, it's located right above the radiator cooling fan, on the front radiator support, I'll post a picture of its location and the wiring diagram to go with it.
Was this
answer
helpful?
Yes
No
+1
Wednesday, May 22nd, 2024 AT 12:32 PM
Tiny
AL514
  • MECHANIC
  • 5,595 POSTS
I would check the fusible link and grounds in the first diagram, also check for power at the inertia switch, being a Ford, the inertia switches eventually always go bad since they are constantly carrying the all the fuel pump current. I own an older Ford, not a 1987 but early 2000s and had a no start one day, and just checked the inertia switch, unplugged it and plugged it back in, and the problem never came back. But I don't think you're going to find one of these integrated relay modules unless you can find a used one somewhere if that happens to be the issue. Make sure it has all its power feeds. Service info on a vehicle this old is limited, but I'll look for some operational info on it.
Was this
answer
helpful?
Yes
No
+1
Wednesday, May 22nd, 2024 AT 12:42 PM
Tiny
AL514
  • MECHANIC
  • 5,595 POSTS
Here are the locations for the Inertia Switch for the Sedan and Wagon. It should have just 2 wires, power in and out going to the fuel pump. Also notice the PCM relay is located in the Integrated Relay module, the module is not in a good location, so check the connectors for corrosion as well. If you have power on the pink/black wire, move on to the inertia switch next.

https://www.2carpros.com/articles/how-to-check-wiring

https://www.2carpros.com/articles/how-to-use-a-test-light-circuit-tester
Was this
answer
helpful?
Yes
No
+1
Wednesday, May 22nd, 2024 AT 12:50 PM
Tiny
RONNIEGLANE
  • MEMBER
  • 2 POSTS
Thanks for the help. The illustration of the PCM was perfect. I removed the Ford Vehicle Emission Control Information plate above the radiator and there is the PCM. I will clean the pins and test the pink/black wire. Then on to the inertia switch. This was my fathers car and has been sitting for 12 years. It runs when I spray fuel into the intake. I expect the fuel pump is stuck. I have a new fuel filter and may apply air pressure from the fuel hose at the filter into the tank. I have added 5 gal gas to the tank it was almost empty.
Was this
answer
helpful?
Yes
No
Thursday, May 23rd, 2024 AT 5:52 AM
Tiny
AL514
  • MECHANIC
  • 5,595 POSTS
The box above the radiator is just an integrated relay box, its not the main PCM, it just has a bunch of relays soldered onto one circuit board which makes it difficult because you cant just replace one relay, unless you take it apart and attempt to solder in new ones, but that is complicated. If the vehicle has been sitting for 12 years, I can almost guarantee that the fuel injectors are frozen. Ive seen that on vehicles that have been sitting for only 1 year. I wouldnt recommend shooting any compressed air down the fuel lines, you need to see if theres any fuel pressure getting to the fuel rail. Fords are easy to check for fuel pressure, there is a small port on the fuel rail thats easy to screw a fuel gauge onto, There should be a small plastic cap over the port, just take that off and you'll see the small port that has threads on it. Harbor Freight has a cheap fuel pressure kit that should have the correct adapter, Ford is the small one. When you turn the key On, you should hear the fuel pump prime for about 2 secs. Then check the pressure gauge.

Once you get fuel pressure to the rail, then you'll have to deal with the fuel injectors. But fuel pumps dont really get stuck, they pull a higher amperage than other electric motors, so if you dont hear it at key On, I would check for power at the pump connector with a test light.
the guide below shows how to check for pressure and the one below that shows how to check for fuel injector control, But if they are seized up, they will still show a pulse on a test light, sometimes you can tap on the injectors to free them up, but if that doesnt work, the fuel rail will have to come up to check them, there is a tool you can buy to pulse the injectors and watch for fuel pressure drop on the pressure gauge, thats how we test for injector flow rates when diagnosing a bad injector.

but I have seen on a V8 every single injector frozen up before after sitting 12 months. you may be dealing with multiple issues at once, so you need a fuel pressure gauge.

2nd pic is a Ford fuel rail pressure port. Its usually the smallest adapter in a test kit.
3rd pic is the Fuel injector pulse tool, you just unplug and injector attach the red to the injector power pin and the black to the control wire, hook the clamps to the battery and with fuel pressure up to spec, pulse the injector, it should drop fuel pressure equally to all other injectors. Only do the test once around, then crank the engine over, because youre putting fuel into the cylinders during the test.

https://www.2carpros.com/articles/how-to-check-fuel-system-pressure-and-regulator

https://www.2carpros.com/articles/how-to-test-a-fuel-injector

https://www.2carpros.com/articles/how-to-use-a-test-light-circuit-tester
Was this
answer
helpful?
Yes
No
+1
Friday, May 24th, 2024 AT 4:31 PM

Please login or register to post a reply.