Tuesday, March 27th, 2018 AT 6:24 PM
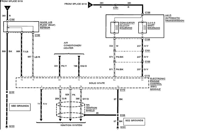
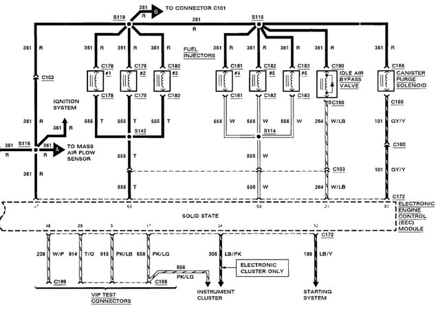
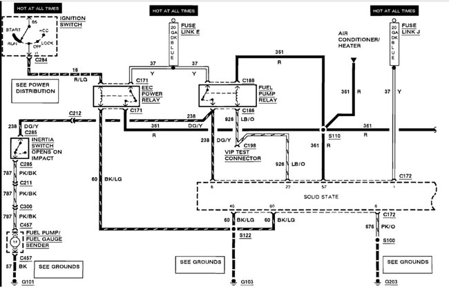
Went to start vehicle but just flooded so bad filled cylinders with gas and drained into the oil pan. I kept trying it and finally would not fire. Figured out through the internet the fuel pressure regulator went on it was bad changed it but will not start now. More from the internet found the EEC power relay tested okay. Checked the fuel pump relay the test explained to check number two and number four wires are okay. When I jumper number three and number four wires to manually activate the fuel pump this is not supposed to start the fuel pump until I turn the ignition key on but it starts the pump with the key off. Would there be something in the ignition that is sending power there all the time?






