Air conditioner will not work?

Tiny
TEXASECHO
  • MEMBER
  • 4 POSTS
Messed with it today. Turned it on the lowest setting both front and back. I do not think compressor is working as I connected a recharge 134 to it and it is not drawing in anything. Of course you cannot see the compressor from all the crap stuff under the hood.
Was this
answer
helpful?
Yes
No
Friday, September 11th, 2020 AT 3:49 PM (Merged)
Tiny
KEN L
  • MASTER CERTIFIED MECHANIC
  • 55,335 POSTS
I would try a full pressure set to see if the high side is going up, if not I would check to see if the compressor is getting power if it is and the system has refrigerant the compressor is bad. Here is a guide to help you change the unit out and how to check the pressures:

https://www.2carpros.com/articles/re-charge-an-air-conditioner-system

and

https://www.2carpros.com/articles/replace-air-conditioner-compressor

Let me know what you find, Ken
Was this
answer
helpful?
Yes
No
Friday, September 11th, 2020 AT 3:49 PM (Merged)
Tiny
RON24F
  • MEMBER
  • 1 POST
  • 2003 CHRYSLER TOWN AND COUNTRY
  • 6 CYL
  • 2WD
  • AUTOMATIC
  • 71,000 MILES
Hello,
No cold air coming out of Front AC, Blower works fine. Rear AC is working but no cold air in the front.
I can hear a gurgling noise around the passenger side glove box, noise also noticeable after the car is off for a few minutes as well.
Any ideas?
Was this
answer
helpful?
Yes
No
Friday, September 11th, 2020 AT 3:49 PM (Merged)
Tiny
CRZYDRVR
  • MEMBER
  • 432 POSTS
The front evap core in the dash has a drain for the water to escape from. If this drain is plugged and water not able to escape then it will effect the ability for the a/c system to cool properly.
Was this
answer
helpful?
Yes
No
Friday, September 11th, 2020 AT 3:49 PM (Merged)
Tiny
JGONZ3795
  • MEMBER
  • 7 POSTS
I have a 2001 T&C with auto air and there is no power to pin 86. There is power to 30, relay is good, I can jump 30 to 87 and compressor comes on. The grounds are good. I replaced the FMC and the fuse box which didn't restore the power to pin 86. All fuses are good. Any advice?
Was this
answer
helpful?
Yes
No
Friday, January 15th, 2021 AT 6:51 PM
Tiny
KASEKENNY
  • MECHANIC
  • 18,907 POSTS
If you are removing the relay and checking for power at pin 86 by grounding that terminal with the A/C on then you are correct it should have power.

However, if you can jump 30 to 87 and the compressor comes on the we need to test the control side of the relay which is pin 85. To do this, take a test light and put the clamp on battery positive. Then use the probe and touch it to terminal 85 and turn the A/C on. The PCM should ground this circuit so the light should come on.

I suspect the way you are testing 86 is giving misleading results when it is not the power supply but the ground side of the circuit that is the issue.

The only reason is, you were correct that the front control module houses the A/C relay so if that is new we have to go after the control which is the PCM in this case.

Let me know what questions you have. Thanks
Was this
answer
helpful?
Yes
No
+1
Saturday, January 16th, 2021 AT 11:04 AM
Tiny
JGONZ3795
  • MEMBER
  • 7 POSTS
Pin 85 ground tests good. Okay, I've got to lay it all out there. I only wish I could have afforded new parts, I bought a FMC and a PCM used that were were supposedly checked. Now the FMC is the silver component that is attached to the front of the integrated PCM (fuse box) correct? With no power to pin 86 and the ground circuit at 85 is good, is it possible I have a failure of the FCM still? How can I test the FCM? Both parts came with a warranty so getting an exchange shouldn't be an issue
Having changed both of these components has made no difference, same problem. Thanks in advance for your help.
Was this
answer
helpful?
Yes
No
Saturday, January 16th, 2021 AT 5:45 PM
Tiny
KASEKENNY
  • MECHANIC
  • 18,907 POSTS
Unfortunately, there is not a reset process for the FCM as it is just a printed circuit board type module. It is unlikely that the replacement FCM had the exact same failure as the original so I am thinking you have an issue with the IPC circuit board. Basically the way this works is the FCM sends the voltage to the relay that is on the IPC so if you have two FCMs that are not getting power to the relay, then I would think the issue is in the IPC.

Unfortunately the only way to test this theory is to use a scan tool and go into the FCM and command the relay on. If it comes on using the scan tool then the FCM is the issue. If it still does not come on then there is an open between the FCM and relay terminal.

This voltage is supplied as soon as the key is in the run position so I am thinking another way we can try and test this is to see if there is an open between the FCM connector and terminal 86 of the relay. So remove the FCM and the relay and then use your meter on ohms and touch one lead to pin 37 of the IPC side of the connection with the FCM and then the other lead to terminal 86 of where the relay goes. There should be less than 1 ohm of resistance. I am hoping you will see this is high or even an open circuit which will prove the IPC is the issue.

At which point, you can either replace it or just run a wire that is hot in start/run so that you have power there in those key position. You don't need the FCM supplying this as the PCM is responsible for grounding it to control it so as long as you have voltage there then that is all you need.

Does that make sense?
Was this
answer
helpful?
Yes
No
+1
Saturday, January 16th, 2021 AT 6:30 PM
Tiny
JGONZ3795
  • MEMBER
  • 7 POSTS
The IPC circuit board is part of the integrated power control module correct? It's night, cold and dark so I will check it tomorrow. So if I understand correctly I can run a hot run/start to pin 86 and the A/C clutch should engage?
Was this
answer
helpful?
Yes
No
Saturday, January 16th, 2021 AT 7:14 PM
Tiny
KASEKENNY
  • MECHANIC
  • 18,907 POSTS
Correct on all above. Just to be clear you need to run a hot wire that is only hot in run/start. When people see a "hot" wire they may grab a "hot at all times" wire and that is not what you want.

Basically this terminal at 86 is just 12 volts when the key is on. Then when the PCM wants to energize the relay and close it, the PCM grounds that circuit. So you just need 12 volts going to that terminal when the key is on. The FCM does nothing more then supply that voltage. It does not control anything on this circuit.

However, when you pull the IPC, you may be able to access the board and fix it. I have never took the time to try that but if there is no resistance then it is just an open circuit so repairing it may be an option.
Was this
answer
helpful?
Yes
No
+1
Sunday, January 17th, 2021 AT 6:49 AM
Tiny
JGONZ3795
  • MEMBER
  • 7 POSTS
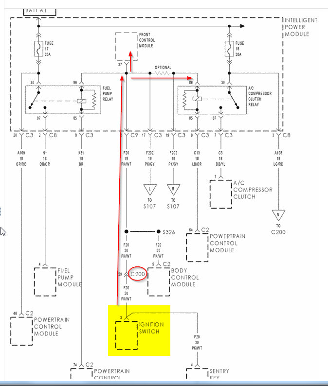
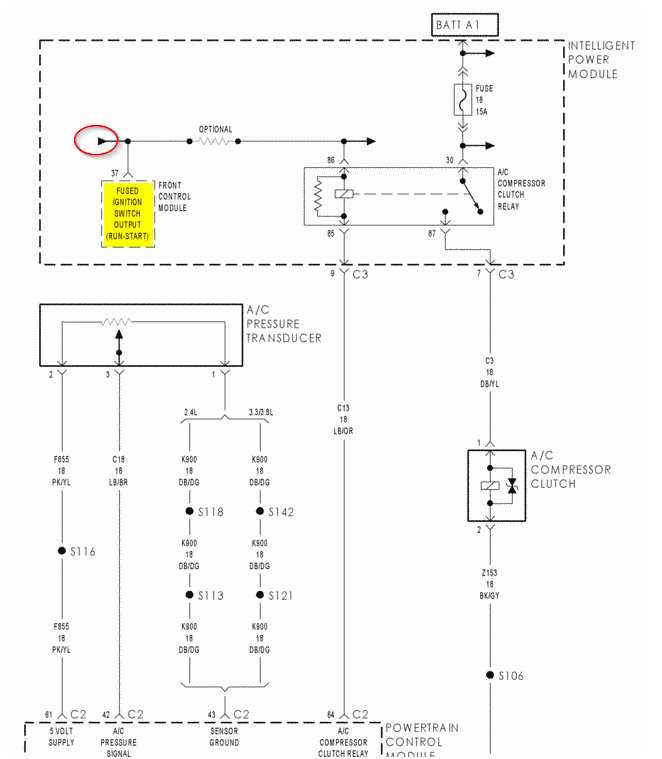
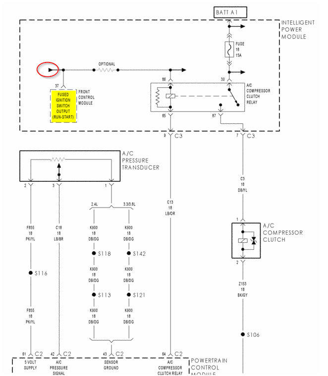
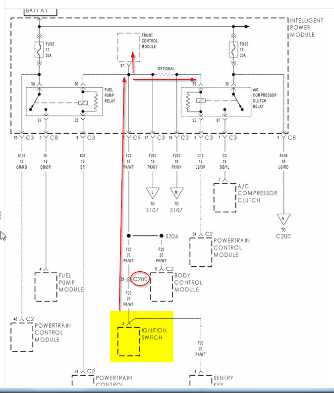
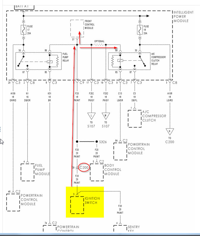
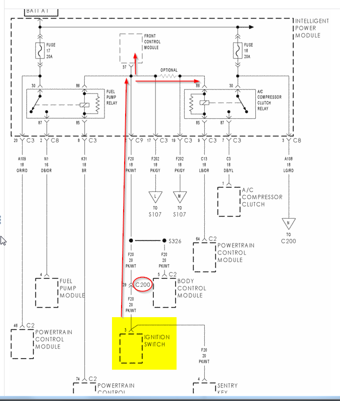
Could I ask you to highlight pin 37 on the diagram?
What has me puzzled is I replaced the IPC also with no change in results.
Was this
answer
helpful?
Yes
No
Sunday, January 17th, 2021 AT 8:46 AM
Tiny
KASEKENNY
  • MECHANIC
  • 18,907 POSTS
Just confirm for me that you have no power at terminal 86 with the relay removed. You replaced the FCM, IPC, tested the ground from the PCM (pin 85) and the PCM is able to light a test light when the A/C is on? If not, how are you testing the PCM grounding the relay?

If this is the case, I need to think about this because that does not make sense, so I understand you being puzzled.

Let's confirm this and I am going to study this a little more while I wait for you to get back to me. We will figure this out but at this point, we are either missing something or making an assumption that is not correct.
Was this
answer
helpful?
Yes
No
Sunday, January 17th, 2021 AT 7:26 PM
Tiny
KASEKENNY
  • MECHANIC
  • 18,907 POSTS
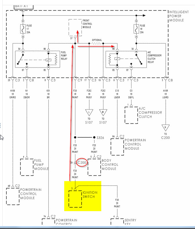
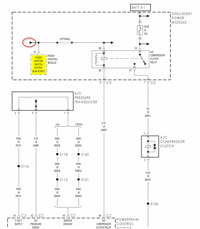
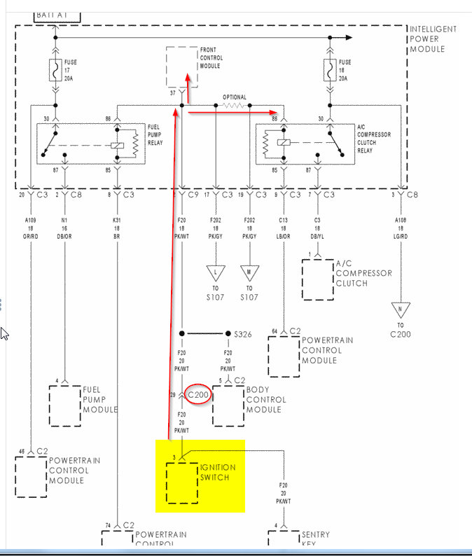
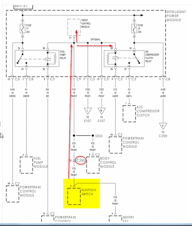
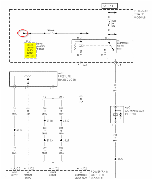
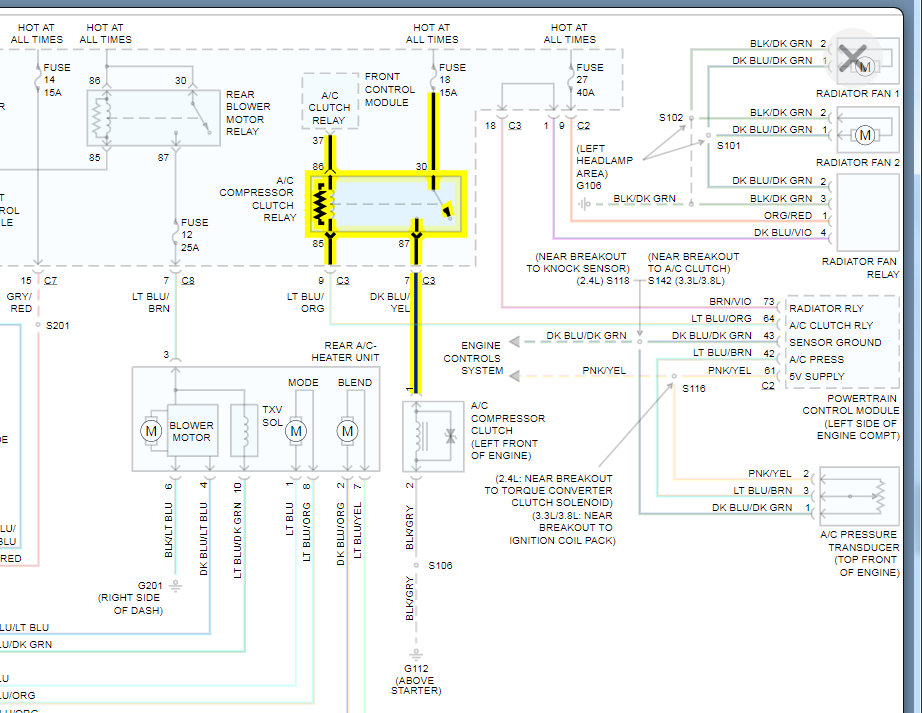
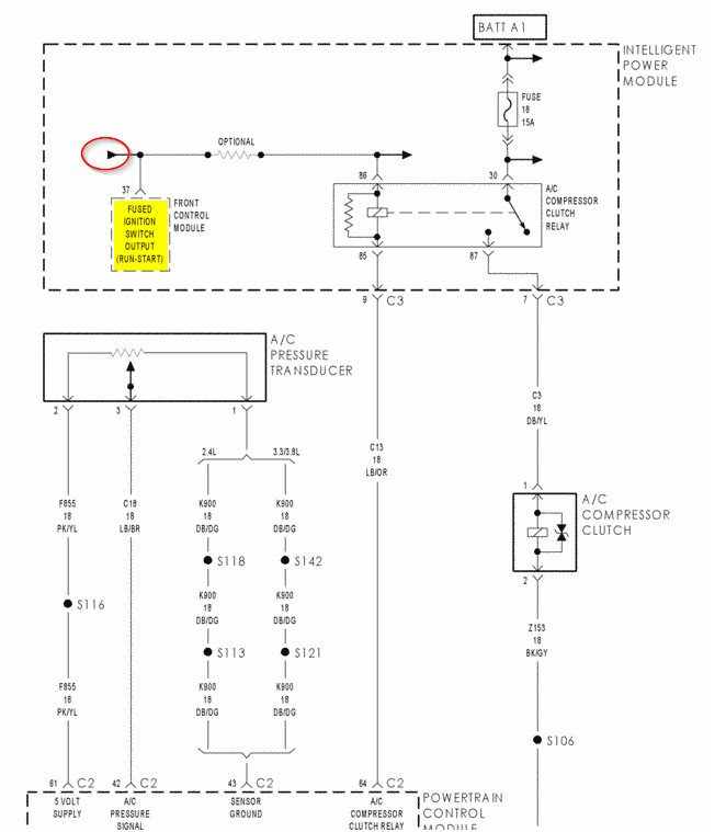
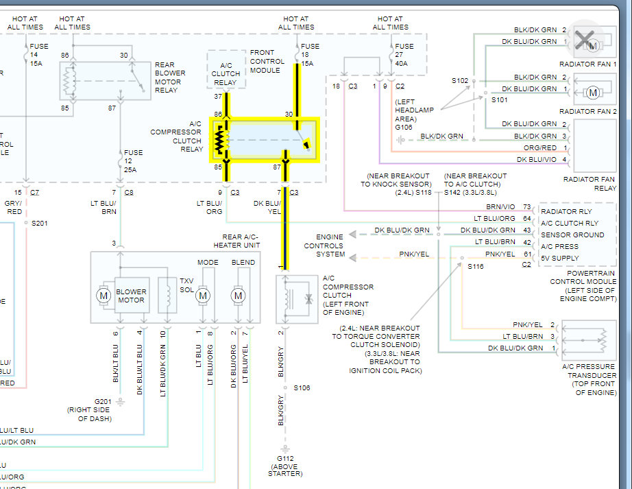
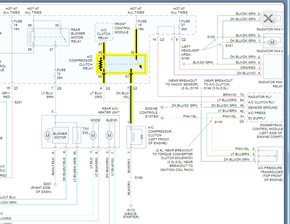
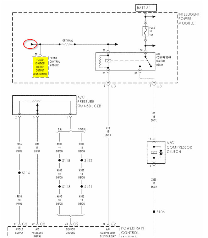
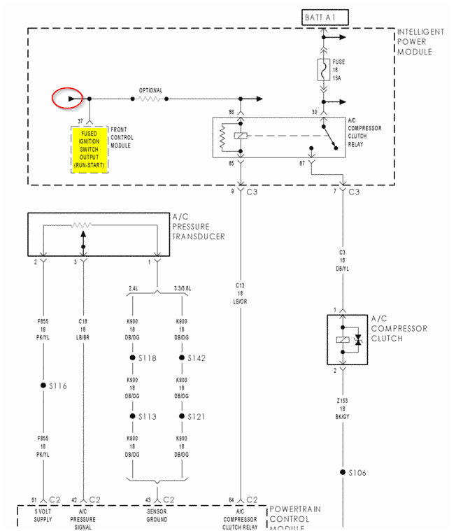
I think I figured it out. I was using AllData wiring diagrams and they are not 100% accurate. They show the FCM is supplying this voltage to the IPC and relay. However, take a look at the attached wiring diagrams from the OEM's wiring diagrams. They show that the FCM is not "feeding" the relay with power. This first one is showing the FCM on the same circuit as the relay but when it is below the wire on the drawing that means it is just receiving the voltage not supplying it.

This is important because that means this Fused Ignition output circuit, F20 shown on the second diagram, is what is really supplying the voltage. That means it is coming from the ignition switch and the FCM just uses is the same as this relay uses it. The AllData diagram showed it supplying it but that is not the case.

With all this being said, I would suggest just running power from the F20 to that relay with your own wire. You will have this fixed it a couple minutes with no other money if you have some wiring. If not, a couple dollar roll of wiring and that will solve it.
Was this
answer
helpful?
Yes
No
+1
Monday, January 18th, 2021 AT 7:36 AM
Tiny
JGONZ3795
  • MEMBER
  • 7 POSTS
I'll do that and let you know what happens. In the first diagram it shows maybe is it a fusible link or resistor which is optional maybe before the IPC and if so could my open be there?
Was this
answer
helpful?
Yes
No
Monday, January 18th, 2021 AT 9:52 AM
Tiny
JGONZ3795
  • MEMBER
  • 7 POSTS
I haven't had an opportunity to perform the repair due to rain since I have to work without cover, however I am very anxious to perform that next step?
Was this
answer
helpful?
Yes
No
Tuesday, January 19th, 2021 AT 10:01 AM
Tiny
KASEKENNY
  • MECHANIC
  • 18,907 POSTS
Sorry for the delay. That is integral to the IPC that is optional depending on how the vehicle is equipped. Yours has that because it has A/C so if you replaced the IPC, then that was replaced as well.
Was this
answer
helpful?
Yes
No
+1
Wednesday, January 20th, 2021 AT 7:33 PM
Tiny
JGONZ3795
  • MEMBER
  • 7 POSTS
Well, I got out there rain and all. Something went wrong. I got power off the pink and white wire at the ignition switch, connected it to pin 86 and the compressor didn't come on. Somehow lost the ground and as a result the control head works however no blower motor action. When I started working on this the cabin air filter looked like it had never been changed. History had it so that the front blower motor and resistor had been previously replaced and the blower wasn't working.
Having checked them both the resistor and the front blower motor were bad. I replaced them both along with the front and bad rear zone 3 control heads with the rear blower resistor also. Everything was working fine until I lost power to pin 86 in the IPC.
I'm going to get after it again and find out what going on when the weather permits.
Was this
answer
helpful?
Yes
No
Thursday, January 21st, 2021 AT 7:46 PM
Tiny
KASEKENNY
  • MECHANIC
  • 18,907 POSTS
Interesting. Let us know what you find and we can figure something out. Thanks
Was this
answer
helpful?
Yes
No
Friday, January 22nd, 2021 AT 9:36 AM

Please login or register to post a reply.

Related Air Conditioner Not Working Content