The headlights will only work temporarily before cutting off

Tiny
DYLANHENSLEY
  • MEMBER
  • 1983 FORD F-150
After driving at night for the first time in this vehicle I discovered that the headlights will only work temporarily before cutting off, the headlights can be turned back on by pushing the switch back in and turning the headlights back on, but the problem still persists.

The alternator has been tested and is functioning properly, so we have come to the conclusion that the problem is in the wiring but we have not been able to find a wiring diagram for this particular truck
Saturday, January 16th, 2010 AT 2:55 PM

5 Replies

Tiny
KEN L
  • MASTER CERTIFIED MECHANIC
  • 55,488 POSTS
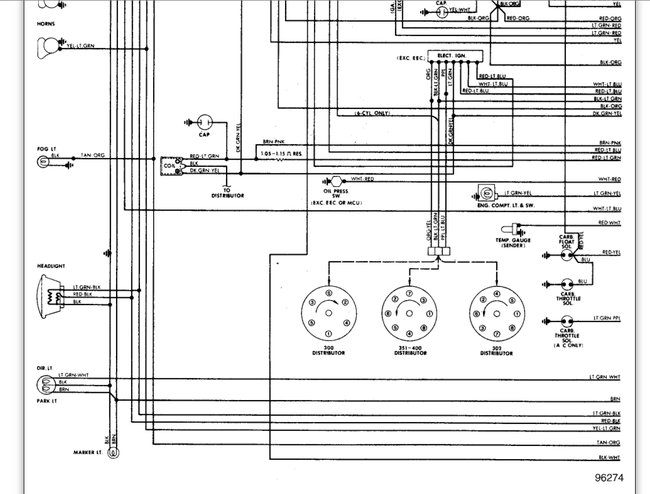
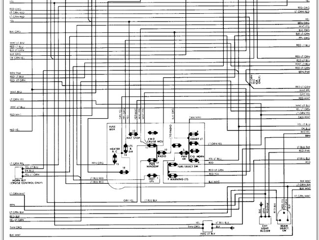
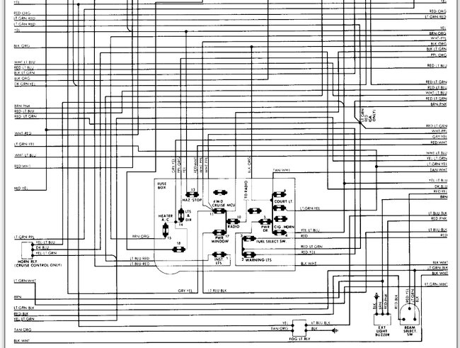
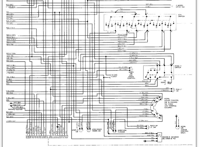
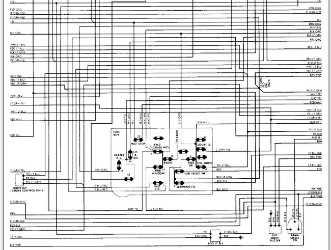
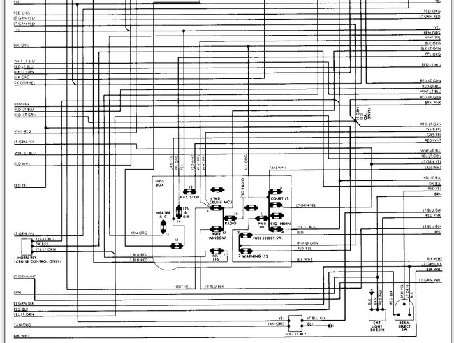
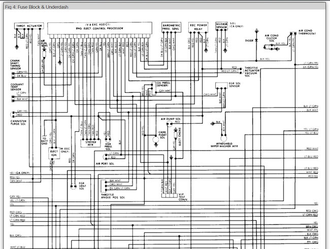
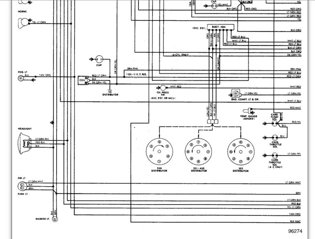
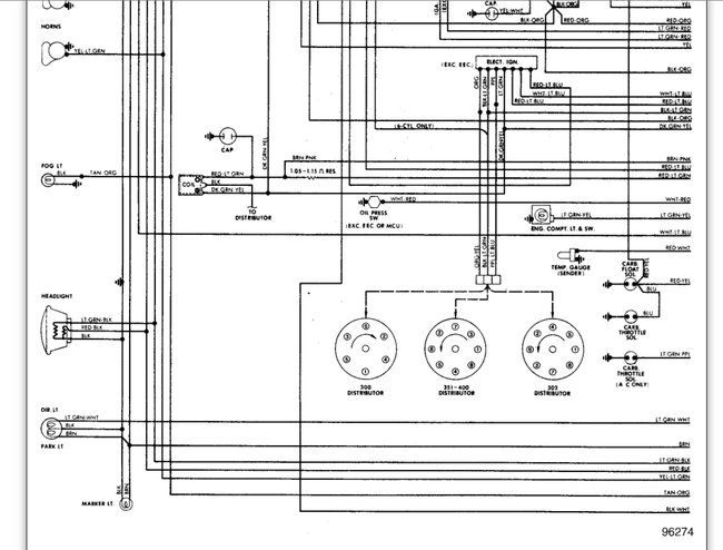
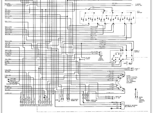
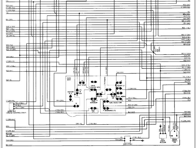
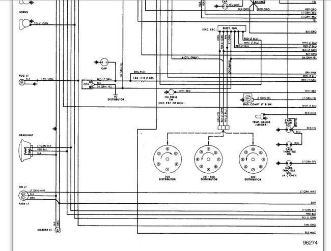
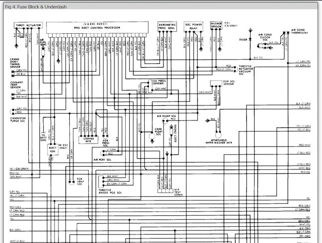
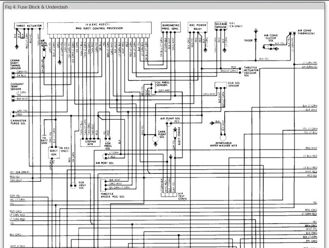
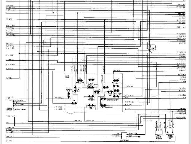
Here are the wiring diagrams for the headlight of you truck and the under dash wiring as well.

This guide will show you how to test the wiring and the switch

https://www.2carpros.com/articles/how-to-use-a-test-light-circuit-tester

and

https://www.2carpros.com/articles/how-to-check-wiring

Please let us know what you find.

Cheers
Was this
answer
helpful?
Yes
No
Wednesday, March 31st, 2021 AT 7:25 PM
Tiny
DYLANHENSLEY
  • MEMBER
  • 3 POSTS
Thank you very much
Was this
answer
helpful?
Yes
No
Wednesday, March 31st, 2021 AT 7:25 PM
Tiny
MERLIN2021
  • MECHANIC
  • 17,250 POSTS
Been my experience that if the dimmer switch is on the floor, that's usually where the problem is! Your welcome Dylan.
Was this
answer
helpful?
Yes
No
Wednesday, March 31st, 2021 AT 7:25 PM
Tiny
DYLANHENSLEY
  • MEMBER
  • 3 POSTS
Hey, I was wondering if you could help us figure out how to take the light switch out of the dash if we were to replace it
Was this
answer
helpful?
Yes
No
Wednesday, March 31st, 2021 AT 7:25 PM
Tiny
MERLIN2021
  • MECHANIC
  • 17,250 POSTS
Reach up under the dash, on the side of the switch there is a button, pull the lights out as far as they go, then push the little silver button, pull the knob out, then there is a nut on the front panel around the hole the rod goes into, remove that, remember to unplug the wiring harness first!

(Image below)
Was this
answer
helpful?
Yes
No
Wednesday, March 31st, 2021 AT 7:25 PM

Please login or register to post a reply.