Wednesday, January 6th, 2021 AT 3:43 PM
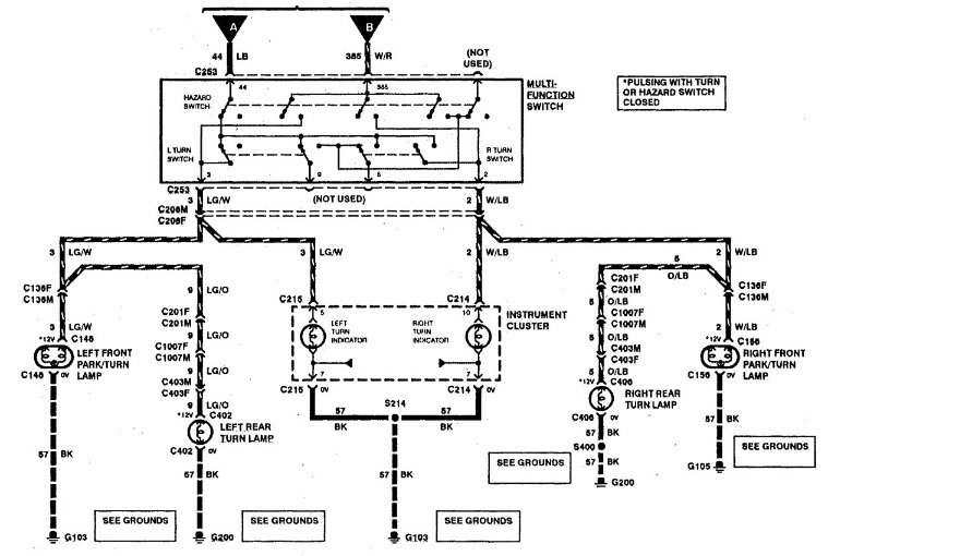
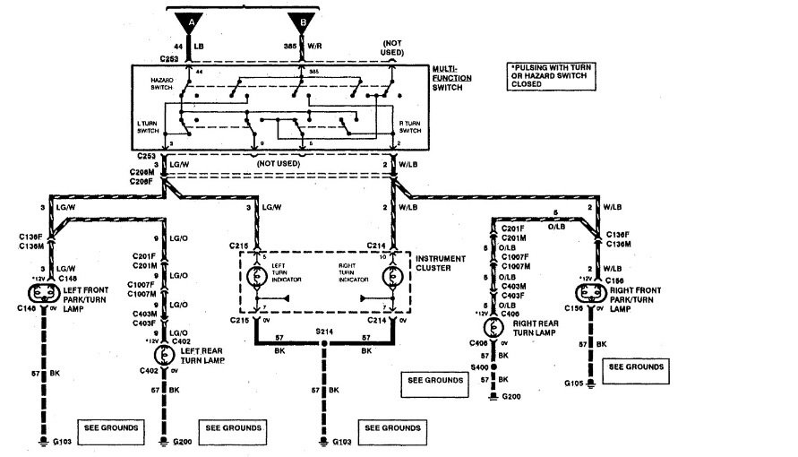
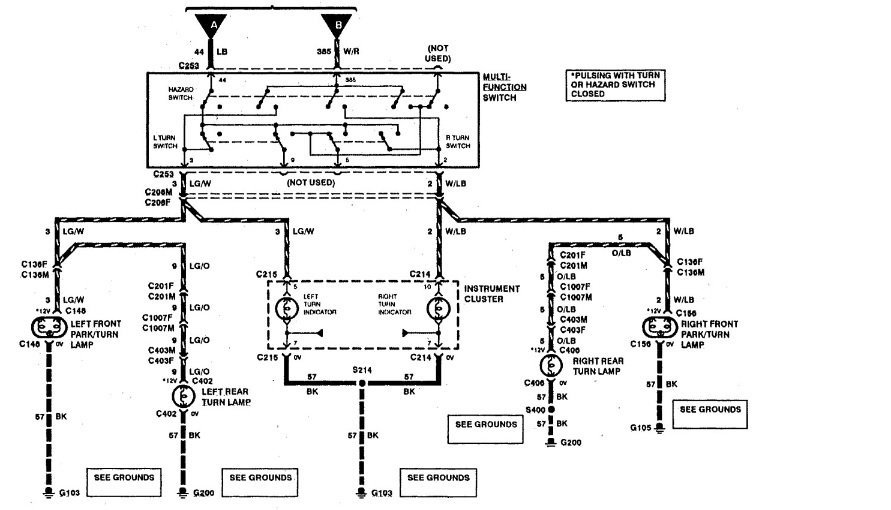
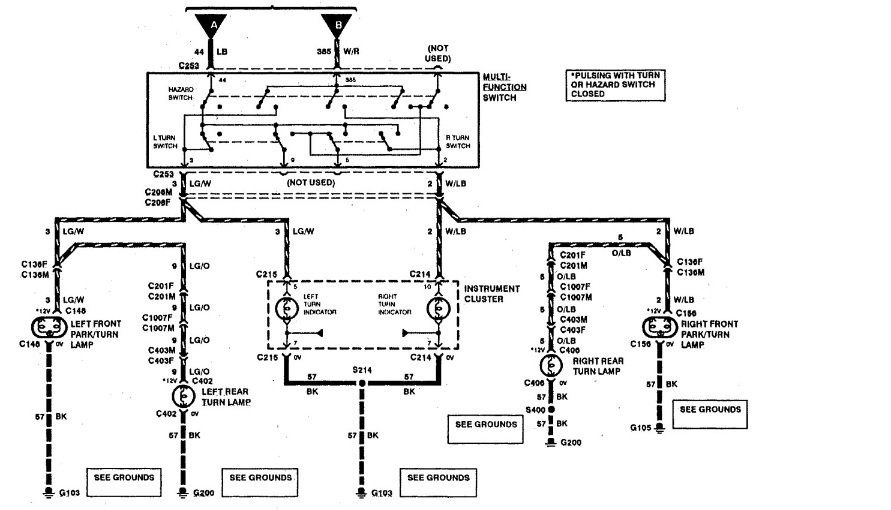
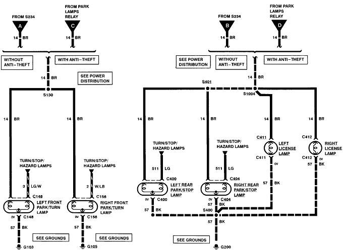
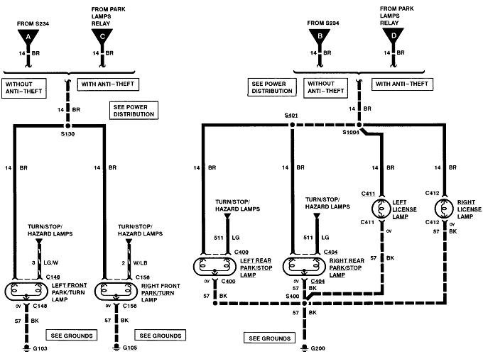
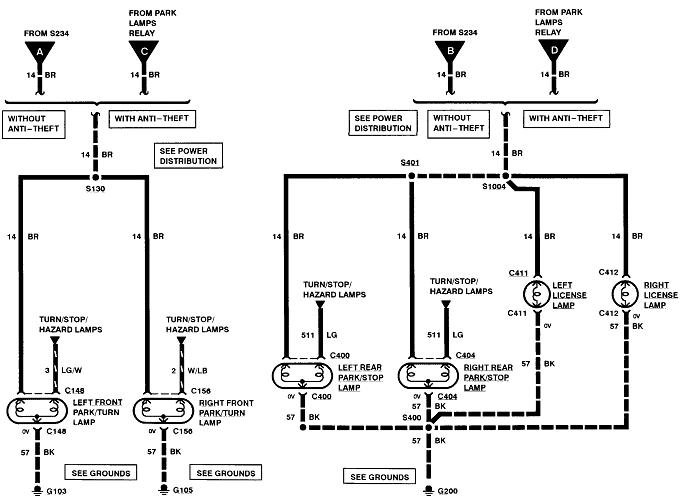
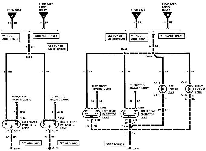
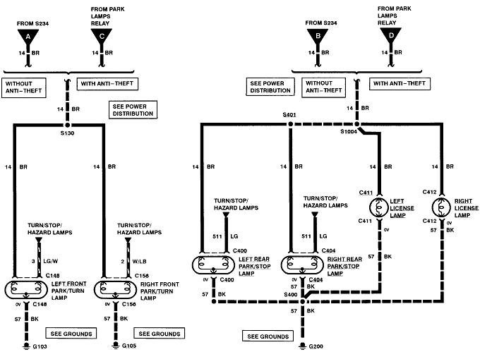
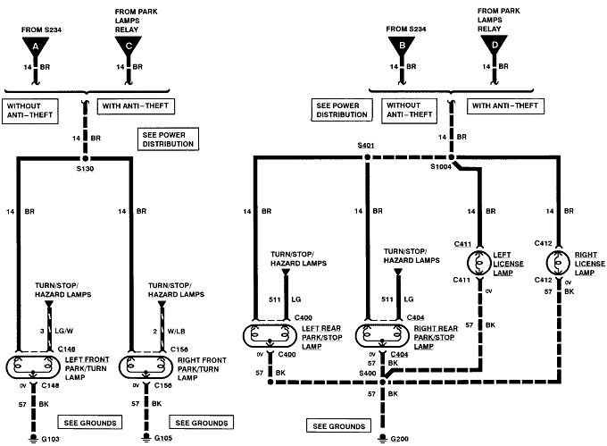
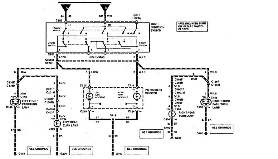
Okay so my boyfriend has the truck listed above XLT super cab 4 wheel drive truck. And we have been having a turn signal problem, so what happened was every time he would turn on either the right or the left turn signal it would automatically blow a fuse every time and we replace that fuse countless times. So then the turn signals quit working all together but the hazards worked for a few days but quit working. So we have replaced the multi switch that wasn't the problem, then we replaced the flasher relay box under the dash, and now we still have no turn signals, but the hazard lights started work again. But the battery light on the dash flickers on everytime we try either the right or left turn signal.


















