Saturday, June 20th, 2020 AT 12:09 PM
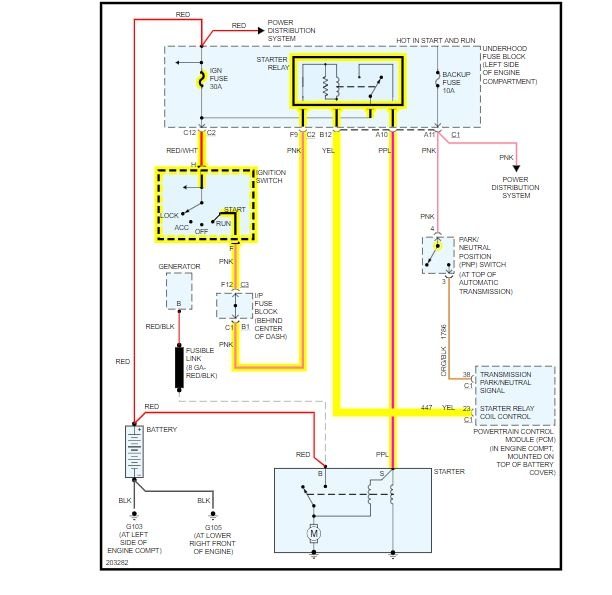
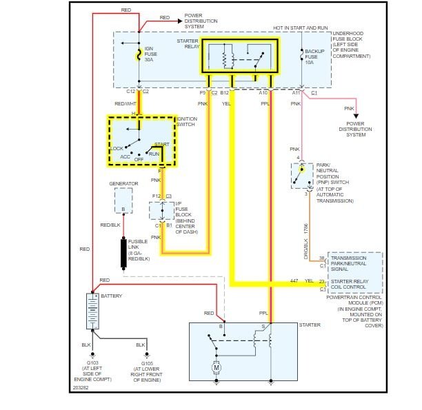
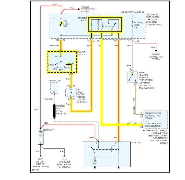
Sometimes when I turn the key, it starts right up. Sometimes I turn the key and get nothing at all. If I leave the key on and get under it and jump across the starter with a screwdriver, it will spin, but won't kick in and engage with the flywheel. I replaced the starter, and have the same results. Is there a way to test the relay? Or should I be looking somewhere else?



