Electronic climate control and the electronic gas gauge are not working

Tiny
LDAVID
  • MEMBER
  • 1990 CADILLAC DEVILLE
  • V8
  • AUTOMATIC
  • 112,000 MILES
The electronic climate control and the electronic gas guages are not working at all times. Sometimes they come on and other times they don't. In Michigan it's tough to drive when you don't have heat and don’t know how much gas I have.

The 2 guages don't work consistently. Most times they're off. When they're both off the display shows what looks like small case letters c (mostly) or small case letter d.

Additionally, my brand new battery drains unless I start the car at least every other day.
Friday, January 22nd, 2021 AT 4:12 AM

1 Reply

Tiny
ASEMASTER6371
  • MECHANIC
  • 52,796 POSTS
Good morning,

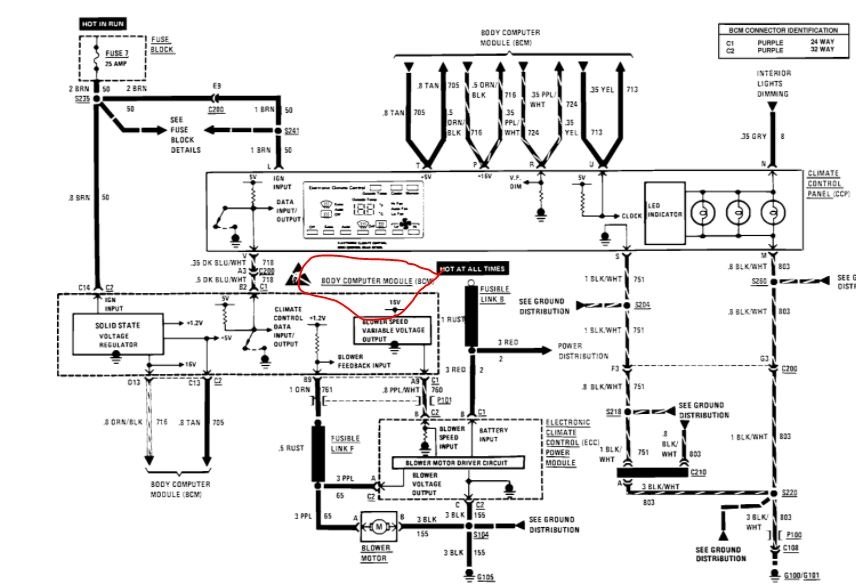
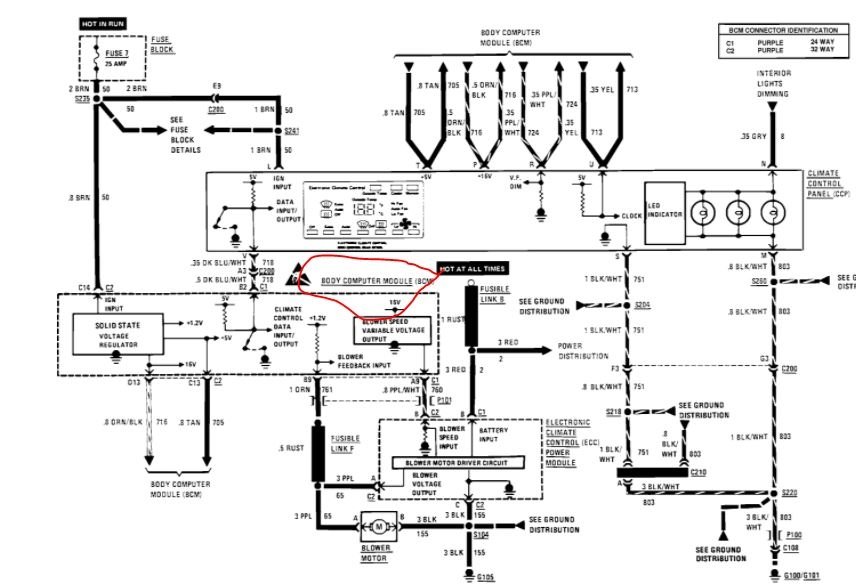
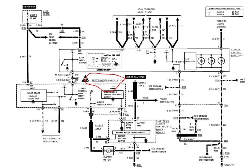
The body control module is the most common cause of this issue. It was very common for it to fail and the displays would go blank.

https://www.2carpros.com/articles/how-to-replace-a-bcm-body-control-module

I attached the diagram of it and the procedure for replacement. Rock Auto has the part and I attached that as well.

https://www.2carpros.com/articles/how-to-check-wiring

Roy

WARNING: The following procedures must be followed in the order listed to temporarily disable the Supplemental Inflatable Restraint (SIR) system and prevent false diagnostic codes from setting. Failure to follow this procedure could result in possible air bag deployment, personal injury, or unneeded SIR system repairs. Refer to Air Bags (Supplemental Restraint Systems).

REMOVE OR DISCONNECT
1. Turn ignition switch OFF.
2. SIR fuse 3.
3. Right sound insulator.
4. Left sound insulator.
5. Connector Position Assurance (CPA) and yellow two-way SIR harness connector at base of steering column.
6. Glove box module.
7. Nuts securing passenger compartment discriminating/arming sensor pigtail wiring and resistor module to Diagnostic and Energy Reserve Module (DERM) / Body Control Module (BCM) bracket and position aside.
8. Nuts from BCM studs.
9. Screws from DERM/BCM bracket and bracket.
10. Electrical connector and body computer module BCM.
Was this
answer
helpful?
Yes
No
Friday, January 22nd, 2021 AT 5:24 AM

Please login or register to post a reply.