Blinkers, brake lights, hazards and horn do not work

Tiny
ABBYT
  • MEMBER
  • 1999 CHEVROLET CAVALIER
  • 4 CYL
  • 2WD
  • AUTOMATIC
  • 218,000 MILES
I have checked fuses (all good). Replaced the relay plug and blinker switch and still nothing. Please let me know if you have advice for the next thing to check.
Wednesday, September 9th, 2020 AT 10:42 AM

1 Reply

Tiny
JACOBANDNICKOLAS
  • MECHANIC
  • 110,194 POSTS
Hi,

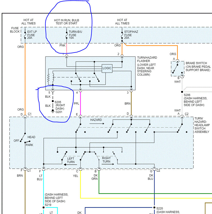
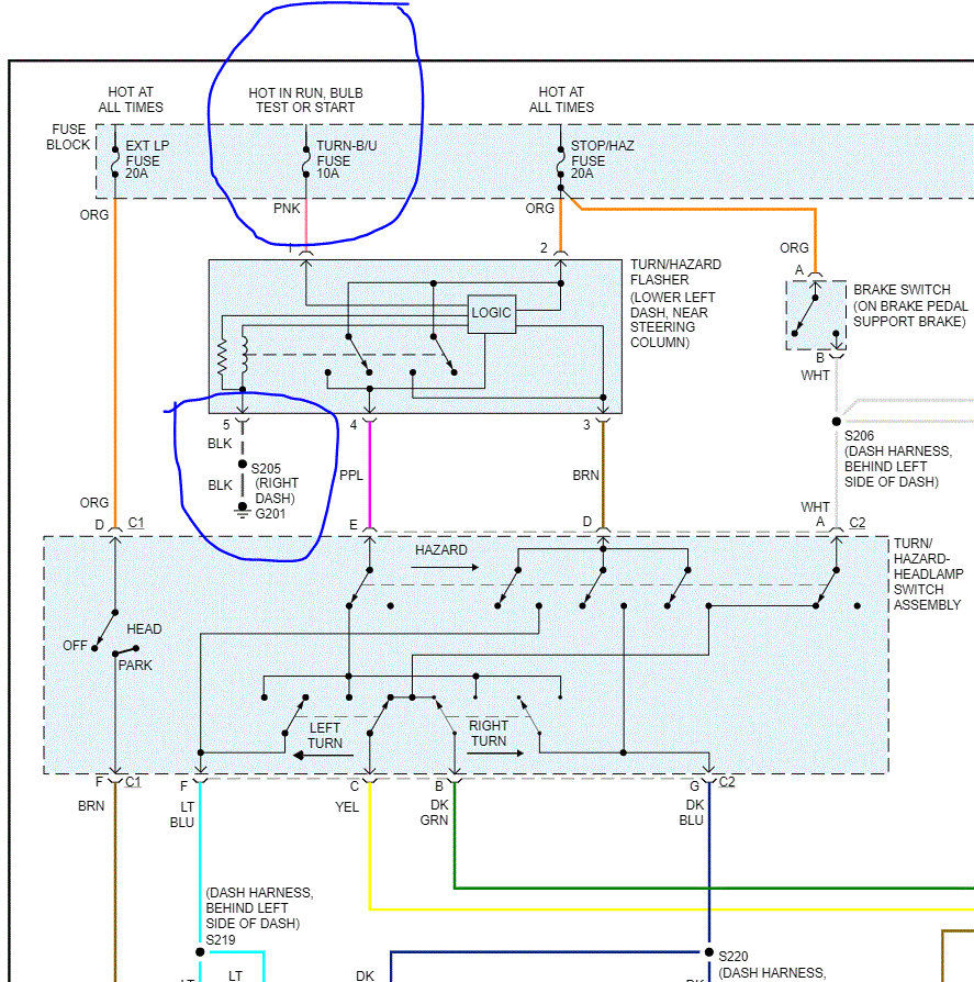
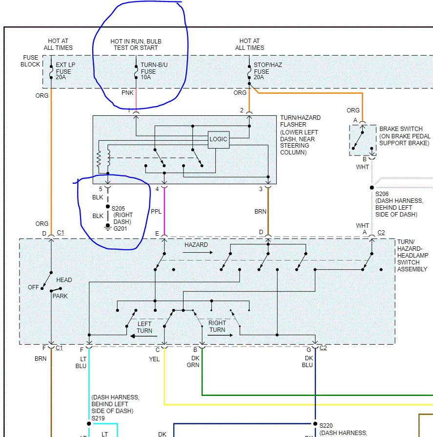
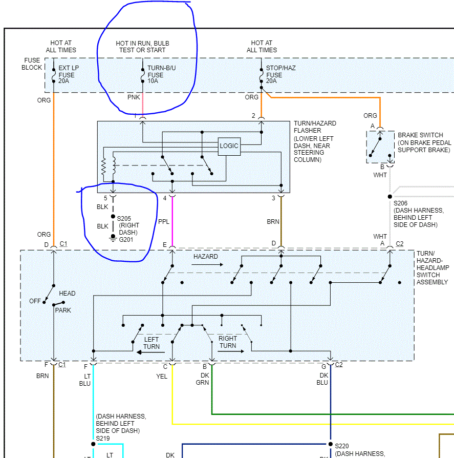
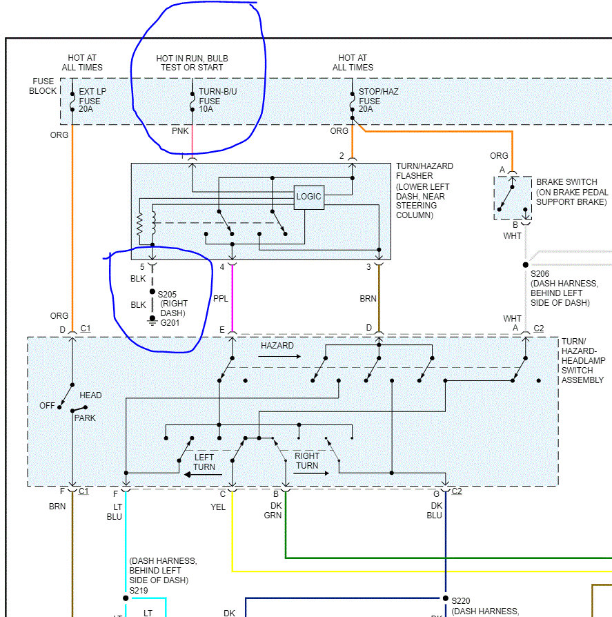
I realize you checked the fuses. However, have you confirmed that there is power to the fuses? If you have and there is, next, check the logic module. See the attached pic for location. I circled the ground. If you haven't checked for power at the fuses, do that as well. Here is a link that you may find helpful:

https://www.2carpros.com/articles/how-to-check-a-car-fuse

Next, check to see if there is power to the pink and orange wires to the logic module under the dash. See attached pic.

Finally, if there is power to the logic module, you need to confirm power to the multi function switch (purple wire, orange wire, the brown wire, and the white wire). Note that you should check all fuses that are indicated in the schematic.

I attached a pic showing fuse location as well.

Let me know what you find or if you have other questions.

Joe
Was this
answer
helpful?
Yes
No
Sunday, April 25th, 2021 AT 11:39 AM

Please login or register to post a reply.