Transmission Shifting Problems?

2005 DODGE STRATUS
56,000 MILES • 6 CYL • FWD • AUTOMATIC
Avatar
XXX-FSU-XXX
  • MEMBER
  • 1 POST
Dodge stratus 2005 r/t having transmission problems shifting, wont catch gears and wont shift into the next gear and is an automatic. Whats wrong?
Jun 3, 2009 at 5:25 PM
Repair Safety Notice: This information is for general instructional purposes only. Vehicle repair can be dangerous. Verify all information, follow manufacturer service procedures, use proper tools and safety equipment, and consult a qualified repair shop when needed.
Advertisement
Avatar
BILLYMAC
  • CAR REPAIR CONTRIBUTOR
  • 2,204 POSTS
Hi you only have two options for this prob. first input and output sensors these are about 20.00 each from the dealer. second trans computer between 150 and 200 these are all easy to change.

This guide should help us

https://www.2carpros.com/articles/automatic-transmission-problems


Please run down this guide and report back.
Jun 4, 2009 at 6:52 PM
Advertisement
Avatar
MARTINCHILL
  • MEMBER
  • 2 POSTS
Was driving home one night and the battery light came on. Didn't think much of it at the time just hooked up a charger to it. The next day before I left for work I started the car and the check battery light came on and tachometer and speedometer started moving up in unison. Then after driving home from work the transmission wouldn't shift out of first. I've read it could be the input/output sensors or the alternator or even just a simple fuse or relay. Any other tips as to what the problem might be would be greatly appreciated. Before I got the car it had been sitting for about a year but was sent to a shop and serviced before I got it. Also hooked up a code scanner to it and it didn't show any codes.
Aug 19, 2020 at 8:01 PM (Merged)
Avatar
CARADIODOC
  • CAR REPAIR CONTRIBUTOR
  • 34,308 POSTS
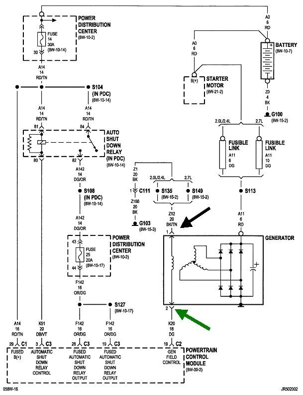
The "Battery" light is on, and you kept on driving? What outcome are you expecting? The charging system is not keeping the battery charged while you're driving, so at most, you might be able to drive up to an hour if you don't turn on the head lights or heater fan. With all the computers involved with the electronic fuel injection and electric fuel pump, a half hour is more realistic. Computers are very intolerant of low or unstable voltage, so all the other symptoms can be expected when the charging system isn't working. Don't go looking for speed sensors and relays when you have a problem staring you in the face. At the mileage you listed, worn brushes inside the alternator could cause this problem, but they are almost always intermittent for weeks or months before they fail completely. When they make intermittent contact and start working for a while, the "Battery" light should turn off while you're driving, without having to turn the ignition switch off and restart the engine.

The problem if this is indeed intermittent is a bad connection in the wiring can cause the same symptoms. The way to start the diagnosis, whether this is intermittent or not, is to measure the voltages on the two smaller wires on the back of the alternator. These voltages must be taken with the engine running, and if the problem is intermittent, the voltages must be taken while the problem is occurring. If you take the readings while the problem is not occurring, you'll see what "normal" is, and you can compare what's different when the problem is acting up.

You should find 0 volts on the black wire. If you find any voltage other than 0 volts, that wire has a break in it. The dark green wire will typically have between about 4 to 11 volts, but it is a pulsing digital signal voltage. If that confuses your voltmeter and makes it jump around, you might get a better indication with a test light. If you pursue these tests yourself, let me know what you find, then we can figure out where to go next.

The transmission is controlled by a computer, so when system voltage goes low, it shuts down, then the transmission goes into "limp" mode, which is second gear. That is to allow you to drive slowly to a repair shop without needing a tow truck.
Aug 19, 2020 at 8:01 PM (Merged)
Avatar
MARTINCHILL
  • MEMBER
  • 2 POSTS
It's the only vehicle I have but I wasn't but a mile from my house when I noticed the problem. I'm gonna test the alternator here in a bit. From what I've read that may be my problem. Because after I changed the transmission sensors and took it for a test drive the battery died about 100yds from my house. Thank you for your reply.
Aug 19, 2020 at 8:01 PM (Merged)
Avatar
CARADIODOC
  • CAR REPAIR CONTRIBUTOR
  • 34,308 POSTS
Sorry that I didn't reply sooner and save you that expense. Darn the bad luck.

Chrysler has always had a really nice charging system, but around 2002 they switched how those two small wires work. One used to have 12-plus volts, and the other still had the normal 4 - 11 volts. The 12-volt wire has 0 volts on it now, so it makes the diagnosis just a little more involved. By the way, here's a link to an article on how to use a digital voltmeter, if you need it:

https://www.2carpros.com/articles/how-to-use-a-voltmeter

They show this using an "auto-ranging" meter which many of us don't have. If you have one that lets you select the range yourself, I can explain how to use if you need me to.

The most common failure for Chrysler alternators is worn internal brushes. As I mentioned earlier, those almost always make intermittent contact at first and work part of the time. If you find the proper 0 volts and 12-plus volts on the two wires, the next step is to check the continuity between those two wires. That is the extra step we have to do now. If you need help with using the ohm meter part of your digital meter, I can help with that too.

There's one clinker to be aware of with this test. You don't have to disconnect the wires. If you find that you have continuity between the two terminals, the brushes are okay, at least right now. About 80 percent of the time you are going to find an open circuit, (no connection), with good brushes. That is because it is real common for tiny chips of carbon powder to break off and get stuck between a brush and the slip ring it rides on. On the test bench, we just rotate the pulley a little and the continuity will come right back, as it does when running the engine. On the car, you can tug on the belt just enough to irritate the pulley a little. That's usually enough to make the continuity come back, if the brushes are good. At the mileage you listed, it's too early to expect worn brushes unless you drive a lot in dusty conditions.

I can explain how to use the ohm meter too if you need me to. If you do find the brushes to be the problem, I can describe how to replace them, although most people just replace the entire alternator. The brush assembly costs about $10.00. I replaced it on my '94 Grand Voyager a couple of years ago. On those, I can do it without removing the alternator from the engine. I think you would have to take yours off, then the job is not real complicated.

You might find a replacement brush assembly at an auto parts store or the dealer's parts department, but first look for a starter / generator rebuilding company in your area. All larger cities have at least one. Most mechanics can tell you where they are, otherwise, ask at a truck repair shop or a heavy equipment shop. The people there will know the name of the shop they use. We even have a large farm and home store that has this part in their car parts section.
Aug 19, 2020 at 8:01 PM (Merged)
Avatar
STAUTOS
  • MEMBER
  • 2 POSTS
I replaced the fluid (ATF-4) and filter on the transmission and now it downshifts hard from 3rd to 2nd. Any suggestions to what caused this
Aug 19, 2020 at 8:01 PM (Merged)
Avatar
STAUTOS
  • MEMBER
  • 2 POSTS
[quote:5057f66ce6="stautos"]Transmission problem
2004 Dodge Stratus 4 cyl Two Wheel Drive Automatic 45,000 miles
----------------------------------------------------------------
I replaced the fluid (ATF-4) and filter on the transmission and now it downshifts hard from 3rd to 2nd. Any suggestions to what caused this[/quote:5057f66ce6]
Aug 19, 2020 at 8:01 PM (Merged)
Avatar
MICHAELMCF
  • MEMBER
  • 1 POST
I serviced the trans and changed the filter...nothing else! now it downshifts hard from 4th to 3rd! what could be the problem The car downshifts hard from 4th to 3rd when braking at hwy speeds
Aug 19, 2020 at 8:01 PM (Merged)
Avatar
CARADIODOC
  • CAR REPAIR CONTRIBUTOR
  • 34,308 POSTS
It shouldn't be downshifting until you're going pretty slow. If you feel it as soon as you tap the brake pedal, you're feeling the lockup torque converter unlock. It will relock about two seconds after releasing the brake if you're above around 43 mph.

The converter will also unlock when you fully release the gas pedal. That locking and unlocking feels just like a shift. An annoying shudder each time the converter locks up is caused by using the wrong transmission fluid. Chryslers use ATF-3. The wrong fluid can affect shift quality too but it won't affect shift points, meaning vehicle speed and load.
Aug 19, 2020 at 8:01 PM (Merged)
Avatar
DELLA MITCHELL
  • MEMBER
  • 4 POSTS
My car wont shift out of first gear, the PRNDL indicator has all gears selected on the display, the speedometer does not work, but the tachometer does and the gas gauge is fluctuating up and down. No codes are present and no check engine light on. I have changed both the input and output speed sensors as well as the wiring and connectors to them. I also replace the transmission relay and tested to make sure there is power to it and I replace all the fuses to eliminate a bad fuse issue. I have inspected the wiring and have not found any issues there. Problem still remains. Any ideas? I am getting ready to take it to the shop, but was hoping to save the money and figure it out myself.
Aug 19, 2020 at 8:01 PM (Merged)
Avatar
KOOLCADDY6
  • CAR REPAIR CONTRIBUTOR
  • 60 POSTS
Check the wiring for the output sensor that is the screw on one on the right side of the front transmission. I have seen many issues there.
Aug 19, 2020 at 8:01 PM (Merged)
Avatar
DELLA MITCHELL
  • MEMBER
  • 4 POSTS
I checked the wiring and all seems good. Not sure where to go from here?
Aug 19, 2020 at 8:01 PM (Merged)
Avatar
STRAILER
  • CAR REPAIR CONTRIBUTOR
  • 54,223 POSTS
Hey Della,

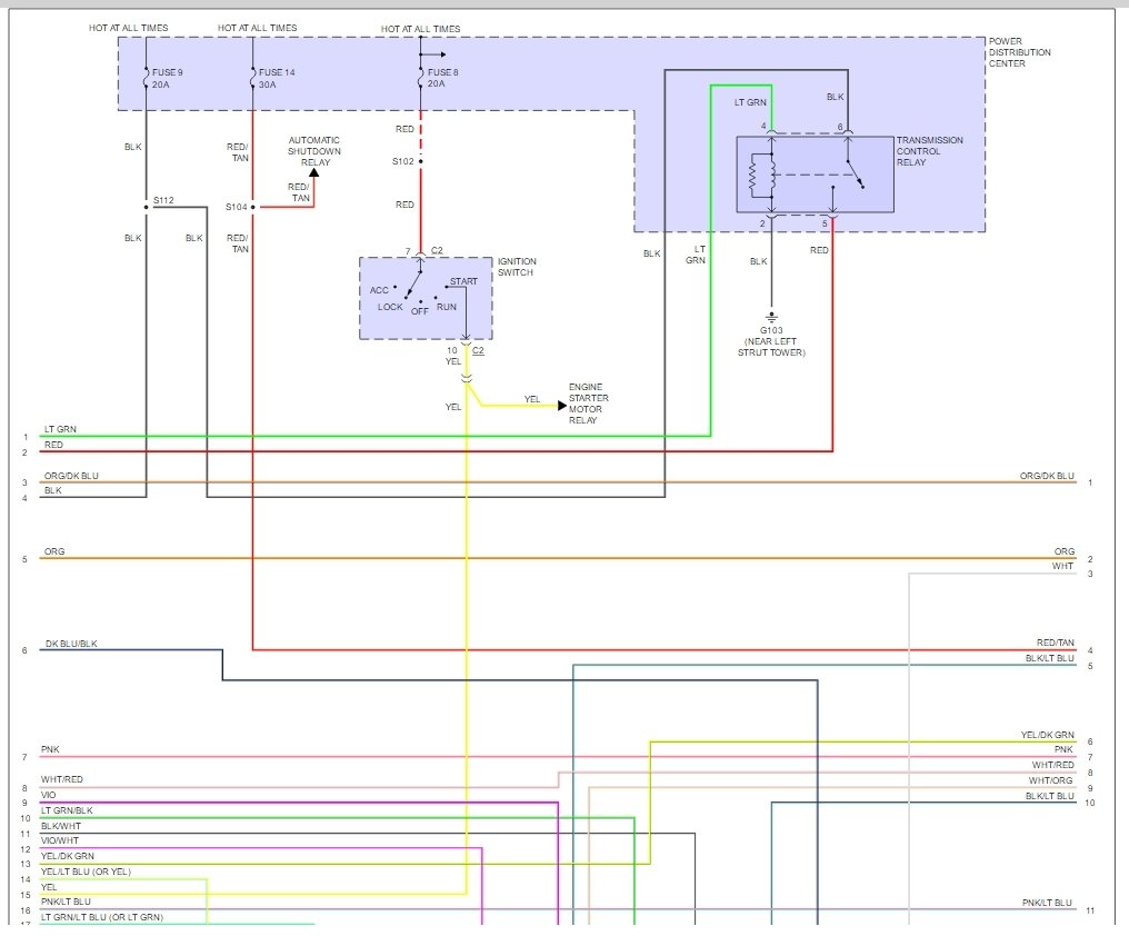
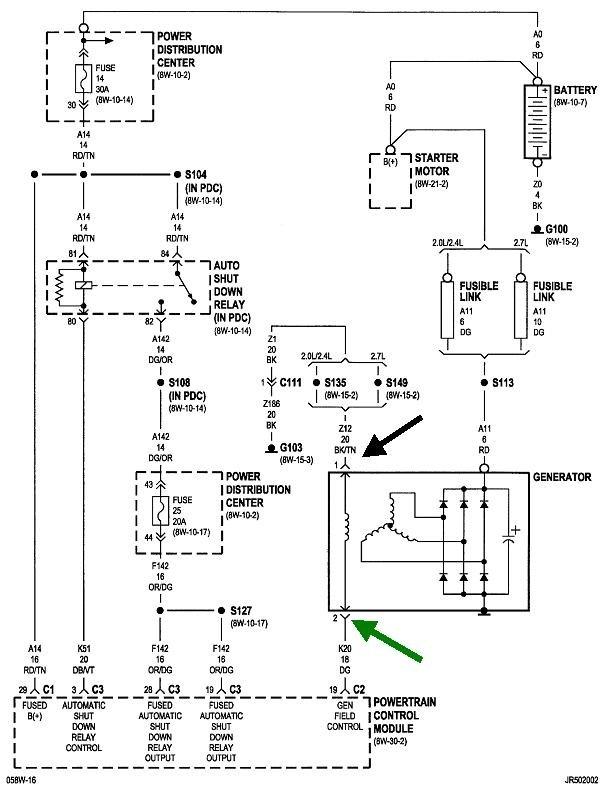
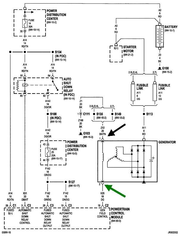
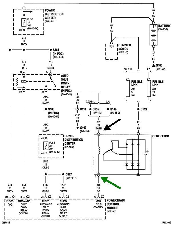
It sounds like you may have a PRNDL switch that is out, but recheck the fuses, here are some wiring diagrams to help you get started.

Please let us know what you find so it will help others.

Best, Ken
Aug 19, 2020 at 8:01 PM (Merged)
Avatar
DELLA MITCHELL
  • MEMBER
  • 4 POSTS
We decided to take it to the shop and they said the problem is the transmission control module. They are going to replace it and then I'll repost to let you know if the problem is solved. Thanks for your help!
Aug 19, 2020 at 8:01 PM (Merged)
Avatar
STRAILER
  • CAR REPAIR CONTRIBUTOR
  • 54,223 POSTS
Thanks for getting back to us. This will help others, let us know if that fixes it please.

Best, Ken
Aug 19, 2020 at 8:02 PM (Merged)
Avatar
DELLA MITCHELL
  • MEMBER
  • 4 POSTS
Good news... replacing the TCM fixed the problems and everything is functioning normally again. Thanks for your help!
Aug 19, 2020 at 8:02 PM (Merged)
Avatar
V.NICHOLS
  • MEMBER
  • 1 POST

When I put the gear into drive and take off, the rpm will go up to 3 or 4 and the transmission does not ever shift. This car also has the plus or minus area where I can shift myself but that doesn't work either.
What could cause this problem?
Aug 19, 2020 at 8:02 PM (Merged)
Avatar
RHOHL53
  • MEMBER
  • 8 POSTS
does the transmission moves at all? Is the speedometer working when it does this?
Sounds like it may be turbine speed sensor in the trans, that will cause erratic/no shift conditions
Aug 19, 2020 at 8:02 PM (Merged)
Avatar
STRAILER
  • CAR REPAIR CONTRIBUTOR
  • 54,223 POSTS
Hi DELLA,

Great news! Glad you could get it fixed please use 2CarPros.com anytime we are here to help

Best, Ken
Aug 19, 2020 at 8:02 PM (Merged)
Avatar
RAMER1500
  • MEMBER
  • 2 POSTS
I had the same problem, my guy replaced the speed sensor in the transmission, it works like new... Love this site btw
Aug 19, 2020 at 8:02 PM (Merged)
Avatar
KDJFUN1919
  • MEMBER
  • 2 POSTS
Replace alternator can sensor speed sensor transmission fluid and filter.
Aug 19, 2020 at 8:02 PM (Merged)
Avatar
KASEKENNY
  • CAR REPAIR CONTRIBUTOR
  • 18,907 POSTS
Have you checked for codes? I suspect we have a valve body issue but since it is in low gear it should have some codes that will tell us what the issue is.

If you can't pull codes, then most parts stores will pull them free of charge.

Let's start with the codes because you have replaced the most common causes which is the speed sensor and fluid.
Aug 19, 2020 at 8:02 PM (Merged)
Avatar
TREX2303
  • MEMBER
  • 1 POST
Dodge Stratus - 2000 - 2.4 - Automatic - DOHC

Mileage - around 92,000

in the cold mornings, I start the car - let it sit for about 15 mins or so. Nice and warmed up - No problems

Put the car into Drive - It just sits there - If I gas it alittle it and take it up to 2000rpm it'll kick in gear, but jerks real bad and kicks back out of gear - as if its in neutral.

Once it does start going - it wont kick out of first gear - If I drop it to 3rd or Low gear - it does the same thing.

My g/f dads said about the throttle sensor, but don't think thats the problem.

Any clue what this might be? ( The Converter maybe?)
Aug 19, 2020 at 8:02 PM (Merged)
Avatar
BUBBA_KOSKI
  • CAR REPAIR CONTRIBUTOR
  • 129 POSTS
automoatic? if so your problem is Transmission filter, it comes as a kit, (gasket) get the Pro-King kind at advance auto just a couple of bucks, then add some p.s. fuid with some lucas.
Aug 19, 2020 at 8:02 PM (Merged)
Avatar
NICKMATT
  • MEMBER
  • 1 POST
The Transmission will not shift out of second gear and speedodometer will not work
Aug 19, 2020 at 8:02 PM (Merged)
Avatar
JACOBANDNICKOLAS
  • CAR REPAIR CONTRIBUTOR
  • 110,190 POSTS
If the speedometer and trans isn't working properly, it sounds like you have a bad vehicle speed sensor.
Aug 19, 2020 at 8:02 PM (Merged)
Avatar
AJOHNSON
  • MEMBER
  • 1 POST
1999 Dodge Stratuss -- Yesterday in 100 degree weather while driving my car started revving the rpms high, and the speedometer stopped working, next the check engine light has come on, the car is not changing gears? What is wrong, do I go for a diagnostic? Will this cost lots of $$$$??
Aug 19, 2020 at 8:02 PM (Merged)
Avatar
HIPPO3330
  • MEMBER
  • 2 POSTS
my car was stolen and when i got it back it started doing the same thing. shop told me nothig was worng since it was intermittent and they could not duplicate issue. i also noticed when i fill the car up the gas gage will "float" from full down to 3/4 then back again till i reach 1/2 tank. i'd like to know what you find out on this issue. (hippo3330@cs.com)
Aug 19, 2020 at 8:02 PM (Merged)
Avatar
TAEBENNETT
  • MEMBER
  • 2 POSTS
1996 Dodge Stratus

My car has white smoke coming from the exhaust and from under the hood. Is it safe to drive?

Sometimes it will not change gears.
Aug 19, 2020 at 8:02 PM (Merged)
Avatar
BMRFIXIT
  • CAR REPAIR CONTRIBUTOR
  • 19,053 POSTS
I wouldn’t take it far
just to have to checked and repair
suspect its overheating and have blown headgasket
Aug 19, 2020 at 8:02 PM (Merged)
Avatar
TAEBENNETT
  • MEMBER
  • 2 POSTS
Would that be expensive to fix?
Aug 19, 2020 at 8:02 PM (Merged)
Avatar
BMRFIXIT
  • CAR REPAIR CONTRIBUTOR
  • 19,053 POSTS
An easy few hundred dollars
Aug 19, 2020 at 8:03 PM (Merged)
Avatar
JUNKYARDQUEEN
  • MEMBER
  • 2 POSTS
Car will go in reverse and drive but will not shift even if you try to do it manually. It is stuck in what appears to be second gear even though it takes off fine, but I assume it is second because you are only turning abut 3500 at 40 mph. Suggestions???
Aug 19, 2020 at 8:03 PM (Merged)
Avatar
JACOBANDNICKOLAS
  • CAR REPAIR CONTRIBUTOR
  • 110,190 POSTS
It sounds like it is stuck in limp mode. Has the check engine or any warning light come on? Is the fluid clean and full?
Aug 19, 2020 at 8:03 PM (Merged)
Avatar
MULDOON
  • MEMBER
  • 79 POSTS
Same thing happened to my 1996 stratus 2.4, I replaced the tranny pack and everything was fine, let us know Declan.
Aug 19, 2020 at 8:03 PM (Merged)
Avatar
KEL62
  • MEMBER
  • 1 POST
I have a 1996 dodge stratus that stalls after it gets hot but after about 15 minutes it starts up again also the transmission dosent change gears all the time somtimes it stays in first gear , when i disconnect the battery for a whole day and connet it back it will shift fine for maybe two days and it gets stuck all over nobody seems to know the problem please help.
Aug 19, 2020 at 8:03 PM (Merged)
Avatar
ZACKMAN
  • CAR REPAIR CONTRIBUTOR
  • 4,202 POSTS
Your transmission has enter "limp home" mode. Insert the key in the ignition. Cycle the key to ON-OFF-ON-OFF-ON (not to fast, or the PCM won't enter the diagnostic mode, entire process needs to take 5 seconds). Look at your odometer screen, and post the code you receive the screen.
Aug 19, 2020 at 8:03 PM (Merged)
Avatar
AMYLYNN2009
  • MEMBER
  • 3 POSTS
Transmission problem
1995 Dodge Stratus Automatic
Engine is 2.4 dual...16 valve...4cylinder...

I just bought a 1995 Stratus. Sometimes it won't shift out of 2nd gear. If I pull over and turn the key off for a few minutes then turn back on and drive it usually shifts fine. I have changed filter and fluid, did the turn the key off and on code reader[it reads last code, clear] and put it on code reader from O'Reilleys[it read nothing]. This might be useful info....It seems to give me more trouble on warmer days. When its snowing or cold, the car shifts fine. Please help!!!
Aug 19, 2020 at 8:03 PM (Merged)
Avatar
ZACKMAN
  • CAR REPAIR CONTRIBUTOR
  • 4,202 POSTS
You said that you replaced the filter and fluid. Which transmission fluid did you use to fill up?
Aug 19, 2020 at 8:03 PM (Merged)
Avatar
AMYLYNN2009
  • MEMBER
  • 3 POSTS
I used what the Chilton's recomended. I think it was called ATV+4. Well, I'm not sure about the letters, but I know it was +4!!!
Aug 19, 2020 at 8:03 PM (Merged)