Bought the car as a project, cranks doesn't start. Below is what I have ruled out this far.
1) Tried starting fluid trick - didn't work.
2) Marked timing belt and cranked car to insure it wasn't broken and indeed intact and moving properly.
3) Replaced Crank shaft sensor - didn't help.
4) New battery - Old one needed booster cables.
5&6) Replaced fuel pump - wasn't priming before, ended up being blue FP relay(driver side). Replaced as well.
7) Replaced main relay(engine bay #3) - used from scrap yard.
8) Checked for spark, all coils good- Replaced all sparks with properly gapped new plugs. - Nothing.
9) At this point I began to test all fuses after new relays and sparks. Fuse #8 in the driver side compartment doesn't have power with key in on position.
What would cause this? Is the the true cause of my new cars no start issue? The fuse is fine even replaced with new. No power to test light when touching terminal contacts. Every other fuse is fine.
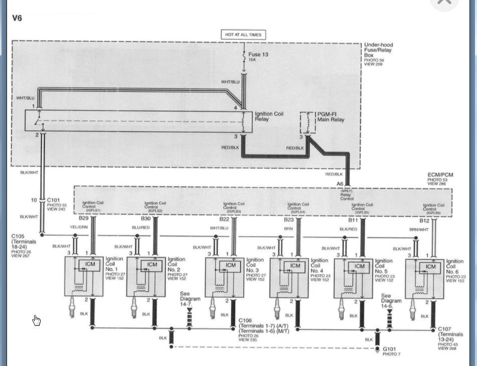
is it the back up Main FI Relay causing this? Or is there a wiring diagram where I can trace the fuse port back to a wire/relay?
Monday, March 29th, 2021 AT 7:58 PM


