Wednesday, November 20th, 2019 AT 3:30 PM
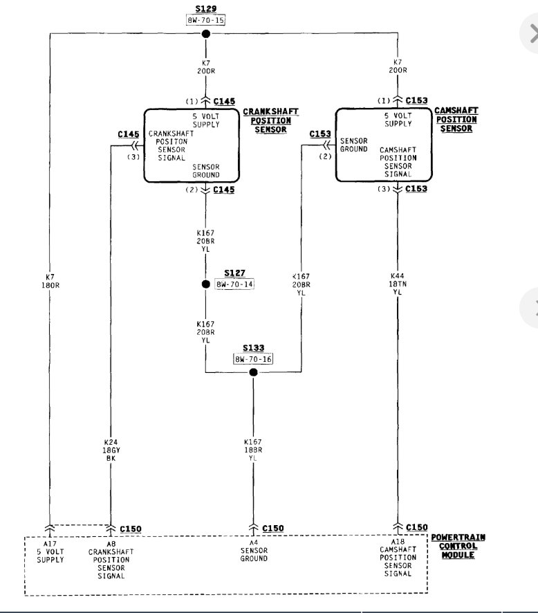
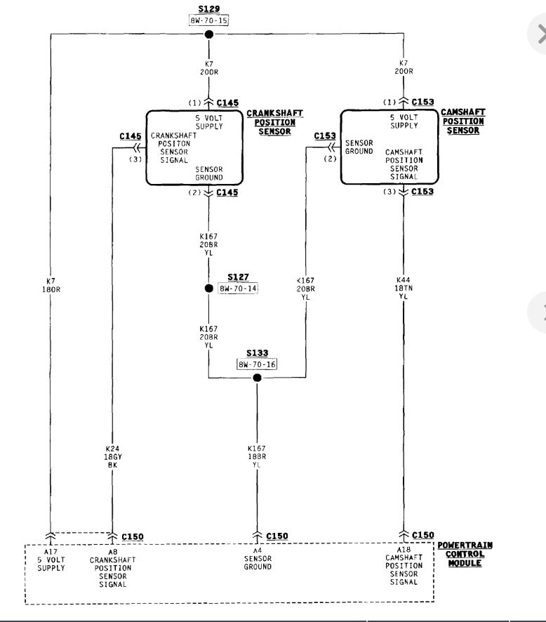
I have a no start problem. All sensors are new, ASD is functioning fine. No spark and no injector pulse. All fuses are good and I have full power at the pdb.













