Engine overheating?

Tiny
JACOBANDNICKOLAS
  • MECHANIC
  • 110,192 POSTS
Worst case would be the head gasket. However, usually it will cause a loss of coolant. As far as the heat, has he checked to see if the blend air door is working?
Was this
answer
helpful?
Yes
No
Wednesday, December 9th, 2020 AT 2:28 PM (Merged)
Tiny
JMONEY2020
  • MEMBER
  • 2 POSTS
  • 2004 JEEP GRAND CHEROKEE
  • 4.0L
  • V6
  • 4WD
  • AUTOMATIC
  • 224,000 MILES
So this summer I went to charge air conditioner and it started smoking. The air conditioner went bad had it replaced. The air conditioner works fine but all the sudden it started acting like something was keeping me from being able to accelerate to where eventually I couldn't get the car to drive over 25 mph. I got it home I replaced the fuse to the fan because it blew and then we replaced the both relays and tested the fan with battery and it ran, but when I plug the fan back into the car it wont kick on and the car at first will drive normal when it's cool but as the car heats up it begins to do this thing where it wont let you accelerate it over 25 mph no matter how hard you push on the gas pedal and eventually it starts to overheat, but notice the gauge never gets very far over half way mark until the vehicle is shuts off. Which then after 30 seconds if you turn the key it will then show you that the needle is way over the half way mark as if it read it was overheating when driving but not as bad until you completely shut car off. What do I do next?
Was this
answer
helpful?
Yes
No
Wednesday, December 9th, 2020 AT 2:28 PM (Merged)
Tiny
JACOBANDNICKOLAS
  • MECHANIC
  • 110,192 POSTS
Hi,

When you turn the engine off, coolant flow stops. It isn't odd for the temperature gauge to increase shortly after turning it off.

As far as the speed issue, does it only happen when the A/C is turned on? Has the check engine light stayed on when driving? Is the A/C working properly? Where did smoke come from when you charge the A/C and what was replaced?

Joe
Was this
answer
helpful?
Yes
No
Wednesday, December 9th, 2020 AT 2:28 PM (Merged)
Tiny
JMONEY2020
  • MEMBER
  • 2 POSTS
I think because the air-conditioner hadn't ran all year and because it has a small leak usually by the time winter rolls around I have to give it a full charge, but i'm not for sure because my dad was the one charging it and I was inside the car too see if the air was getting cooler but before we could barely get 1 can in it is when I saw smoke. So we took it to a guy and had it replaced, but what's crazy was that before we put it in there the car ran perfectly fine it just didn't have A/C and then once I got the funds to have someone replace it the guy replaced it and it works perfectly fine, but then that's when it started doing the weird thing where it drives fine at first until it starts to heat up and when it gets to the normal temperature it starts making the car where I can't accelerate like normal and can't get over 25 mph. As if the system is reading some sort of issue and it just wont hardly accelerate. There are no check lights on the dash board at all so I don't know what else to do because we replaced the relay switches and replaced the blown fuse because it blew a fuse after they put the air conditioner, but it hasn't blown since and then there is an electric plug and the part that plugs into it the male fitting when you pull it out there's a nut you have to take off and I realized it's also a plug to keep the water from coming out. But none of those things have fixed it, but its for sure that the fan is not kicking on. Which is why I think it's not letting me accelerate once it gets up to normal running temperature. We checked both sides with wires and a battery and 12v it ran fine. Could it be thermostat or wiring or a switch?
Was this
answer
helpful?
Yes
No
Wednesday, December 9th, 2020 AT 2:28 PM (Merged)
Tiny
JACOBANDNICKOLAS
  • MECHANIC
  • 110,192 POSTS
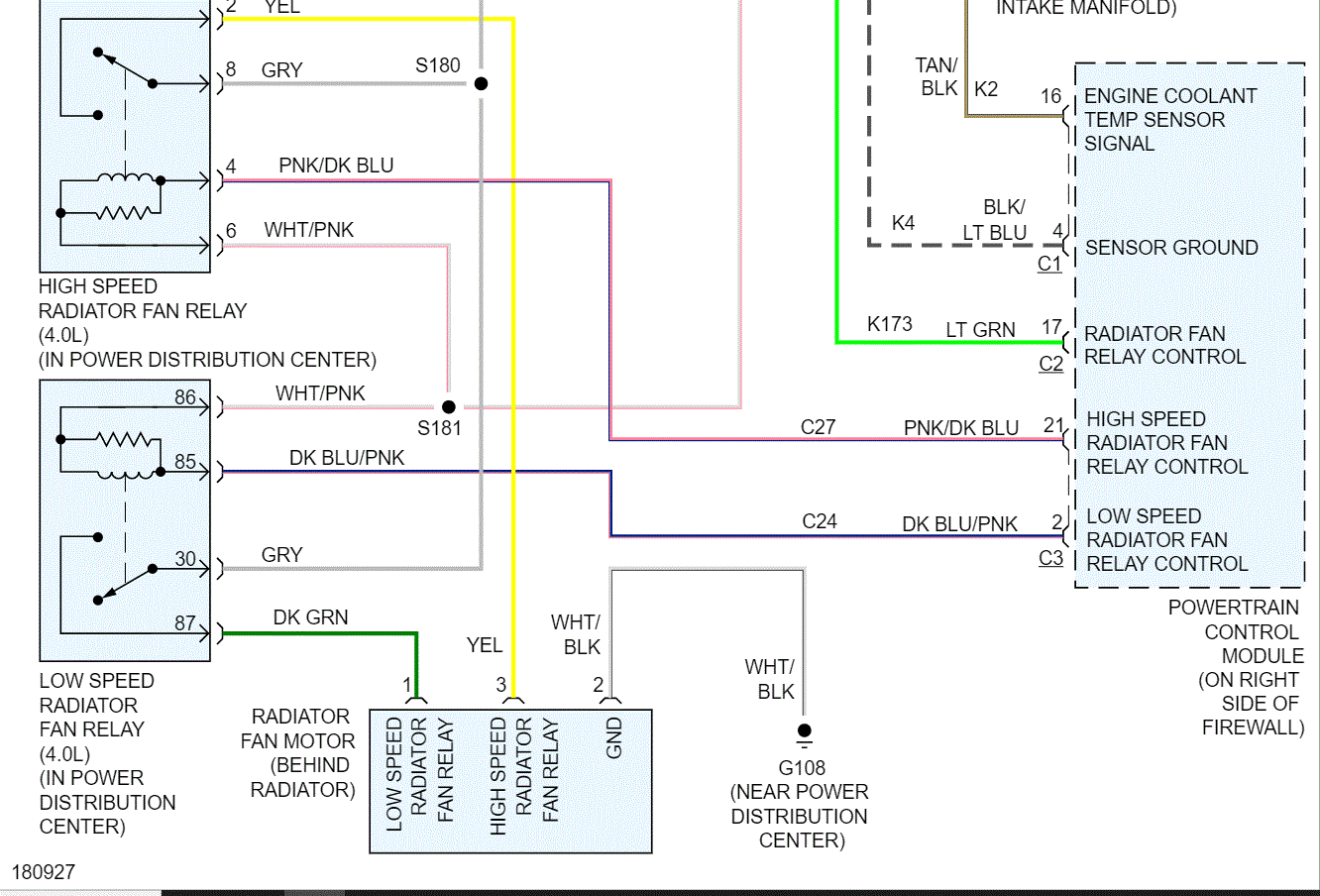
Okay, check the fuses in the picture I attached and circled. Next, inspect the fan relays also in the pictures.

Here is a link that shows how to check a relay:

https://www.2carpros.com/articles/how-to-check-an-electrical-relay-and-wiring-control-circuit

The more I read what you are experiencing, the more it sounds like it is running in what is called limp mode. Basically, it runs enough for you to get to a safe location.

Let me know what you find.

Joe
Was this
answer
helpful?
Yes
No
Wednesday, December 9th, 2020 AT 2:28 PM (Merged)

Please login or register to post a reply.