Not starting properly

Tiny
MISTY SPARKS
  • MEMBER
  • 1997 MAZDA 626
  • V6
  • 2WD
  • MANUAL
  • 220,000 MILES
I have to pump the clutch numerous of times like 15/20 times and will finally start. I didn't have any problems when I bought it like 9 months ago. Over the last 3 or 4 months it has gotten worse. Now I can't hardly get it to start. It goes in gear and shifts. Just can't get it to start first time like it used to. Please help!
Thursday, November 4th, 2021 AT 9:51 AM

5 Replies

Tiny
MIKE H R
  • MECHANIC
  • 3,094 POSTS
Check to see if the clutch slave cylinder is working and that the resvoir is full. Possible that air may have gotten into the system or the clutch slave cylinder is going bad.
Was this
answer
helpful?
Yes
No
Thursday, November 4th, 2021 AT 10:59 AM
Tiny
MISTY SPARKS
  • MEMBER
  • 4 POSTS
Is it easy to check those things myself?
Was this
answer
helpful?
Yes
No
Thursday, November 4th, 2021 AT 11:41 AM
Tiny
MISTY SPARKS
  • MEMBER
  • 4 POSTS
Also, should I be driving my car if this is the case of what's wrong with it?
Was this
answer
helpful?
Yes
No
Thursday, November 4th, 2021 AT 11:47 AM
Tiny
MISTY SPARKS
  • MEMBER
  • 4 POSTS
Would it be anything else besides what you said it would be?
Was this
answer
helpful?
Yes
No
Thursday, November 4th, 2021 AT 12:01 PM
Tiny
KASEKENNY
  • MECHANIC
  • 18,907 POSTS
Sorry that this detail was not provided in the first response. This could be a slave cylinder issue but if the vehicle goes in gear and shifts properly then more than likely the slave is not the issue. If the slave was not separating the clutch from the fly wheel (which is why you would have to pump it) then when you crank the engine, and it turns over it would cause the vehicle to jump because the clutch is still engaged.

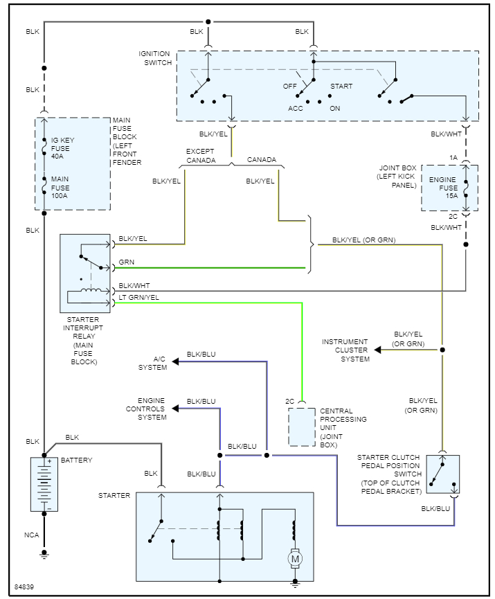
What this sounds like to me is the clutch position switch is not functioning which is at the top of the clutch pedal, or the relay is sticking. So, you pumping the clutch, really isn't doing anything it is just a coincidence that this ends up getting the engine to start.

When you are trying to start the engine, is the engine actually turning over and it just won't fire, or does it not do anything when you are trying to start it?

If the engine is not doing anything then it finally cranks and starts, then it could be the switch or relay. However, if the engine is cranking then it finally starts it is not either of these as the starting system is fine. At that point we need to look at fuel or spark as the likely issue.

Here are a couple guides that talk about the differences:

https://www.2carpros.com/articles/starter-not-working-repair

https://www.2carpros.com/articles/car-cranks-but-wont-start

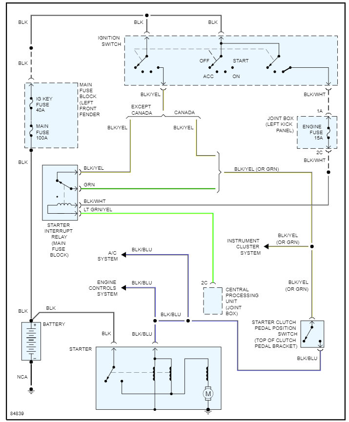
I am attaching the wiring diagram as well which will help with this issue if the engine is not cranking over (no crank no start) as we need to check voltage at the starter to find out if this is where we need to start.

https://www.2carpros.com/articles/how-to-check-wiring

Please let me know this info and we can go from there. Thanks
Was this
answer
helpful?
Yes
No
Thursday, November 4th, 2021 AT 3:47 PM

Please login or register to post a reply.