Climate control

Tiny
RWOSR1
  • MEMBER
  • 2001 LINCOLN TOWN CAR
  • V8
  • 2WD
  • AUTOMATIC
  • 161,000 MILES
My A/C or heat, does not blow immediately when you turn the system on. It will come on periodically, without any particular reason. I have not been able to figure it out. Anyone with helpful ideas?
Wednesday, April 18th, 2018 AT 6:03 PM

14 Replies

Tiny
WRENCHTECH
  • MECHANIC
  • 20,761 POSTS
That can be a couple of things. Sometimes the plug connectors overheat and build up resistance in the contacts which creates a poor connection and sometimes it can be a bad blower speed control module.
Was this
answer
helpful?
Yes
No
+1
Thursday, April 19th, 2018 AT 3:37 PM
Tiny
RWOSR1
  • MEMBER
  • 9 POSTS
Hi and thank you for replying. When the unit is running, I am able to adjust the speed of the blower and it responds as it should. I am old enough to remember older A/C units working sporadically as the compressor would build up pressure or cycle the coolant, when the charge was low. This problem reminds me of that, but as I understand, this system does not work in that way. Regarding the connections, are you referring to connections in the dash? Or under the hood?
Was this
answer
helpful?
Yes
No
Thursday, April 19th, 2018 AT 4:07 PM
Tiny
WRENCHTECH
  • MECHANIC
  • 20,761 POSTS
It is my understanding that you have a problem with the blower motor, nothing to do with the compressor or refrigerant. Is that right?
Was this
answer
helpful?
Yes
No
+1
Thursday, April 19th, 2018 AT 4:44 PM
Tiny
RWOSR1
  • MEMBER
  • 9 POSTS
I cannot say it is the blower motor for certain. I have not been able to isolate it as the problem. When I turn the system 'on', (A/C or heat) it may start right away, but usually it will take several minutes or miles before the blower turns on. When it does work, it responds to speed adjustment (Hi-Lo). It may run for a few minutes to several miles, but will shut down and restart without reaching the set temperature. I hope I am not being confusing here. The blower motor works without any bearing noise, it seems smooth. It seems like whatever tells it to run and keep running, is not working correctly. However, I have to be open minded to include the blower motor, just because at this point, anything could be possible. My first inclination was to suspect the temperature sending unit under the dash, it seems to be clean and unobstructed. Someone in another forum suggested a "relay switch' on the firewall? To tap on it to see if it would allow the motor to start. I have not made that check yet. I only recently found this site and wanted to ask someone knowledgeable about it rather than another shade tree mechanic like myself.
Was this
answer
helpful?
Yes
No
Thursday, April 19th, 2018 AT 6:28 PM
Tiny
WRENCHTECH
  • MECHANIC
  • 20,761 POSTS
I do not understand your confusion. If the air stops blowing, there is a problem with the blower electrical circuit somewhere. My original answer still stands.
Was this
answer
helpful?
Yes
No
Thursday, April 19th, 2018 AT 6:55 PM
Tiny
RWOSR1
  • MEMBER
  • 9 POSTS
Okay. Thank you.
Was this
answer
helpful?
Yes
No
Thursday, April 19th, 2018 AT 6:57 PM
Tiny
STEVE W.
  • MECHANIC
  • 15,680 POSTS
Okay, as I read the description you can turn on the climate controls and sometimes it works properly and you get heat/AC. But other times nothing happens for minutes or miles, then on its own it starts working again. Correct?
You have checked the fuses to be sure they are not corroded or loose in the sockets? I ask because a high current draw could heat the spring clips and case them to lose tension and create an intermittent contact.

When you first activate the controls does it appear that it works ie: the temperatures change and everything looks normal but the system itself does not respond? Do you notice any difference if the car has been setting a while or if the temperatures outside cold/hot change things, like it takes longer and cuts out more when it'd colder, or is it totally random? What does it do if you adjust the temperatures full hot, does it still act this way if you set the controls for over 80? Do you see any correlation between how it works if you hit bumps or rough roads?

When it does come on does it all appear to operate correctly?
My first instinct says it is a faulty control head (EATC) that has either a few bad solder joints or a bad connector. The problem is pinpointing it without hands on testing. Do you have access to a scan tool with bidirectional controls that can talk to the EATC module?
Was this
answer
helpful?
Yes
No
+1
Sunday, April 22nd, 2018 AT 10:13 AM
Tiny
RWOSR1
  • MEMBER
  • 9 POSTS
Thanks for responding about this issue. You are correct in understanding the working response of the CC system. I have not checked the fuse, but certainly can and will. I have not been able to associate the working or shutting of of the system with any particular 'bump' or other event, that would jar the car and effect a loose or corroded connection.
When I turn the system on, it is random if it will start or not immediately. But when it does start, the control panel lights up as expected. Displaying current set temperature and outside temperature plus the fan speed can be controlled as well as the temperature control, up or down. Everything seems to work well. I may continue to run for a few minutes or for miles down the road whether heating or cooling the interior. One thing that has seemed to effect the length of running time, is having the sunroof open, in the 'wedge' position. It seems screwy to me, but I imagine that it is creating a draw from the interior of the car and not letting the temperature sensor get a constant or consistent read. That 'coincidence' first led me to think that the temperature sensor was not working properly. Maybe even plugged with dust or dog hair (my German shepherd), but when I check its entry point, it is clear.
I do not notice any difference in operation if the vehicle has been sitting any length of time. It often sits for a week or two without driving it, but does not seem to make a notable difference. Outside temperature, cold or hot, does not seem to effect it either. It still responds the same in either condition. I have set the controls to full hot and full cold without changing how it runs at all. I have changed to both 'extremes' and left it there for a few miles and it does the same thing. The fan blowing for a period of time and then stopping. Then repeat, repeat, repeat. It never runs long enough to reach the set temperature, no matter what it is set at. I do understand the difficulty in troubleshooting this problem remotely, but any ideas are greatly appreciated. I am pretty good with most things mechanical, so I am unafraid to tackle a problem. I just have not found the right direction to go on this issue yet. I do not have a bidirectional scanner. I have had the OBDII scanned, but it does not show any issues. Maybe the CC would not be included with that scan is my guess.
Was this
answer
helpful?
Yes
No
Sunday, April 22nd, 2018 AT 2:04 PM
Tiny
WRENCHTECH
  • MECHANIC
  • 20,761 POSTS
[quote]But when it does start, the control panel lights up as expected. [/Quote]

That would have been helpful information in the original question.
Was this
answer
helpful?
Yes
No
-1
Sunday, April 22nd, 2018 AT 2:07 PM
Tiny
STEVE W.
  • MECHANIC
  • 15,680 POSTS
So when it is not working the control panel is not lit? If so check the fuses real close as that would indicate no power to the system at all. That usually will not be a sensor or blower motor, it would be in the power feeds into the ETAC.
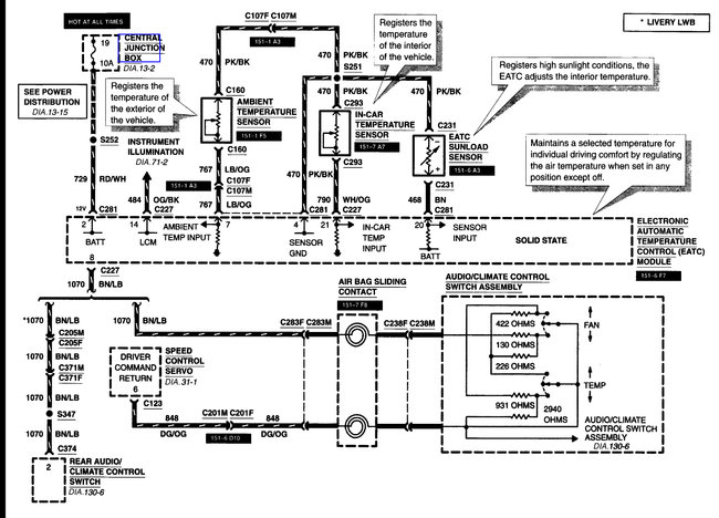
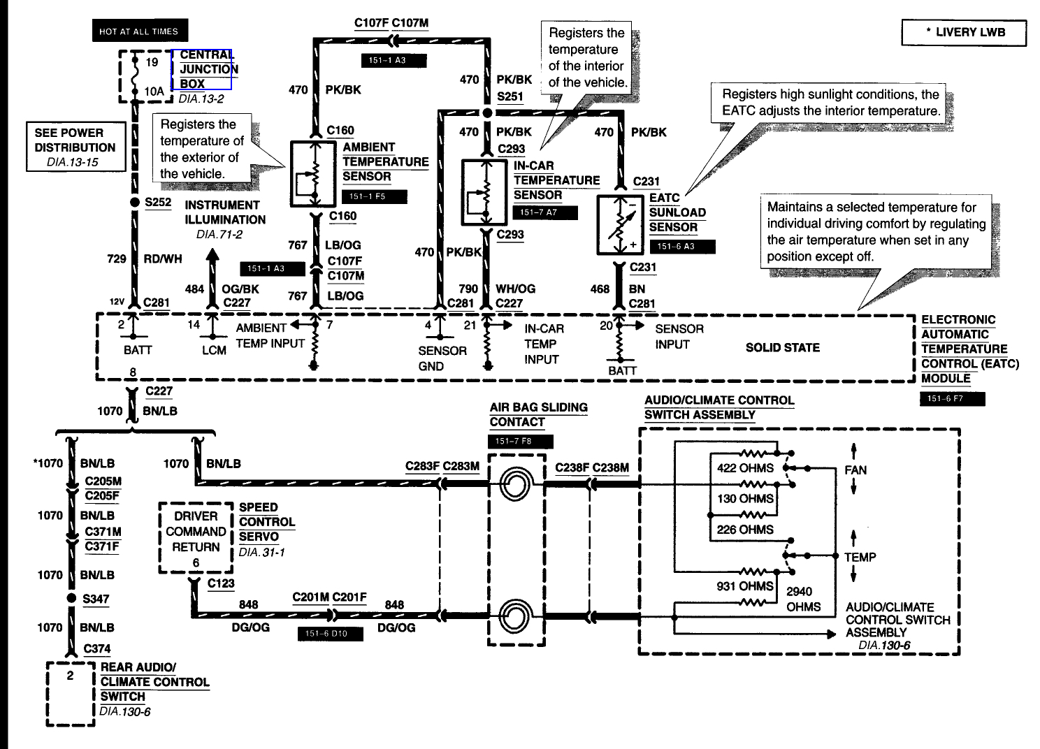
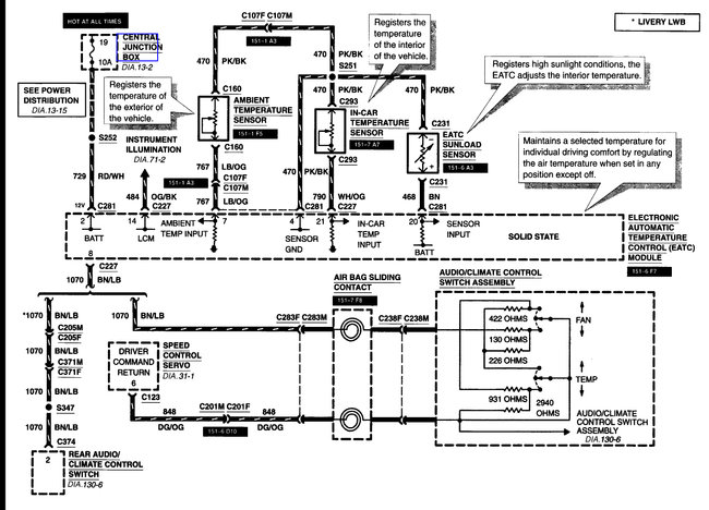
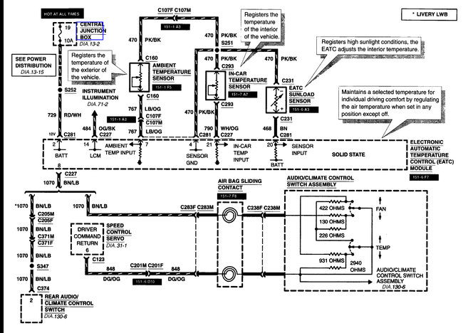
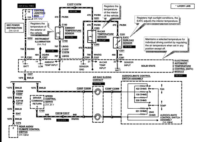
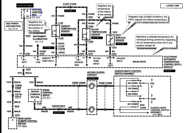
It has probably set a code but unless it is a really good scan tool it likely does not scan all modules. It may also erase the code if it is power loss to the system. This is the wiring covering the main parts.
Was this
answer
helpful?
Yes
No
+1
Sunday, April 22nd, 2018 AT 5:49 PM
Tiny
RWOSR1
  • MEMBER
  • 9 POSTS
The lights stay lit, whether the unit is blowing or not. I did not mean to say otherwise. I will check the fuses and connections very closely to see if anything can be found. Thanks for the diagrams.
Was this
answer
helpful?
Yes
No
Sunday, April 22nd, 2018 AT 6:00 PM
Tiny
STEVE W.
  • MECHANIC
  • 15,680 POSTS
That should mean that the fuses to the EATC are okay. However, the fault itself could easily be in the EATC. For that you need the proper scan tool to control the system and see if errors show.
Was this
answer
helpful?
Yes
No
+1
Sunday, April 22nd, 2018 AT 7:52 PM
Tiny
RWOSR1
  • MEMBER
  • 9 POSTS
Thank you Steve. I appreciate your assistance and advice. I will try to find someone who is able to scan it for me and let you know what I find out.
Was this
answer
helpful?
Yes
No
Sunday, April 22nd, 2018 AT 11:02 PM
Tiny
KEN L
  • MASTER CERTIFIED MECHANIC
  • 55,322 POSTS
Please do. We are interested to see what it is.

Cheers, Ken
Was this
answer
helpful?
Yes
No
Thursday, April 26th, 2018 AT 5:05 PM

Please login or register to post a reply.