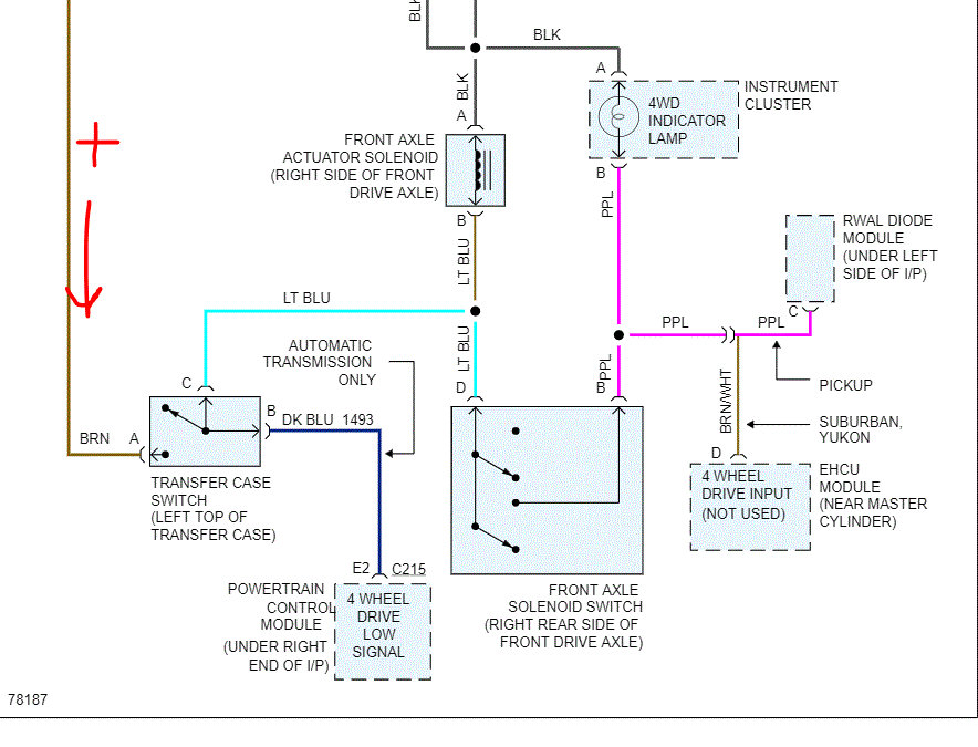
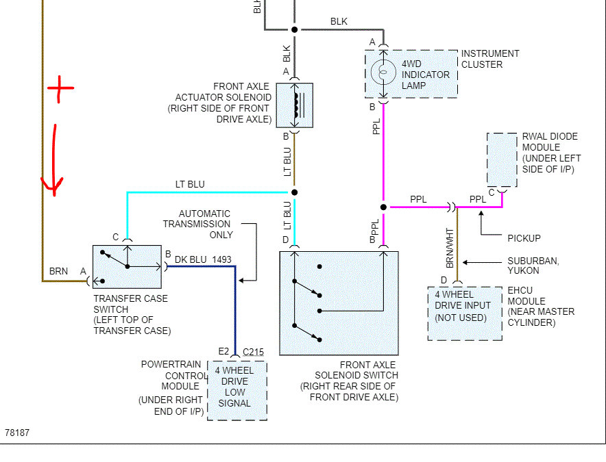
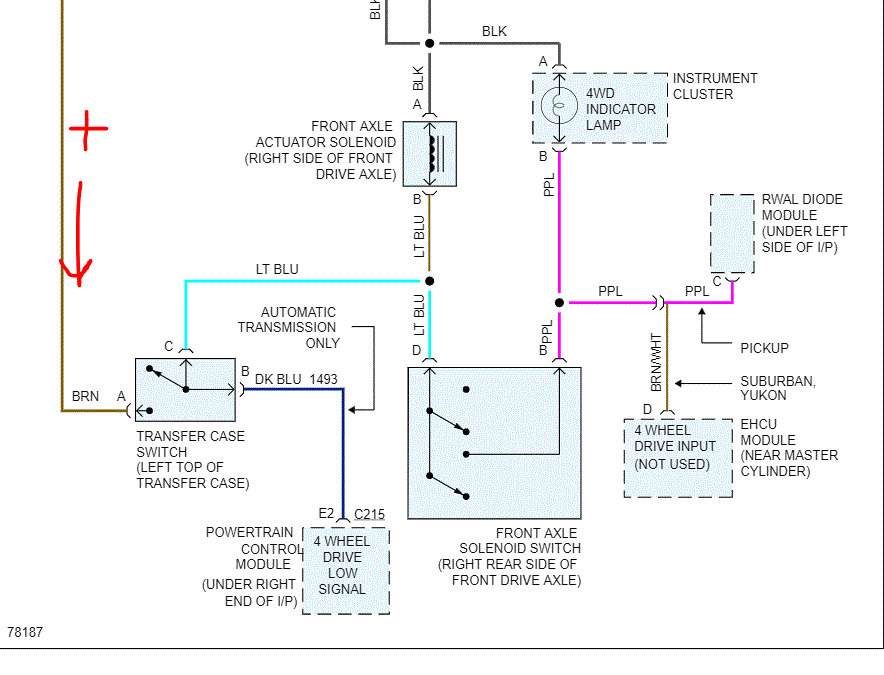
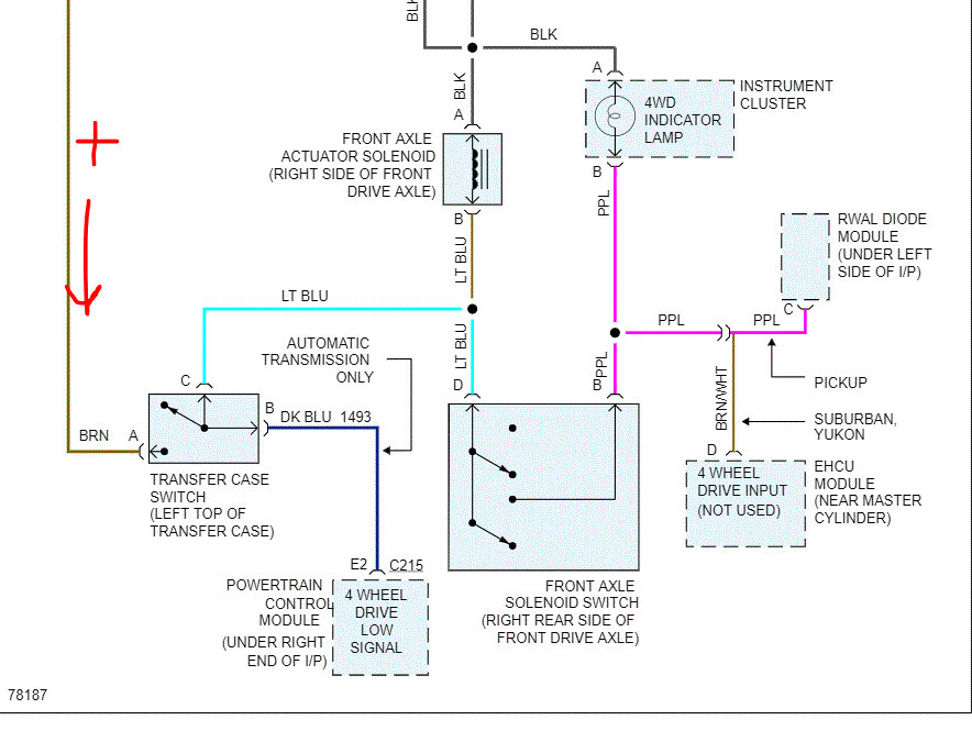
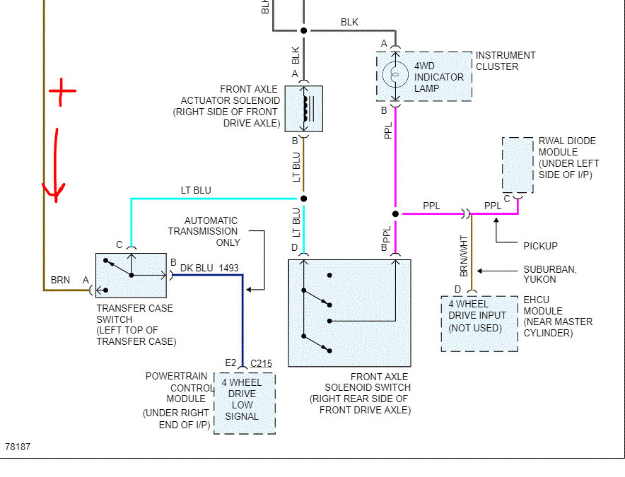
Tuesday, January 26th, 2010 AT 7:44 AM
I engaged it to 4 wheel drive, and I felt it engage. But when I was on ice, the front wheels didn't spin. The light does not come on even when it is engaged. This is my first 4x4 and I don't know much about it. Any ideas what I need to make it work? Thanks.


























































