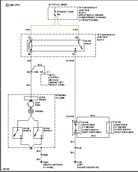
Because of air-bag, there are safety issues with working on steering column.
If you use a jumper wire between the load side of relay, the horn should sound, does it? The load side of relay is the side with the arrowhead line.
Was this helpful?
Yes
No
Monday, November 2nd, 2020 AT 10:08 AM
(Merged)

