Saturday, February 12th, 2022 AT 12:08 AM
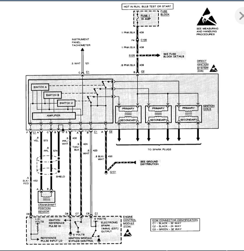
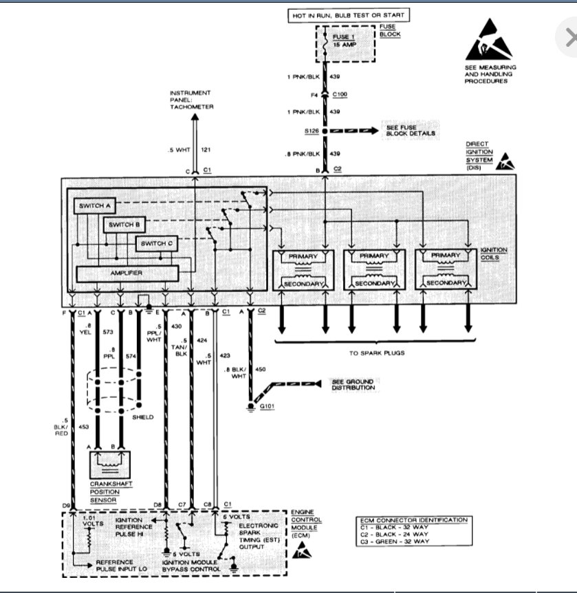
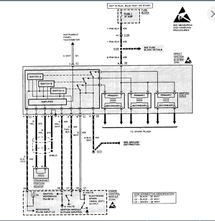
Hi, I have a problem with my car listed above 3100 engine. The car has not been driven for a while, but I was drove the car for about 2 weeks all the time. About 1 month start problem the car won't start only cranks. I put new fuel no help. I checked the spark plugs; the spark plugs were black and did not look good, but I have spark from the spark plugs. On the first time I think it was crank sensor, but if I have spark from the spark, it's not possible, yes? I will replace the spark plugs this week, but what next if the spark does not help to start the engine? The fuel filter has not been replaced in a long time. Thanks




