Battery light always on?

Tiny
CARADIODOC
  • MECHANIC
  • 34,491 POSTS
You have an intermittent problem so the testing has to be done while the problem is occurring. Brushes in the alternator are the most common source of trouble, and can be replaced separately for 9 bucks, but I would never do that without performing some tests first. When the problem is occurring, measure the resistance between the two smaller wires on the back of the alternator. If you find an open circuit, the brushes are worn.
Was this
answer
helpful?
Yes
No
Friday, February 12th, 2021 AT 1:21 PM (Merged)
Tiny
ROMEO0829
  • MEMBER
  • 1 POST
  • 2001 CHRYSLER TOWN AND COUNTRY
  • 3.8L
  • 6 CYL
  • 2WD
  • AUTOMATIC
  • 146,000 MILES
The batter light is on on the dash I put my voltmeter on battery with engine running and im getting 14.03 volts so it seems to be charging but batt light is still on. Please help
Was this
answer
helpful?
Yes
No
Friday, February 12th, 2021 AT 1:22 PM (Merged)
Tiny
CARADIODOC
  • MECHANIC
  • 34,491 POSTS
You did the first part of the charging system test and it came up good, but that just means it is okay to have the rest of the test done by your mechanic. That requires a professional load tester to test for maximum output current and "ripple" voltage. If one of the six diodes has shorted, you'll only be able to get exactly one third of the alternator's rated maximum current, and ripple voltage will be very high. Alternators put out three-phase current. When one phase is missing, during that time the output voltage drops real low. That is what makes ripple voltage, (the difference between the highest and lowest voltages) excessive. The Engine Computer will turn the "Battery" warning light on in response to those low voltage points.
Was this
answer
helpful?
Yes
No
Friday, February 12th, 2021 AT 1:22 PM (Merged)
Tiny
DEB1025
  • MEMBER
  • 1 POST
  • 1999 CHRYSLER TOWN AND COUNTRY
  • 165,234 MILES
My van, for a couple of week has had a little battery light up, I know nothing about cars, I asked someone and they said as long as it runs should be fine, wasnt good advice, I was taking my husband to dialysis yesterday and the car was running fine then the radio shut down after that the heater, just barely made and everything shut down, I got it jumped and tried it this morning it starts, but little battery still lit and dont think it will take me to for
Was this
answer
helpful?
Yes
No
Friday, February 12th, 2021 AT 1:22 PM (Merged)
Tiny
ASEMASTER6371
  • MECHANIC
  • 52,796 POSTS
Okay, I attached a procedure for the replacement of the alternator for you and the test for verifying the repair when completed.

https://www.2carpros.com/articles/how-to-check-a-car-alternator

https://www.2carpros.com/articles/how-to-replace-an-alternator

I also attached a wiring diagram of the system for you.

https://www.2carpros.com/articles/how-to-check-wiring

https://www.2carpros.com/articles/how-to-check-a-car-fuse

Roy

REMOVAL
1. Release hood latch and open hood.

Removal/Installation Of Battery Cables
imageOpen In New TabZoom/Print

2. Disconnect battery negative cable.
3. Remove windshield wiper housing, refer to Windshield Wipers and Washers for proper procedures.
4. Remove accessory drive belt.

Generator Mounting Bracket
imageOpen In New TabZoom/Print

5. Remove bolt holding top of generator mount bracket to engine air intake plenum.
6. Remove bolts holding outside of generator mount bracket to generator mount plate.
7. Remove bolt holding top of generator to mount bracket.
8. Remove generator mount bracket from vehicle.
9. Rotate generator toward rear dash panel.

Generator
imageOpen In New TabZoom/Print

10. Disconnect the push-in field wire connector from back of generator.
11. Remove nut holding B+ wire terminal to back of generator.
12. Separate B+ terminal from generator.

Generator Pivot Bolt
imageOpen In New TabZoom/Print

13. Remove bolt holding bottom of generator to lower pivot bracket.

Generator
imageOpen In New TabZoom/Print

14. Remove generator from vehicle.

INSTALLATION
1. Place generator in position on vehicle.
2. Install bolt to hold bottom of generator to lower pivot bracket.
3. Place B+ terminal in position on generator.
4. Install nut to hold B+ wire terminal to back of generator.
5. Connect the push-in field wire connector into back of generator.
6. Rotate generator forward away from dash panel.
7. Place generator mount bracket in position on vehicle.
8. Install bolt to hold top of generator to mount bracket.
9. Install bolts to hold outside of generator mount bracket to generator mount plate.
10. Install bolt to hold top of generator mount bracket to engine air intake plenum.
11. Install accessory drive belt.
12. Install windshield wiper housing, refer to Windshield Wipers and Washers for proper procedures.
13. Connect battery negative cable.
14. Verify generator charge rate.
Was this
answer
helpful?
Yes
No
Friday, February 12th, 2021 AT 1:22 PM (Merged)
Tiny
PASTORVAUGHN
  • MEMBER
  • 5 POSTS
  • 1999 CHRYSLER TOWN AND COUNTRY
  • 6 CYL
  • 2WD
  • AUTOMATIC
  • 184,000 MILES
Hello sirs. My battery light is on in my van. The check engine light is not on. I had the alternator checked and that is good, I installed a new battery and thats good. When I start it up the car starts up good, but sometimes I hear some fluttering from the Auto shutdown relay. I have a semi-loud squeeling from below in the engine, but somewhere between the alternator and the battery, something isnt right. When the car was started, I took off the negative lead on the battery and the car went off! Please help!
Was this
answer
helpful?
Yes
No
Friday, February 12th, 2021 AT 1:22 PM (Merged)
Tiny
RASMATAZ
  • MECHANIC
  • 75,992 POSTS
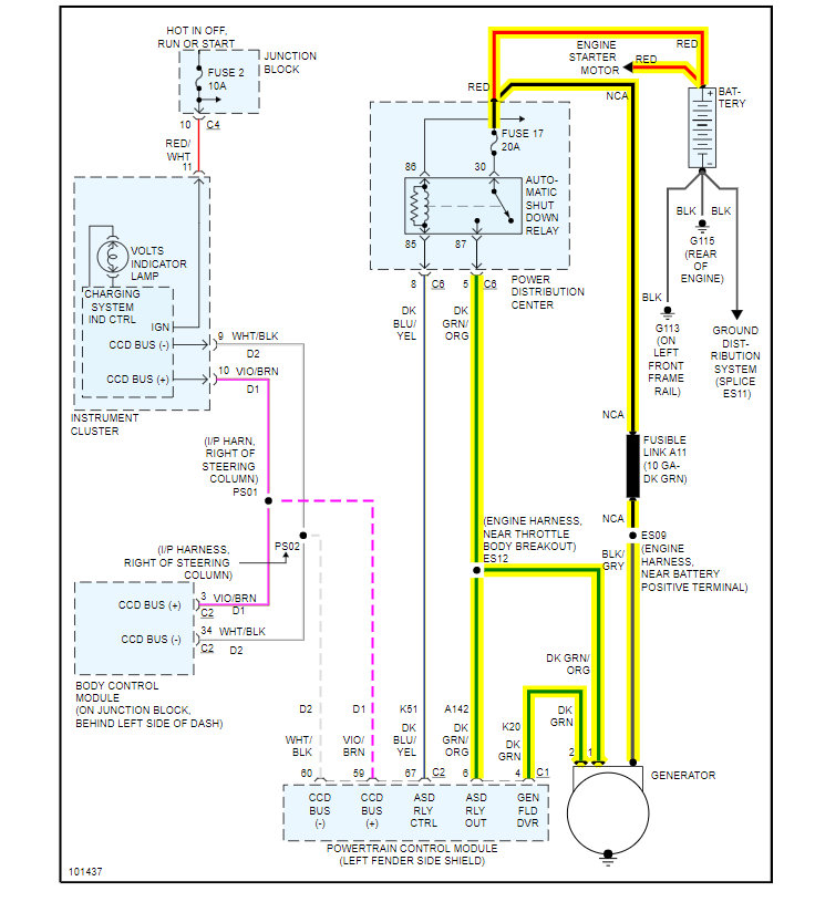
Inspect and test fuse no.2 10amp and fuse no.17 20amp and the ASD relay-could be the computer controlled of the alternator field generation driver that's built within-See Charge system EWD.


https://www.2carpros.com/forum/automotive_pictures/12900_c1_25.jpg




https://www.2carpros.com/forum/automotive_pictures/12900_c2_23.jpg

Was this
answer
helpful?
Yes
No
+1
Friday, February 12th, 2021 AT 1:22 PM (Merged)
Tiny
CARADIODOC
  • MECHANIC
  • 34,491 POSTS
AAAGGGGHHH! Don't pull the battery cable off!

That trick worked years ago with carbureted cars, but if the charging system is working, the computers on your van can be destroyed. It's possible for system voltage to go as high as 18 volts at idle, and 35 volts if you raise engine speed, without the battery in the circuit to help regulate system voltage.

Do you have a digital voltmeter? I assume the battery light is still on. Is that correct?

Caradiodoc
Was this
answer
helpful?
Yes
No
+4
Friday, February 12th, 2021 AT 1:22 PM (Merged)
Tiny
PASTORVAUGHN
  • MEMBER
  • 5 POSTS
Yes the battery light is still on. I do have a volt meter. I thought tha the pulling off of the battery cable to see if the car is still running worked. Sorry
Was this
answer
helpful?
Yes
No
Friday, February 12th, 2021 AT 1:22 PM (Merged)
Tiny
RASMATAZ
  • MECHANIC
  • 75,992 POSTS
Read the battery's open voltage before you start the vehicle should read 12.4 or better, start vehicle read again should be 13.5-15.5volts with a load-if its reading battery open voltage-the alternator is not doing its job or wiring and computer problem-review the EWD
Was this
answer
helpful?
Yes
No
+1
Friday, February 12th, 2021 AT 1:22 PM (Merged)
Tiny
PASTORVAUGHN
  • MEMBER
  • 5 POSTS
I tested the battery when the car was off and the voltage was 12.5. I tested it also when the car was on and the voltage was the same 12.5 volts. Also do you think that the squeeling from one of the pulleys can slow the belt down as to not provide power to the battery from the alternator? I have a problem also with the belt slipping off on the least little moisture that hits it.
Was this
answer
helpful?
Yes
No
-1
Friday, February 12th, 2021 AT 1:22 PM (Merged)
Tiny
RASMATAZ
  • MECHANIC
  • 75,992 POSTS
Investigate and retension the belt could be loose/slipping if okay get the alternator retested-okay again check what I've suggested earlier
Was this
answer
helpful?
Yes
No
Friday, February 12th, 2021 AT 1:22 PM (Merged)
Tiny
PASTORVAUGHN
  • MEMBER
  • 5 POSTS
Will do, get back to you after.
Was this
answer
helpful?
Yes
No
Friday, February 12th, 2021 AT 1:22 PM (Merged)
Tiny
2 LINSEY
  • MECHANIC
  • 287 POSTS
Hi, Thank you for using 2CarPros. Com. We appreciate your donation and look forward to helping you in the future.
Was this
answer
helpful?
Yes
No
Friday, February 12th, 2021 AT 1:22 PM (Merged)
Tiny
PASTORVAUGHN
  • MEMBER
  • 5 POSTS
Hello since I last talked to you I replaced the tensioner and that fixed the belt coming off problem. I bought a tensioner from the chrysler dealer and it was the correct part. But my battery light is still on and my hanes book told me to take it to the dealer for it is nothing I could do for this problem. If you can help me please do.
Was this
answer
helpful?
Yes
No
Friday, February 12th, 2021 AT 1:22 PM (Merged)
Tiny
RASMATAZ
  • MECHANIC
  • 75,992 POSTS
But my battery light is still on and my hanes book told me to take it to the dealer for it is nothing I could do for this problem.

Battery light keeps coming On-could mean a problem with the computer controlled of the alternator's field generation driver circuit
Was this
answer
helpful?
Yes
No
Friday, February 12th, 2021 AT 1:22 PM (Merged)
Tiny
2CP-ARCHIVES
  • MEMBER
  • 4,540 POSTS
  • 1999 CHRYSLER TOWN AND COUNTRY
  • 199,100 MILES
My battery light is on. I had the alternator tested at advance and autozone they both said it was good. I bought a new battery same problem. I replaced the pcm thinking it was the regulator same problem. The pcm is a used unit. The light does'nt always come on right away some days the van can be running for hours. Am I missing something.
Was this
answer
helpful?
Yes
No
Friday, February 12th, 2021 AT 1:22 PM (Merged)
Tiny
CARADIODOC
  • MECHANIC
  • 34,491 POSTS
You have to test the alternator while the problem is acting up. They almost always test good when you remove them from the engine and test them on the test bench, and it will likely test good on the engine if that is done when the light is off.

When the light turns on again, measure the voltages on the two smaller wires on the back of the alternator. That has to be done with the engine running. One will have full battery voltage. The other one should have less but not 0 volts. If you find 0 volts on one wire, the brushes are worn. They always start out being intermittent. On '95 and older models that assembly can be replaced without removing the alternator from the engine. I don't know if you can do that on a '99 model.

On some models you have to back-probe the connectors to take those voltage readings. On some there are two small nuts that are the test points. They often get rusty and you have to really scratch a clean spot with your meter probe to get an accurate reading.
Was this
answer
helpful?
Yes
No
Friday, February 12th, 2021 AT 1:22 PM (Merged)

Please login or register to post a reply.