Starting issue

Tiny
MERINAR10
  • MEMBER
  • 1996 BUICK REGAL
My car has been starting every day fine. It has been fair weather here but this morning it was really cold out with a low wind chill factor. Turned the switch on to start car and the dash lights just flashed on and off about every second with a clicking sound at the same time. It is suppose to warm back up to 40 degrees tomorrow ( it is now 17 degrees plus I don't know the wind chill factor but have a lot of wind and is cold. ) The car may start tomorrow when it warms up/ I don't know.



what do you think the problem is and how to repair this problem?

thank you

don merinar
Monday, February 11th, 2008 AT 1:21 PM

1 Reply

Tiny
KASEKENNY
  • MECHANIC
  • 18,907 POSTS
This sounds like a drained battery. So, we need to start with this guide and find out if that is the case.

Here are a couple guides that will help with this:

https://www.2carpros.com/articles/car-battery-load-test

We should check the alternator at the same time so this will help with that:

https://www.2carpros.com/articles/how-to-check-a-car-alternator

Lastly, we need to check this guide and find out if we have any issues here:

https://www.2carpros.com/articles/car-cranks-but-wont-start

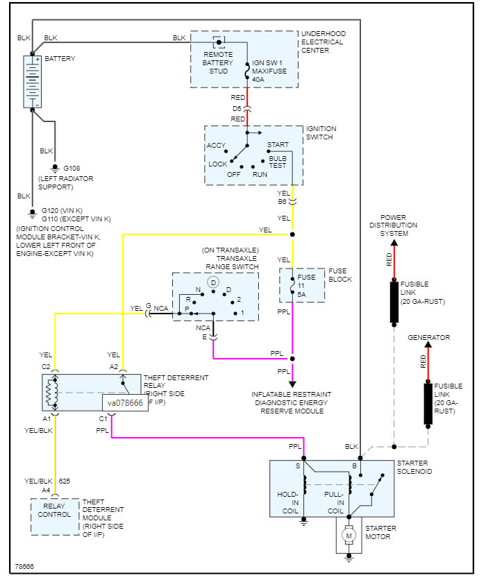
I am attaching the wiring diagram for the starter as this will help with the last step if none of this works out which is checking the voltage at the starter.

However, a no start during cold weather and a clicking noise is normally always a battery issue.

Please let us know what you find, and we can go from there.

Thanks
Was this
answer
helpful?
Yes
No
Sunday, March 13th, 2022 AT 8:33 AM

Please login or register to post a reply.