Brake lights not working

Tiny
KEN1968
  • MEMBER
  • 1994 GMC SIERRA
  • 135,000 MILES
Replaced brake switch. Still no power to light. Power to switch.
Saturday, July 28th, 2018 AT 5:06 PM

1 Reply

Tiny
JACOBANDNICKOLAS
  • MECHANIC
  • 110,192 POSTS
Hi and thanks for using 2CarPros.com.

There was a recall on the switch and wiring. Take a look:

Recall 99V025000: Possible Loss of Brake Lamps
Vehicle Sensors and Switches Technical Service Bulletins Recall 99V025000: Possible Loss of Brake Lamps
RECALL 99V025000: POSSIBLE LOSS OF BRAKE LAMPS
These vehicles were built with the polarity of the wiring for the zero adjust brake switch reversed from what was specified on the switch drawing. With the reversed polarity, the contacts in the brake switch can wear out prematurely. The brake switch will perform normally until the brake switch contacts wear out, resulting in loss of the brake lamps without any warning to the driver.

This would fail to warn a following driver that the vehicle is braking and could lead to a crash.

Dealers will replace the brake switch and reverse the wiring.

Owner notification began April 12, 1999. Owners who take their vehicles to an authorized dealer on an agreed upon service date and do not receive the free remedy within a reasonable time should contact Chevrolet at 1-800-222-1020 or GMC at 1-800-462-8782. Also contact the National Highway Traffic Safety Administration's Auto Safety Hotline at 1-888-DASH-2-DOT (1-888-327-4236).

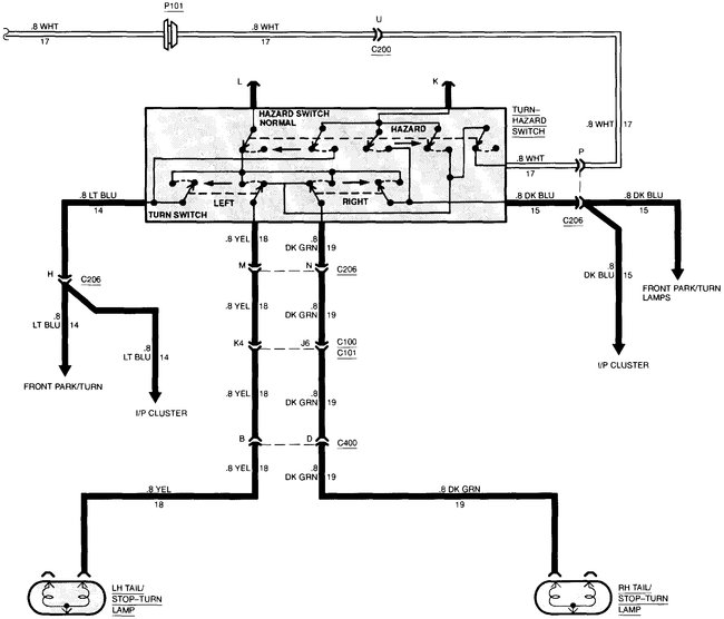
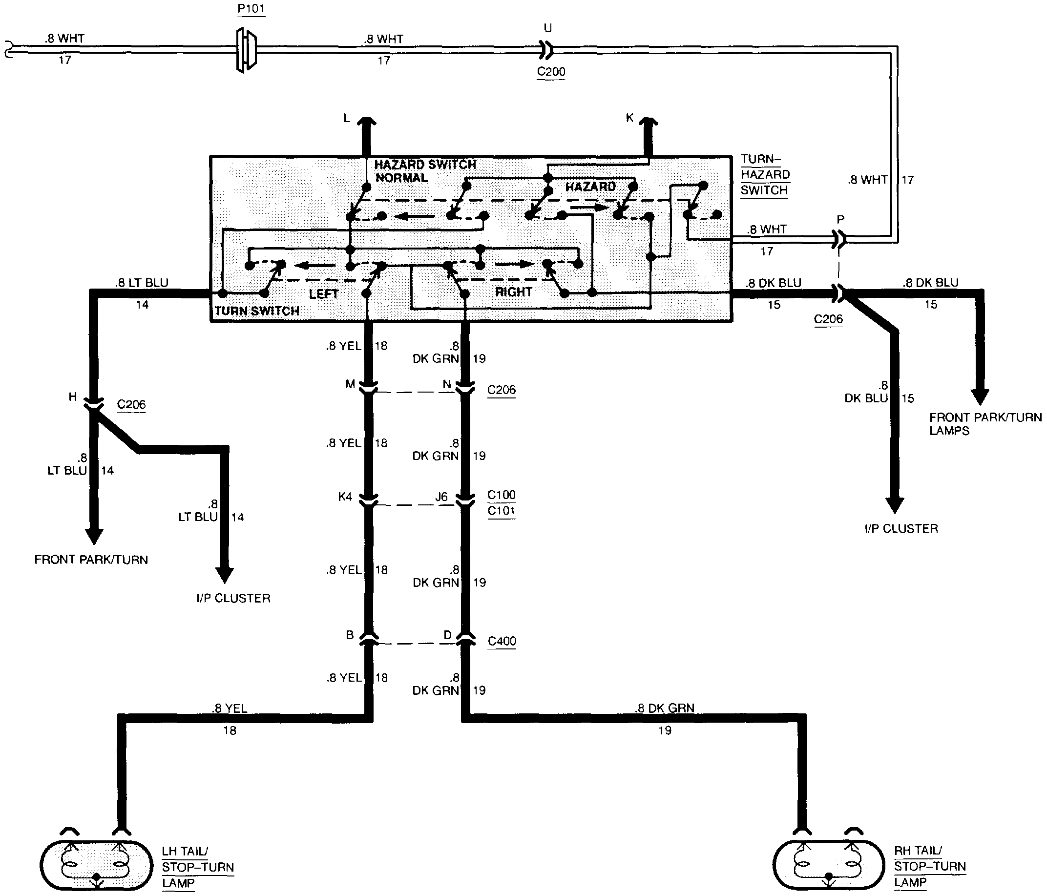
Also, I have attached the wiring schematics for the brake light system. Check grounds, make sure the switch is properly adjusted and putting out power when energized, and make sure there are no broken or damaged wires.

Here is a link which describes checking wiring:

https://www.2carpros.com/articles/how-to-check-wiring

Here is a general look at brake lights and ideas for possible repairs:

https://www.2carpros.com/articles/brake-lights-not-working

Let me know if this helps or if you have other questions.

Take care,
Joe
Was this
answer
helpful?
Yes
No
Sunday, July 29th, 2018 AT 8:33 PM

Please login or register to post a reply.