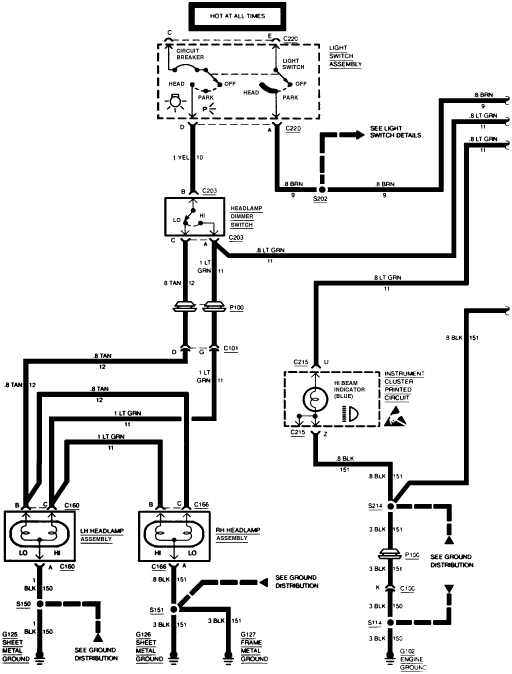
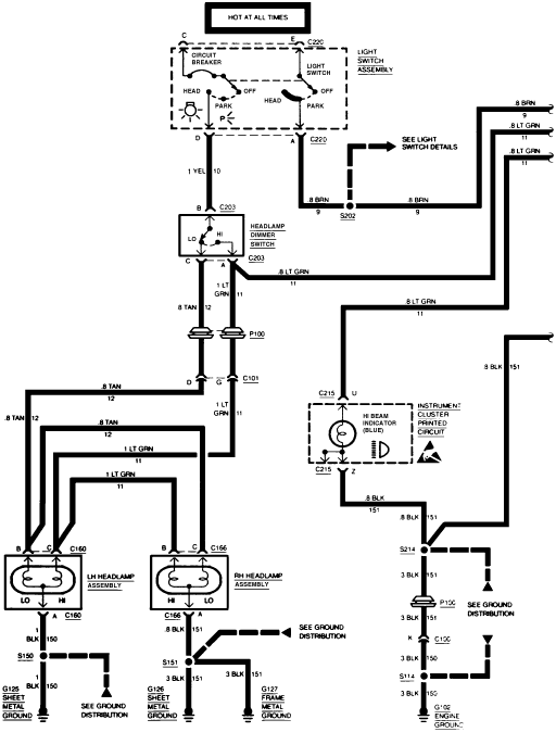
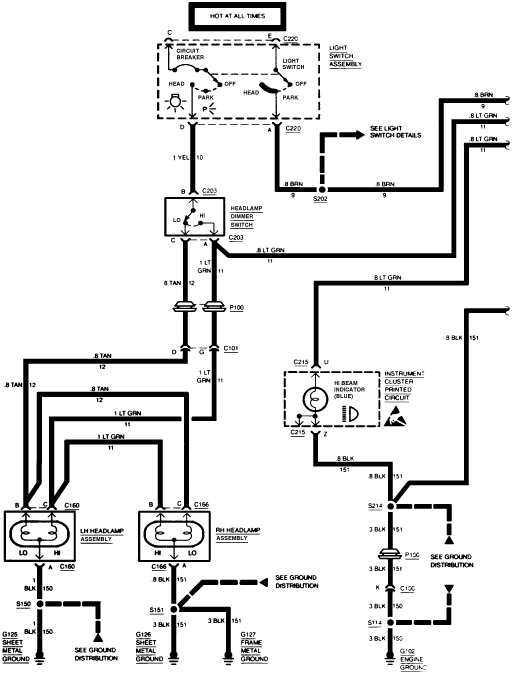
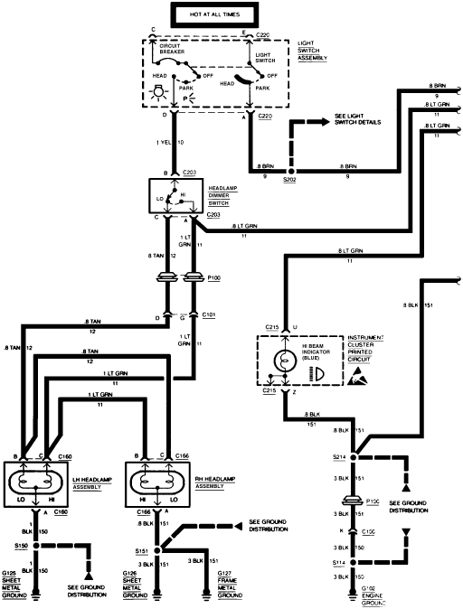
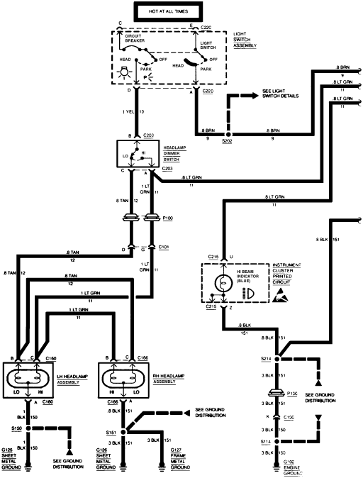
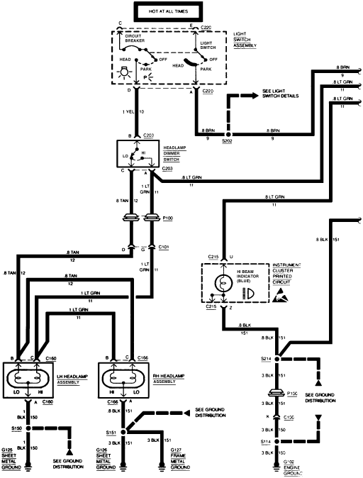
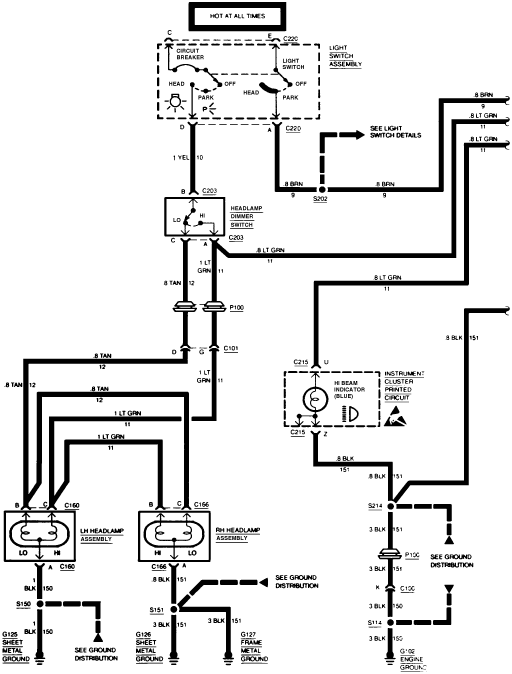
If you have replaced these parts, you need to trace the wires. Is the check engine light on? If so it may have store a "B" for body code, if not on could be a wire...

Might be damaged at trailer hitch area...
Wednesday, March 10th, 2021 AT 6:48 PM
(Merged)