My tail lights are real dim and want brighten up.

Tiny
SAMUELHAYNES
  • MEMBER
  • 1992 GMC SONOMA
My tail lights are real dim and want brighten up enough to see them
Friday, January 13th, 2012 AT 9:56 PM

1 Reply

Tiny
SQM
  • MECHANIC
  • 6,383 POSTS
Hello,

The lights can be dim due to a few different factors. First of all, as the bulbs age they can become dim over time. So, it could be as simple as replacing the bulbs. Also, if the taillamp lens is excessively cloudy due to age it will also make the light appear dim.
Another possibility is having a weak ground, that is not allowing the light to reach its full potential.
So first check the bulbs to make sure they are in good condition. Excessively dull taillamp lens typically will need replacement.

Check the ground for the taillight harness. Make sure it is free of corrosion secured.

https://www.2carpros.com/articles/how-to-check-wiring

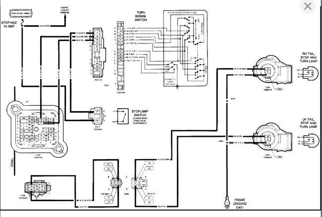
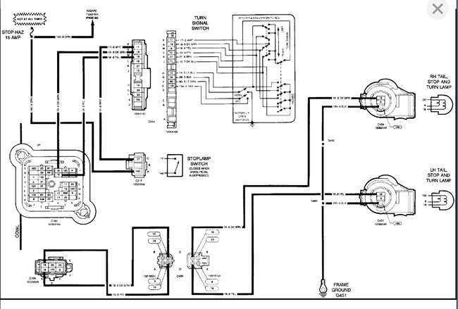
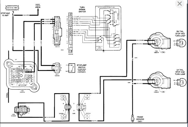
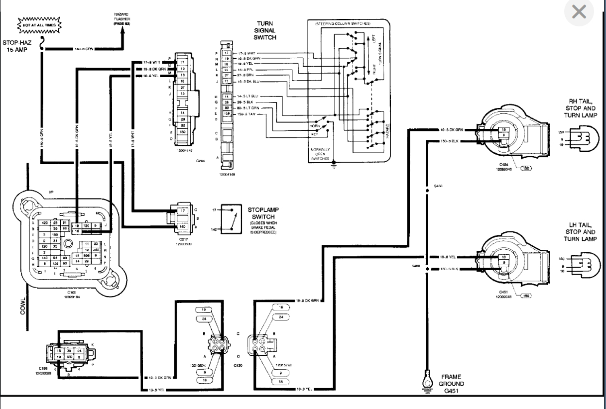
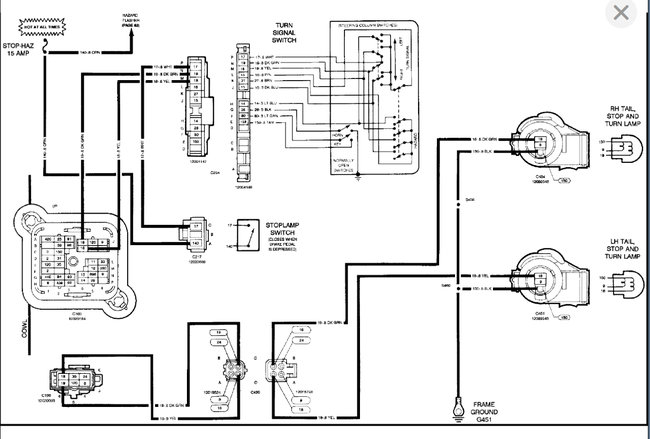
I have attached the wiring schematics below.

Please let me know if you have any questions.
Thank you.
Was this
answer
helpful?
Yes
No
Sunday, January 2nd, 2022 AT 7:59 PM

Please login or register to post a reply.

Related Running Light Content