Battery light

Tiny
ELISEMADORE
  • MEMBER
  • 2005 MERCURY MARQUIS
  • 96,000 MILES
Battery light comes on one minute after starting car. Alternator checks fine 14 volts.
Friday, November 16th, 2018 AT 4:24 PM

2 Replies

Tiny
SQM
  • MECHANIC
  • 6,383 POSTS
Hello,

If the alternator is providing the correct out put, then the light is on likely due to a wiring issue.
It could be as simple as a loose wiring in the circuit or a connector could be loose as well.

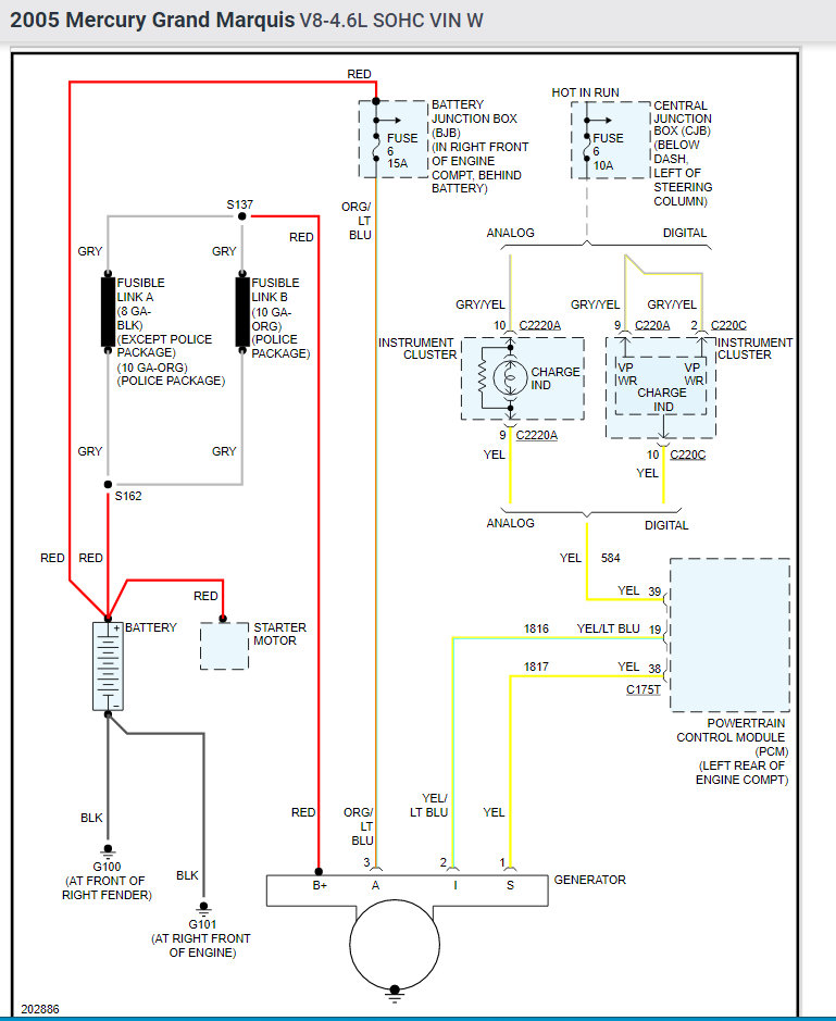
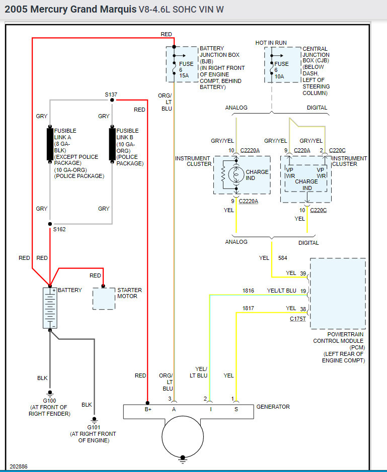
I have attached the charging system wiring schematics (look below). Check all the wirings make sure they are secured. Also be sure to check the ground for the charge indicator harness.

Here is a helpful article on how to test wirings:

https://www.2carpros.com/articles/how-to-check-wiring

Please let me know of any questions.
Thank you.
Was this
answer
helpful?
Yes
No
Tuesday, September 14th, 2021 AT 10:51 AM
Tiny
DANNY L
  • MECHANIC
  • 5,648 POSTS
Hello, I'm Danny.

If the alternator checks out fine its possible you may have a weak, failing, or bad cell in the battery. You might want to perform a battery load test. Most local auto parts stores will test your battery for free. Here are a few tutorials for you to view for batteries:

https://www.2carpros.com/articles/how-a-car-battery-works

https://www.2carpros.com/articles/everything-goes-dead-when-engine-is-cranked

https://www.2carpros.com/articles/symptoms-of-a-bad-car-battery

https://www.2carpros.com/articles/car-battery-load-test

If your car has an unsealed battery it might be low on water. I've attached picture steps below on how to remove and replace the battery on your Mercury. Hope this helps and thanks for using 2CarPros.
Was this
answer
helpful?
Yes
No
Tuesday, September 14th, 2021 AT 11:02 AM

Please login or register to post a reply.