Sunday, August 9th, 2020 AT 7:35 PM
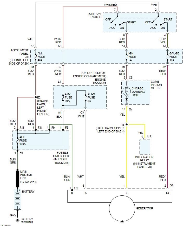
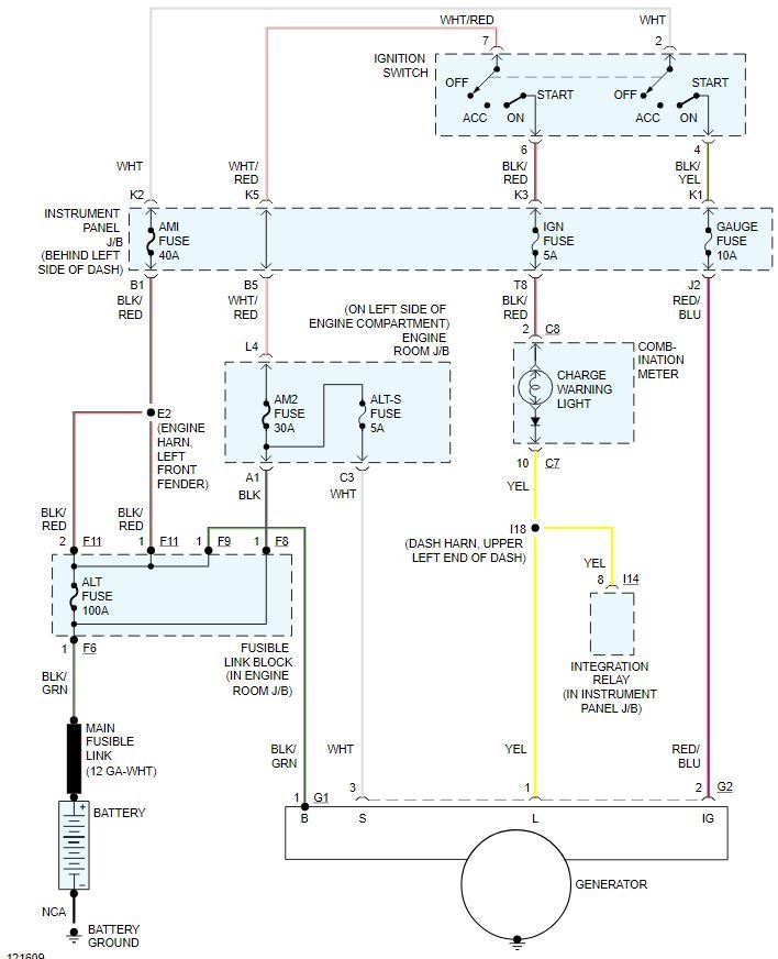
Alternator is only putting out 12.5 v under load at idle, if I install a high output alternator will that take care of my problem, battery keeps draining in about a week after having it charged or replaced and has new alternator, or what else could my problem be? Put new cables for ground and alternator.




