Alternator Problems

Tiny
JOEBATES29
  • MEMBER
  • 1999 LEXUS ES 300
  • 132,000 MILES
Why is my alternator not charging my Battery even though my alternator tested good and my Battery is Brand new

The Voltage Regulator test fails but when I remove my alternator or from my car and have the Test it tests good. What could be the problem?
Wednesday, November 23rd, 2011 AT 12:33 AM

10 Replies

Tiny
JACOBANDNICKOLAS
  • MECHANIC
  • 110,194 POSTS
It sounds like it is a bad alternator even though it tested okay. Those test are not 100% accurate.

https://www.2carpros.com/articles/how-to-replace-an-alternator

and

https://www.2carpros.com/articles/how-to-check-a-car-alternator

Test it in the car is better.

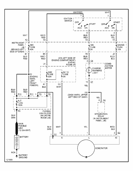
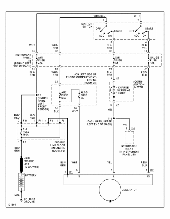
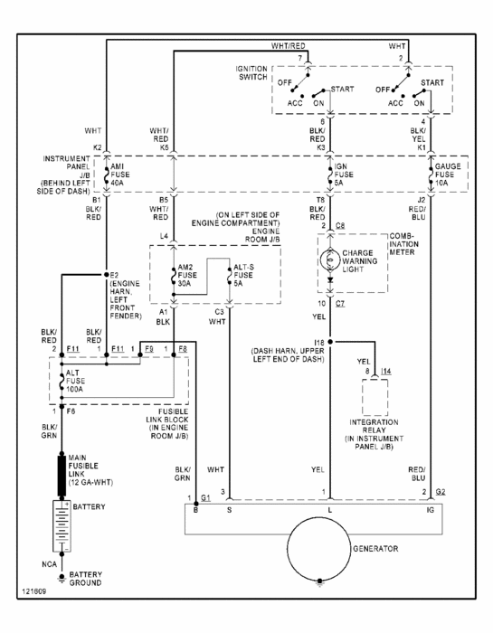
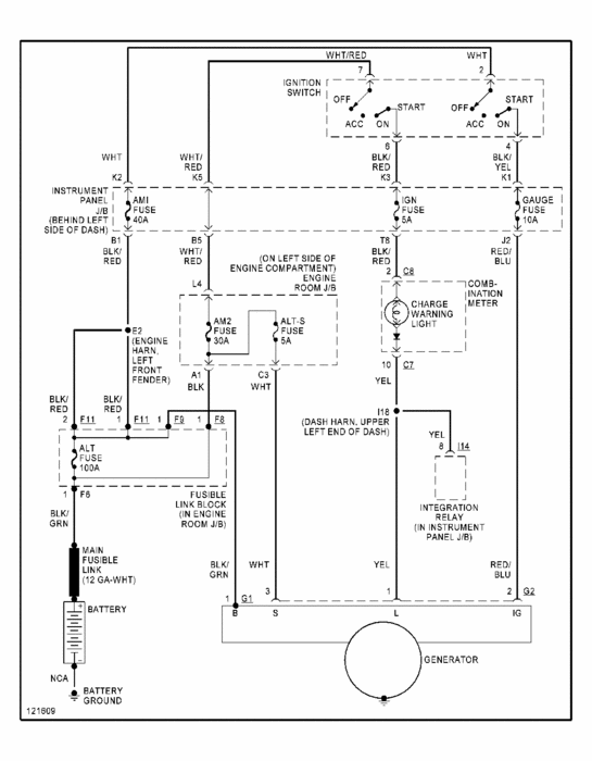
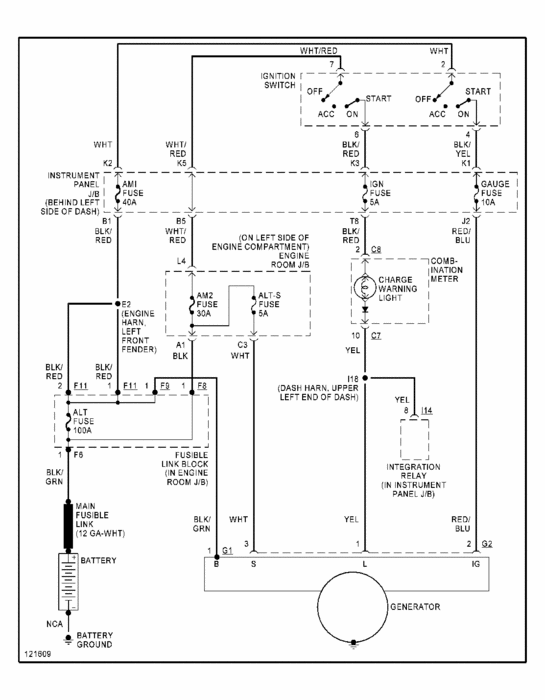
Basically, there is a wire between the alt and battery. It looks like a regular wire, but it has a fuse built into it. If it is bad, no power from the alt can get to the battery.

I attached a wiring schematic for you to review of the charging system. Look off the battery and you will see the one I am referring to.

Let me know if this helps.
Joe
PS: Happy Thanksgiving!!!
Was this
answer
helpful?
Yes
No
+2
Wednesday, November 23rd, 2011 AT 1:06 AM
Tiny
MGPROKOSCH
  • MEMBER
  • 5 POSTS
  • 1999 LEXUS ES 300
  • 6 CYL
  • 2WD
  • AUTOMATIC
  • 70,000 MILES
Electrical problem
1999 Lexus ES 300 6 cyl Two Wheel Drive Automatic 70,000 miles

I have had to replace my alternator 3 times in the last 6 months and it is dead again. The dealership diagnosis it and NPF. I took it to PepBoys and they say I have a bad alternator. Not charging, battery load teat is fine. They replace the alternator and it charges. With in a week or two, (the car gets limited use) the battery is dead. I jump the battery and take it in for service and the alternator is dead/not charging. PepBoys thought they might have had a bad batch of reman alternator, but 4 times?

What is killing my alternators? Bad relay, fusable link, short? Thanks. Mark
Was this
answer
helpful?
Yes
No
+9
Monday, May 8th, 2017 AT 8:43 PM (Merged)
Tiny
DOCFIXIT
  • MECHANIC
  • 18,828 POSTS
Does charge warning light come on when they fail?
Was this
answer
helpful?
Yes
No
+9
Monday, May 8th, 2017 AT 8:43 PM (Merged)
Tiny
MGPROKOSCH
  • MEMBER
  • 5 POSTS
If it sits for several days in the garage it will go dead by itself or might be due to multiple short trips. If I am driving the car. I notice the electrical issues the most when the lights, AC, radio etc is all running/drawing current. The dash lights start to flash/dim, the radio fads in and out, the head lights dim, all electrical goes dark, the battery light comes on, other idot lights flash, until I shut off the lights (reduce load) and then the electrical output recovers until I load it up again. If I charge the battery and race to PepBoys. The battery tests fine but the alternator tests dead, no charge.
Was this
answer
helpful?
Yes
No
+2
Monday, May 8th, 2017 AT 8:43 PM (Merged)
Tiny
DOCFIXIT
  • MECHANIC
  • 18,828 POSTS
O.K. Have PepBoys do two tests 1 battery drain test and 2 voltage drop test from batt positive to body of ALT.
Let me know results
Was this
answer
helpful?
Yes
No
-1
Monday, May 8th, 2017 AT 8:43 PM (Merged)
Tiny
MGPROKOSCH
  • MEMBER
  • 5 POSTS
I will see if I can pull out the multimeter and do test 1. The battery load test has been done by Sears, Lexus and Pepboys (2) AND IT PASSES each time.
Was this
answer
helpful?
Yes
No
Monday, May 8th, 2017 AT 8:43 PM (Merged)
Tiny
MGPROKOSCH
  • MEMBER
  • 5 POSTS
I did not have a chance to have another load test on the battery yet, maybe Monday, but the last 4x the Sears Diehard Gold-Passed.

Theses are the measurements you requested: Car running under load-12V, Alternator to battery ground - 13V, Battery positive to block ground 11V, Battery positive alternator body 12.5V, I think that is everything. The battery is on a electric charger and taking a charge of about 10 amps. So the alternator seems to be charging, but maybe not enough?
Was this
answer
helpful?
Yes
No
-1
Monday, May 8th, 2017 AT 8:43 PM (Merged)
Tiny
DOCFIXIT
  • MECHANIC
  • 18,828 POSTS
No need for load test I asked for battery drain test.
ALT diffently not working from tests suspect poor ground connection. Clean batt terminals and connection to block poor ground will make Alt work at higher output thus causing it to fail prematurly.
Was this
answer
helpful?
Yes
No
+2
Monday, May 8th, 2017 AT 8:43 PM (Merged)
Tiny
MGPROKOSCH
  • MEMBER
  • 5 POSTS
Thanks for all your comments and time. How do I perform a battery drain test? I watched the battery terminals get cleaned multiple times in the shop, but I will clean them myself again. After cleaning the terminals, what test can I do to determine the alternator is working properly, based on what you are seeing?
Was this
answer
helpful?
Yes
No
+1
Monday, May 8th, 2017 AT 8:43 PM (Merged)
Tiny
DOCFIXIT
  • MECHANIC
  • 18,828 POSTS
Need to check neg. Batt connection to block not just battery. Put meter across batt terminals engine running need 14.5v or higher
Was this
answer
helpful?
Yes
No
+3
Monday, May 8th, 2017 AT 8:43 PM (Merged)

Please login or register to post a reply.