My turn signals are not working?

Tiny
MHJONES
  • MEMBER
  • 2004 BUICK CENTURY
  • 6 CYL
  • FWD
  • AUTOMATIC
Has a problem with the blinkers not working. What is my repair action?
Friday, November 26th, 2010 AT 10:03 PM

32 Replies

Tiny
DANNY L
  • MECHANIC
  • 5,648 POSTS
Hello, I'm Danny.

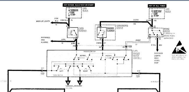
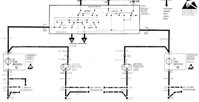
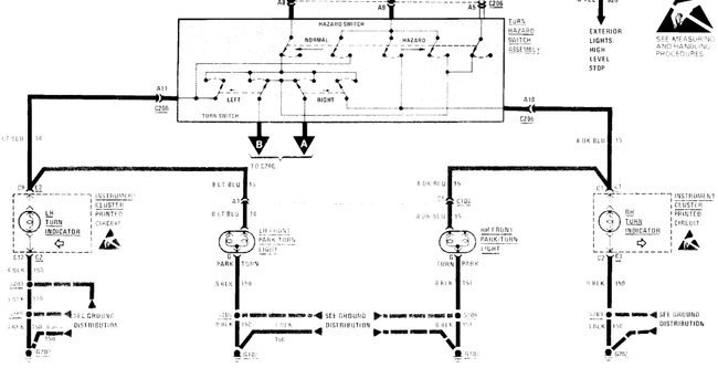
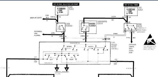
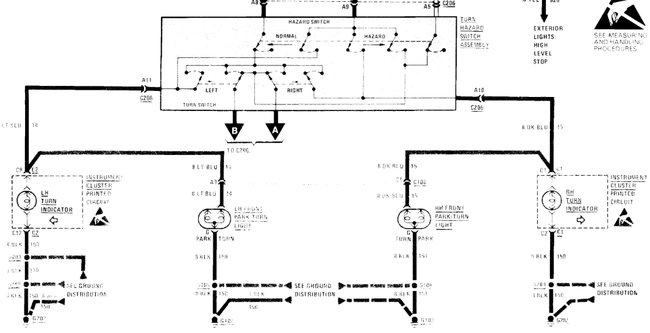
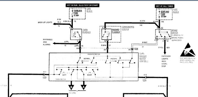
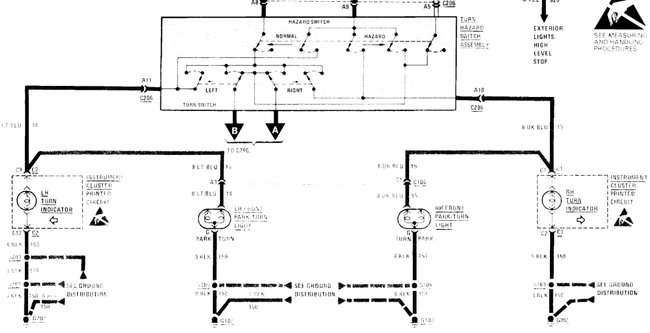
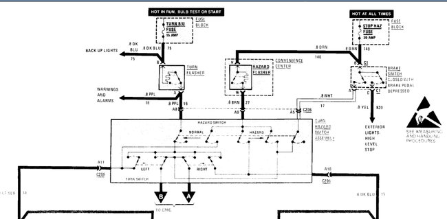
It sounds like you are having an issue with a failed turn signal-hazard flasher. The flasher is located under the dash on the left hand side of the steering column. I've attached a picture below of its location including a picture below of the replacement part available from any local AutoZone auto parts stores. this guide can help us fix it

https://www.2carpros.com/articles/turn-signals-not-working-blinker

Check out the diagrams (Below). Please let us know if you need anything else to get the problem fixed.
Was this
answer
helpful?
Yes
No
+1
Saturday, May 15th, 2021 AT 2:29 AM
Tiny
JKROENING
  • MEMBER
  • 2 POSTS
  • 2003 BUICK CENTURY
  • 2WD
  • AUTOMATIC
  • 217,000 MILES
When I push lever down for turn signal the front signal light stays on but does not blink on both sides. The rear bulbs do not change at all when I push lever for turn signal. I changed the relay and that did nothing. I also changed the rear bulbs but that did nothing as well. Any other ideas would be greatly appreciated.
Was this
answer
helpful?
Yes
No
Friday, May 21st, 2021 AT 3:24 PM (Merged)
Tiny
KASEKENNY
  • MECHANIC
  • 18,907 POSTS
This sounds very much like the multi-function switch has failed. If it were me, I would switch this out and retest. Let us know what you find. Thanks
Was this
answer
helpful?
Yes
No
+2
Friday, May 21st, 2021 AT 3:24 PM (Merged)
Tiny
JKROENING
  • MEMBER
  • 2 POSTS
Okay, I will try that. Thank you.
Was this
answer
helpful?
Yes
No
Friday, May 21st, 2021 AT 3:24 PM (Merged)
Tiny
KASEKENNY
  • MECHANIC
  • 18,907 POSTS
Sounds good. Keep us posted with what you find. Thanks
Was this
answer
helpful?
Yes
No
Friday, May 21st, 2021 AT 3:24 PM (Merged)
Tiny
TOMWEGIS
  • MEMBER
  • 1 POST
  • 2003 BUICK CENTURY
  • 6 CYL
  • 2WD
  • AUTOMATIC
  • 69,000 MILES
My directional signals stopped working. All of the bulbs appear to be okay. I did a test with the hazard lights and turned them on and they worked fine. When I turned the hazards off the blinkers started to work again. It happened again this morning and I did the same thing and the directional signals work again. What could be wrong
Was this
answer
helpful?
Yes
No
Friday, May 21st, 2021 AT 3:24 PM (Merged)
Tiny
JERRYGOODWRENCH
  • MECHANIC
  • 77 POSTS
This is probably a defective turn sig swith located under the str wheel. If you have airbags you may not want to attempt this yourself. Get a manual from autozone and check it out. Jerry
Was this
answer
helpful?
Yes
No
+2
Friday, May 21st, 2021 AT 3:24 PM (Merged)
Tiny
RRMBAJ
  • MEMBER
  • 6 POSTS
  • 1999 BUICK CENTURY
  • 6 CYL
  • 2WD
  • AUTOMATIC
  • 180,000 MILES
Turn signals do not work. Bulbs seem to go out all the time. Any suggestions? Thanks.
Was this
answer
helpful?
Yes
No
+1
Friday, May 21st, 2021 AT 3:24 PM (Merged)
Tiny
DAN_K
  • MECHANIC
  • 213 POSTS
I believe that there was a TSB regarding a defective multifunction (turn signal) switch on these vehicles. Be sure to wait 30 minutes after disconnecting the battery to disarm the air bag as it must be removed before steering wheel removal. The multifunction switch it located beneath the steering wheel.
Was this
answer
helpful?
Yes
No
-2
Friday, May 21st, 2021 AT 3:24 PM (Merged)
Tiny
RRMBAJ
  • MEMBER
  • 6 POSTS
Turn signal switch was the problem with the signals not working. I replaced and has been working good now for the past few months. PRNDL is still not lit but no big deal or at least not worth pulling the dash to fix. Thanks for the reply.
Was this
answer
helpful?
Yes
No
-2
Friday, May 21st, 2021 AT 3:24 PM (Merged)
Tiny
DAN_K
  • MECHANIC
  • 213 POSTS
Glad you were able to fix it. I know that these multifunction switches were a little pricey, but you saved some money by doing it yourself. Nice work.
Was this
answer
helpful?
Yes
No
-1
Friday, May 21st, 2021 AT 3:24 PM (Merged)
Tiny
DMG9885
  • MEMBER
  • 3 POSTS
  • 1997 BUICK CENTURY
  • 3.1L
  • V6
  • FWD
  • AUTOMATIC
  • 179,000 MILES
Passanger front turn signal was not working. Changed bulb didn't work, changed socket it works unless the automatic lights come on then neither front signal lights work. Any help will be much appreciated.
Was this
answer
helpful?
Yes
No
Friday, May 21st, 2021 AT 3:24 PM (Merged)
Tiny
HMAC300
  • MECHANIC
  • 48,601 POSTS
You might have it wired in wrong. See if you wired it like the diagram.
Was this
answer
helpful?
Yes
No
Friday, May 21st, 2021 AT 3:24 PM (Merged)
Tiny
DMG9885
  • MEMBER
  • 3 POSTS
Ya its wired right, the socket plugs into the wiring harness. I took grounds off radiator mounts and cleaned them (saw them on your drawing) and everything is working now, thanks for your help.
Was this
answer
helpful?
Yes
No
Friday, May 21st, 2021 AT 3:24 PM (Merged)
Tiny
BUSBYDANYEL
  • MEMBER
  • 2 POSTS
  • 1996 BUICK CENTURY
  • V6
  • FWD
  • AUTOMATIC
My blinkers quit working yesterday there is no lights for them at all. The emergency flasher work perfectly though. I have checked the fuse and it is still good what else could I do?
Was this
answer
helpful?
Yes
No
Friday, May 21st, 2021 AT 3:24 PM (Merged)
Tiny
JACOBANDNICKOLAS
  • MECHANIC
  • 110,192 POSTS
The next easiest and cheapest thing to check is the flasher itself. It is under the dash (driver's side). Switch it with a known good one and let me know what you find. If it still doesn't work, we will need to check for power to the switch itself.
Was this
answer
helpful?
Yes
No
Friday, May 21st, 2021 AT 3:24 PM (Merged)
Tiny
BUSBYDANYEL
  • MEMBER
  • 2 POSTS
I replaced a round fuse type thing that was under the dash 12. And it works now
Was this
answer
helpful?
Yes
No
+1
Friday, May 21st, 2021 AT 3:24 PM (Merged)
Tiny
JACOBANDNICKOLAS
  • MECHANIC
  • 110,192 POSTS
That sounds like the flasher. Glad you got it fixed.

Joe
Was this
answer
helpful?
Yes
No
Friday, May 21st, 2021 AT 3:24 PM (Merged)
Tiny
MARTHA HALL
  • MEMBER
  • 1 POST
  • 1993 BUICK CENTURY
  • 4 CYL
  • 2WD
  • AUTOMATIC
  • 100,000 MILES
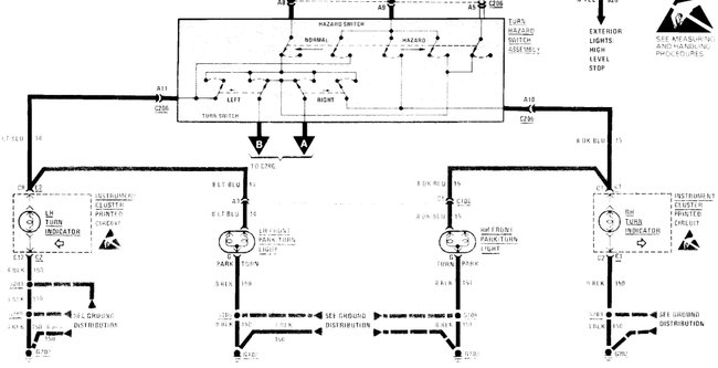
My left turn signal works once in a while. I have changed bulb and still nothing.
Was this
answer
helpful?
Yes
No
Friday, May 21st, 2021 AT 3:24 PM (Merged)
Tiny
DANNY L
  • MECHANIC
  • 5,648 POSTS
Hello again.

Yes, it sounds like you are having an issue in the wiring circuit on the left side.It's possible that there is a ground wire issue. I've attached the turn signal wiring diagrams below. For the front I cut the picture in half for you to better view.I would suggest checking the grounds and wiring first as opposed to just replacing non needed parts.Here are tutorials showing how to test wiring and how to use a wiring test light:

https://www.2carpros.com/articles/how-to-use-a-test-light-circuit-tester

https://www.2carpros.com/articles/how-to-check-wiring

If the wiring checks out okay then it would possibly be an internal fault in the actual combination-turn signal switch you activate on the steering column.Let me know the outcome of the wiring test and we'll go from there.Hope this helps and thanks for using 2CarPros.
Was this
answer
helpful?
Yes
No
Friday, May 21st, 2021 AT 3:24 PM (Merged)

Please login or register to post a reply.