Fuel pump will not shut off

Tiny
COWBOYG6363
  • MEMBER
  • 2003 CHEVROLET TAHOE
  • 120,000 MILES
Swapped out relays fuel pump still runs with the car off. Change the fuel pump. The new pump also runs while the battery is connected and the key off. Wondering if this could be an ignition switch problem. Any help would be greatly appreciated.
Wednesday, August 26th, 2020 AT 11:38 AM

9 Replies

Tiny
STEVE W.
  • MECHANIC
  • 15,697 POSTS
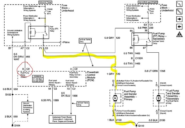
If you pull the relay does the pump stop? If yes then there is a problem in the relay control circuit from the PCM. When the pump is running are the dash lights on or anything else that powers up with the key on? If no then the problem is likely in the PCM itself with the internal pump driver stuck on, however it would be best to test for battery voltage at the PCMs pin 9 in connector C2. If there is voltage there with the key off the PCM is the issue. If there is not then test the corresponding contact in the connector itself, if you find voltage there the wire itself is shorted going to the fuse box the relay is in. The pump control schematic is attached. It's a simple on for GM, no control module or oil pressure switch bypass. Power comes to the relay from the PCM B fuse, then through the relay and out to the pump. The relay has one side grounded and gets a power signal from the PCM when the key is turned on. It will turn that power off when the key turns off or if the engine loses oil pressure.
Was this
answer
helpful?
Yes
No
Wednesday, August 26th, 2020 AT 12:38 PM
Tiny
ASEMASTER6371
  • MECHANIC
  • 52,796 POSTS
Good afternoon,

Does the pump stop running when you pull the relay?

The ECM is what controls the ground for the control side of the relay. If the pump stops with the relay out, you either have a wire grounded in the harness between the relay and the ECM or the ECM itself is the issue.

I attached the diagrams for you to view. Do you have a test light or voltmeter to some testing?

https://www.2carpros.com/articles/how-to-check-wiring

https://www.2carpros.com/articles/how-to-check-an-electrical-relay-and-wiring-control-circuit

Roy
Was this
answer
helpful?
Yes
No
Wednesday, August 26th, 2020 AT 12:49 PM
Tiny
COWBOYG6363
  • MEMBER
  • 5 POSTS
Pump does not stop when I pull the relay.
Was this
answer
helpful?
Yes
No
Wednesday, August 26th, 2020 AT 1:23 PM
Tiny
ASEMASTER6371
  • MECHANIC
  • 52,796 POSTS
Okay. Then you have a harness issue with the wire from the relay to the pump. Somewhere in the harness, voltage is being fed to the pump.

Roy
Was this
answer
helpful?
Yes
No
Wednesday, August 26th, 2020 AT 1:39 PM
Tiny
COWBOYG6363
  • MEMBER
  • 5 POSTS
Hi Roy. When all of this started my A/C fan wouldn't shutoff either. Replaced fan module and it's fine now. Also left turn signal flashes fast like burned out bulb. Replaced entire headlight assembly signal worked a few days now flashing fast again. Not sure if all this is related.
Was this
answer
helpful?
Yes
No
Wednesday, August 26th, 2020 AT 1:50 PM
Tiny
ASEMASTER6371
  • MECHANIC
  • 52,796 POSTS
Not at all. There is something shorting that wire going to the pump.

Roy
Was this
answer
helpful?
Yes
No
Wednesday, August 26th, 2020 AT 1:56 PM
Tiny
COWBOYG6363
  • MEMBER
  • 5 POSTS
Just got the car back up on stands the noise is coming from ABS control module.
Was this
answer
helpful?
Yes
No
Wednesday, August 26th, 2020 AT 2:52 PM
Tiny
ASEMASTER6371
  • MECHANIC
  • 52,796 POSTS
Okay, you mean not the fuel pump? Or is the fuel pump still on?

Roy
Was this
answer
helpful?
Yes
No
Wednesday, August 26th, 2020 AT 2:56 PM

Please login or register to post a reply.