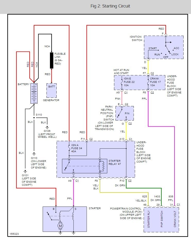
Sunday, February 19th, 2017 AT 2:23 PM
I have a problem with my car not starting. It cranks and will not start. I have checked everything and it is all good. I checked all the grounds and everything checks out good.


