Engine cranks but does not start

Tiny
LINDA ELLIS ANDERSON
  • MEMBER
  • 2002 JEEP WRANGLER
  • 4.0L
  • 6 CYL
  • 4WD
  • MANUAL
  • 15,000 MILES
Before repairs it was running fine, after repairs only turns over, but won't completely start. Is this due to the factory alarm system?
Friday, May 28th, 2021 AT 4:15 PM

5 Replies

Tiny
STEVE W.
  • MECHANIC
  • 15,685 POSTS
More than likely no. The sentry key system on that vehicle will have a couple of telltales to look for. One will be that the key will have a gray head instead of black. Plus there will be an icon in the dash that looks like a key with a slash through it. If that light comes on and then goes off when you turn the key the system isn't the issue. What were the repairs that were done and when you say that "it won't completely start" what do you mean, it turns over and fires a few times but doesn't run, or that it starts and shuts off or what. If you had the battery disconnected it would have erased the KAM data so it doesn't know how to idle, to see if that's the problem lightly step on the throttle while you try to start it. If it now runs it will just need to be driven a bit until it relearns the idle speed.
Was this
answer
helpful?
Yes
No
Friday, May 28th, 2021 AT 6:35 PM
Tiny
LINDA ELLIS ANDERSON
  • MEMBER
  • 3 POSTS
No, there is no spark. Repairs that were done was suspension work.
Was this
answer
helpful?
Yes
No
Wednesday, June 2nd, 2021 AT 4:04 PM
Tiny
STEVE W.
  • MECHANIC
  • 15,685 POSTS
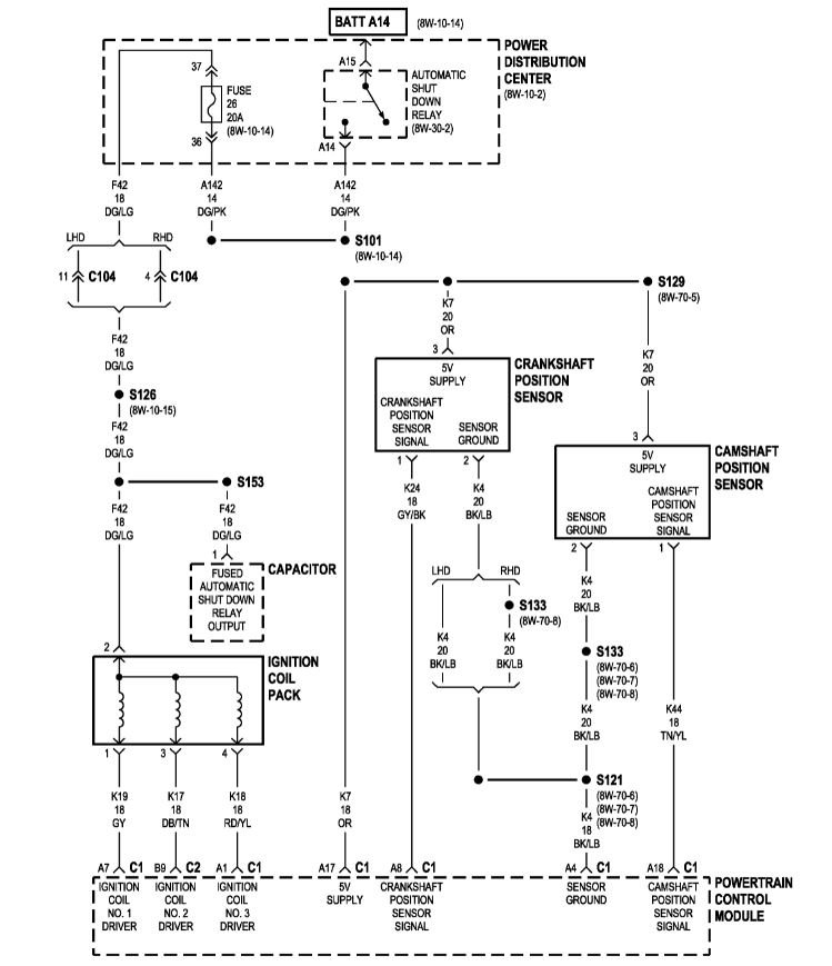
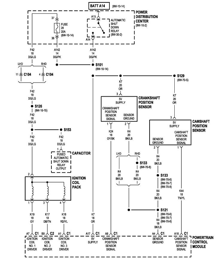
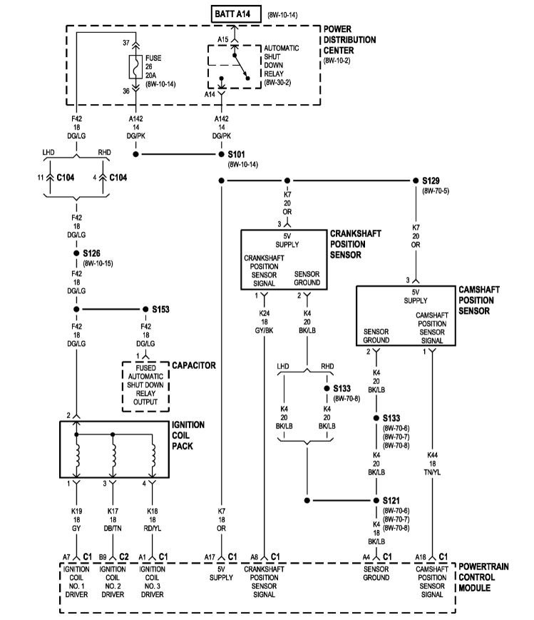
Okay, no spark after suspension work is odd. What was done? It's possible that a wire connection or a ground were disconnected and now you have this. A bad crank sensor could cause no spark as well, a quick test for that, does it have a tachometer in the dash and does it move while you are turning the key? If yes then it's not the crank sensor, if no then check the crank sensor for damage, It is bolted to the top of the bell housing at the top of the flange at the read of the engine, Depending on what was being done it could get bumped. There are two versions used, one has a single bolt with the sensor going into a hole in the case the other uses 2 nuts on studs to hold the sensor in a slot.
The single bolt version is adjustable and new ones come with a thick paper shim on the end. With a used one you get a new shim PN05252229 from a parts store and apply it to the sensor, then install the sensor so the spacer bottoms out on the flywheel. Then tighten the bolt. If the sensor is installed without the spacer it will be damaged on the first starting attempt.
Was this
answer
helpful?
Yes
No
Wednesday, June 2nd, 2021 AT 4:26 PM
Tiny
LINDA ELLIS ANDERSON
  • MEMBER
  • 3 POSTS
Crank sensor already tested.
Was this
answer
helpful?
Yes
No
Thursday, June 3rd, 2021 AT 4:59 PM
Tiny
STEVE W.
  • MECHANIC
  • 15,685 POSTS
Okay, so you have a working sensor, what suspension work was done? What wiring was moved? If it was okay prior to the work I would go over everything close. Are you hearing the fuel pump prime? That should indicate if the shut down relay was coming on. Do you have power to the dark green with light green stripe on the coil connector? How about a good engine ground? What else has been tested? Cam sensor? Powers and grounds to the ECM?
Was this
answer
helpful?
Yes
No
Thursday, June 3rd, 2021 AT 5:25 PM

Please login or register to post a reply.