A/C comes out defroster ducts

Tiny
WEISSEGC
  • MEMBER
  • 1995 PONTIAC GRAND PRIX
  • 19,000 MILES
A/c comes out defroster ducts and floor ducts when driving but out of a/c ducts while decelerating. Also, low air flow all the time in heat or a/c positions but blower is running at full speed

low air flow all the time / blower is running okay
Wednesday, March 21st, 2012 AT 3:44 AM

3 Replies

Tiny
HMAC300
  • MECHANIC
  • 48,601 POSTS
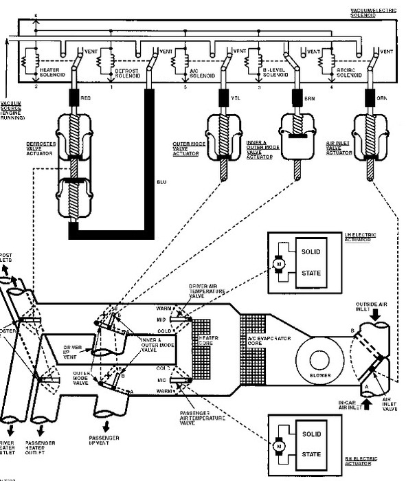
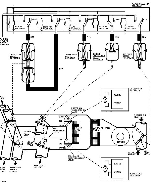
Check your actuators in your heater unit, they direct air all over. Sounds like you have a vacuum leak, pic included. Try to find where it's leaking, could be leaking coming to the control head.
Was this
answer
helpful?
Yes
No
Wednesday, March 21st, 2012 AT 3:34 PM
Tiny
WEISSEGC
  • MEMBER
  • 2 POSTS
Thanks for the schematic and quick response. I figured the switching during decel was a vacuum leak, but the low air flow throughout all ranges (with strong blower motor) seems like something else. This car was not driven much (19,000 on a 1995) so could something be "plugging" air access? And where would I look?
Was this
answer
helpful?
Yes
No
Thursday, March 22nd, 2012 AT 3:29 AM
Tiny
DJCL
  • MECHANIC
  • 767 POSTS
Look for a cracked vacuum line where the lines go through the fire wall. Most likely to have a leaking vacuum line under the hood.
Was this
answer
helpful?
Yes
No
Thursday, March 22nd, 2012 AT 12:02 PM

Please login or register to post a reply.