Problem starting Accent 1995

Tiny
TEHRANBORESH
  • MEMBER
  • 1995 HYUNDAI ACCENT
  • 4 CYL
  • FWD
  • MANUAL
  • 150,000 MILES
My accent 95 car bad start & it, s engine vibrate in cold (steeper motor is good).
Monday, December 6th, 2010 AT 12:53 PM

16 Replies

Tiny
JACOBANDNICKOLAS
  • MECHANIC
  • 110,194 POSTS
Have you checked fuel pump pressure? Have you checked for vacuum leaks?
Was this
answer
helpful?
Yes
No
Monday, December 6th, 2010 AT 1:35 PM
Tiny
TEHRANBORESH
  • MEMBER
  • 9 POSTS
No, how do I check fuel pump & vacuum leaks?
Was this
answer
helpful?
Yes
No
Tuesday, December 7th, 2010 AT 10:38 AM
Tiny
JACOBANDNICKOLAS
  • MECHANIC
  • 110,194 POSTS
THere are vacuum hoses on the engine that can dry rot, crack, or come disconnected. As for the fuel pressure, go to the "do it yourself" section on the home page. Under that are directions and a video.

Let me know if you have other questions.

Joe
Was this
answer
helpful?
Yes
No
+1
Tuesday, December 7th, 2010 AT 4:53 PM
Tiny
TEHRANBORESH
  • MEMBER
  • 9 POSTS
Please show me picture of vacuum hoses or a diagram of it.
Was this
answer
helpful?
Yes
No
+1
Wednesday, December 8th, 2010 AT 5:00 AM
Tiny
JACOBANDNICKOLAS
  • MECHANIC
  • 110,194 POSTS
For some reason, the schematics are not available for the scoupe or accent.
Was this
answer
helpful?
Yes
No
Wednesday, December 8th, 2010 AT 5:52 PM
Tiny
TEHRANBORESH
  • MEMBER
  • 9 POSTS
Can the engine vibration at start time for water in cylinder?
Because last mount water coolant was waste 1 liter in 3 days for 4 weeks.
Was this
answer
helpful?
Yes
No
Thursday, December 9th, 2010 AT 5:58 AM
Tiny
JACOBANDNICKOLAS
  • MECHANIC
  • 110,194 POSTS
If you get water in the cylender, it will cause hydrostatic lock and the engine won't start unless there is a very small amount of coolant. As far as causing a miss, yes it could. When coolant is burned in the combustion chamber, you will usually get white smoke from the exhaust. Have you noticed that?
Was this
answer
helpful?
Yes
No
Thursday, December 9th, 2010 AT 4:48 PM
Tiny
TEHRANBORESH
  • MEMBER
  • 9 POSTS
Hi dear sir
yes, I saw white smoke from exhaust in morning.
Today, morning I unplugged the spark form engine before start & I saw some water on the spark.
What can I do to solve this problem?
Was this
answer
helpful?
Yes
No
Friday, December 10th, 2010 AT 7:24 AM
Tiny
JACOBANDNICKOLAS
  • MECHANIC
  • 110,194 POSTS
Check engine compression to confirm it is a bad head gasket. If it is, the only thing that can be done is to replace the gasket.

Let me know what you find.
Joe
Was this
answer
helpful?
Yes
No
Friday, December 10th, 2010 AT 1:37 PM
Tiny
TEHRANBORESH
  • MEMBER
  • 9 POSTS
Hi
Dear Sir
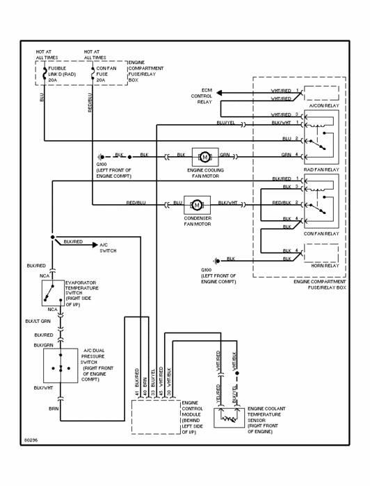
As mentioned in last conversations, I still have the problem. I showed the engine to the experted mechanic and he told me that it is related to the electricity of the car. But as you may now the wiring diagram of this kind of car is not available in our country. I want to ask if it is possible for you to send me the wiring diagram specially the one related to the main blower of the cooling radiator.

King Regards
Was this
answer
helpful?
Yes
No
Monday, December 13th, 2010 AT 1:10 PM
Tiny
JACOBANDNICKOLAS
  • MECHANIC
  • 110,194 POSTS
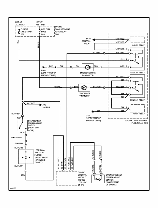
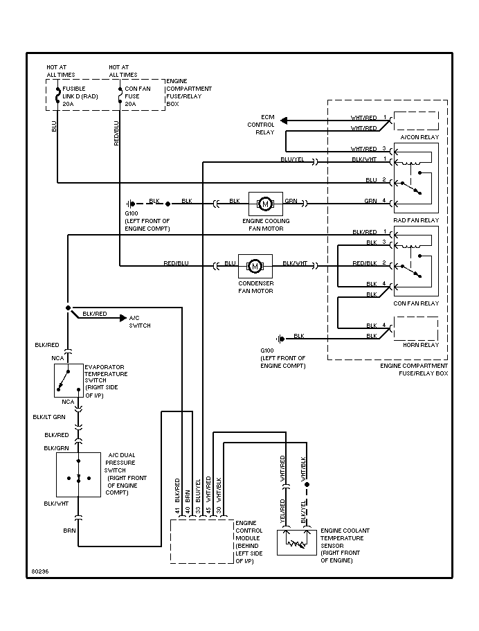
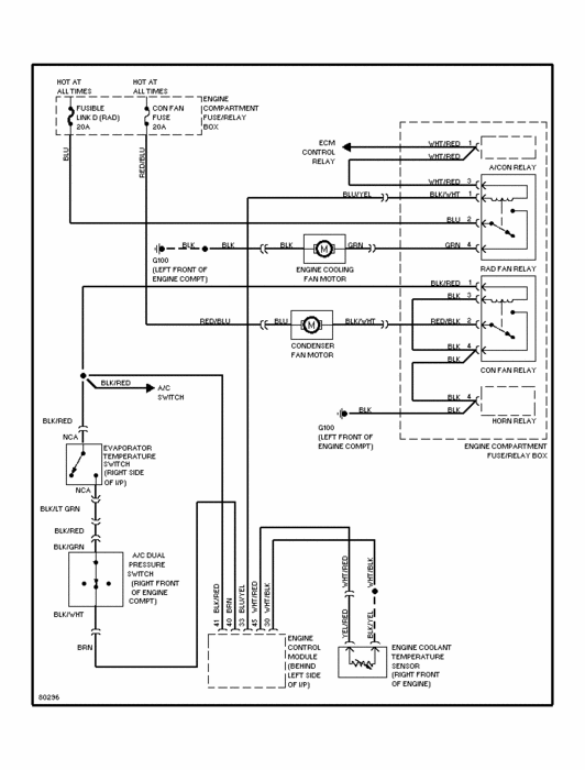
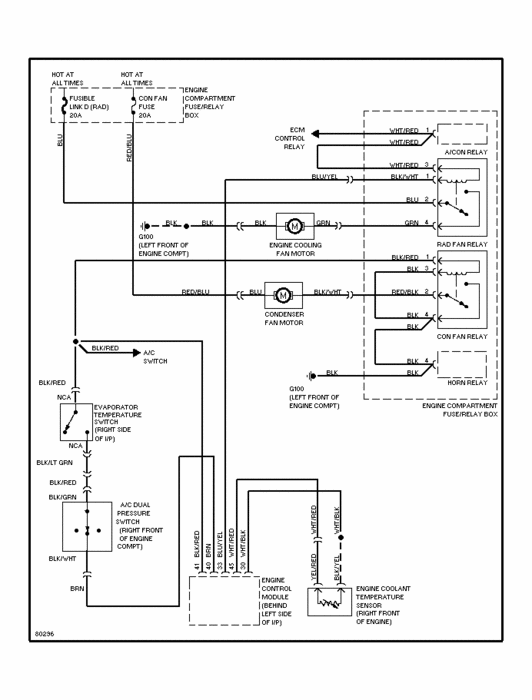
Here is a schematic of the radiator cooling fans.
Was this
answer
helpful?
Yes
No
Monday, December 13th, 2010 AT 6:28 PM
Tiny
TEHRANBORESH
  • MEMBER
  • 9 POSTS
Dear Sir
With The Special Thanks for the sent wiring diagram, Considering pin No 33 on the ECU board always has +12 Voltage Although the water is hot or cold. I want to now if this is the reason for the Fan Problem( It is not turn on in any situation)

King Regards
Was this
answer
helpful?
Yes
No
Sunday, December 19th, 2010 AT 3:56 PM
Tiny
JACOBANDNICKOLAS
  • MECHANIC
  • 110,194 POSTS
Have you tried replacing the relay that it runs power to? Also, are you sure the fan motor itself is good? As far as the power from the PCM, it should be hot. Also, the relay should then send the power to the radiator fan motor. Have you confirmed the motor is good?
Was this
answer
helpful?
Yes
No
Monday, December 20th, 2010 AT 9:20 PM
Tiny
TEHRANBORESH
  • MEMBER
  • 9 POSTS
Hi
i checked the fan & relay, both were good.
Was this
answer
helpful?
Yes
No
Tuesday, December 21st, 2010 AT 7:29 AM
Tiny
JACOBANDNICKOLAS
  • MECHANIC
  • 110,194 POSTS
Either you have a bad ground or there is a break in the wire. You have checked or replaced everything that makes it work.
Was this
answer
helpful?
Yes
No
Tuesday, December 21st, 2010 AT 1:25 PM
Tiny
TEHRANBORESH
  • MEMBER
  • 9 POSTS
Does the ecm failure or problem in it, s software?
Was this
answer
helpful?
Yes
No
Tuesday, December 21st, 2010 AT 2:45 PM

Please login or register to post a reply.