Wednesday, February 2nd, 2022 AT 1:30 PM
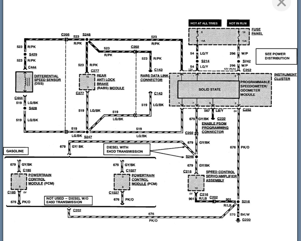
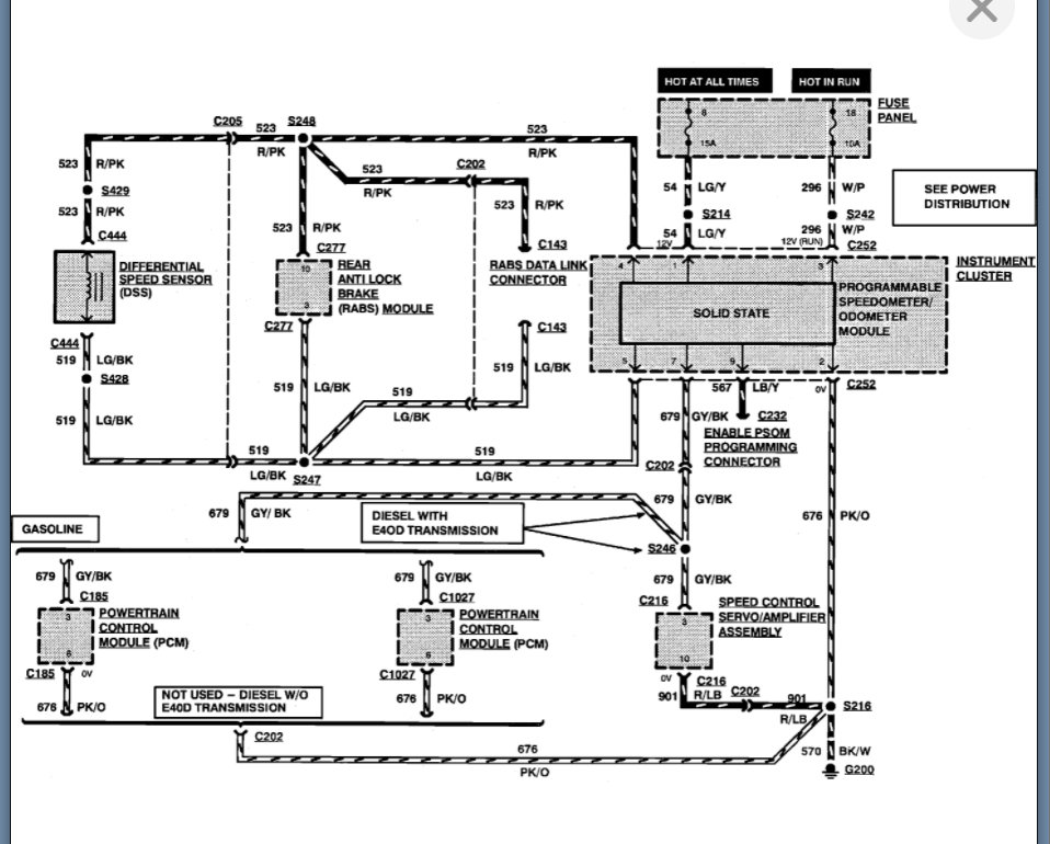
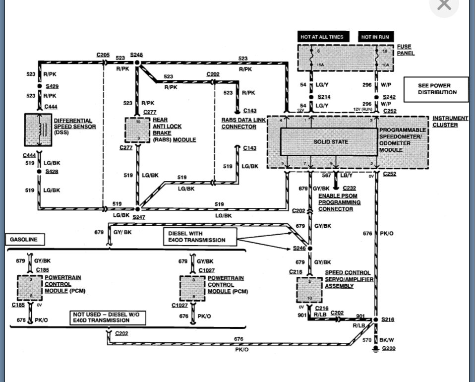
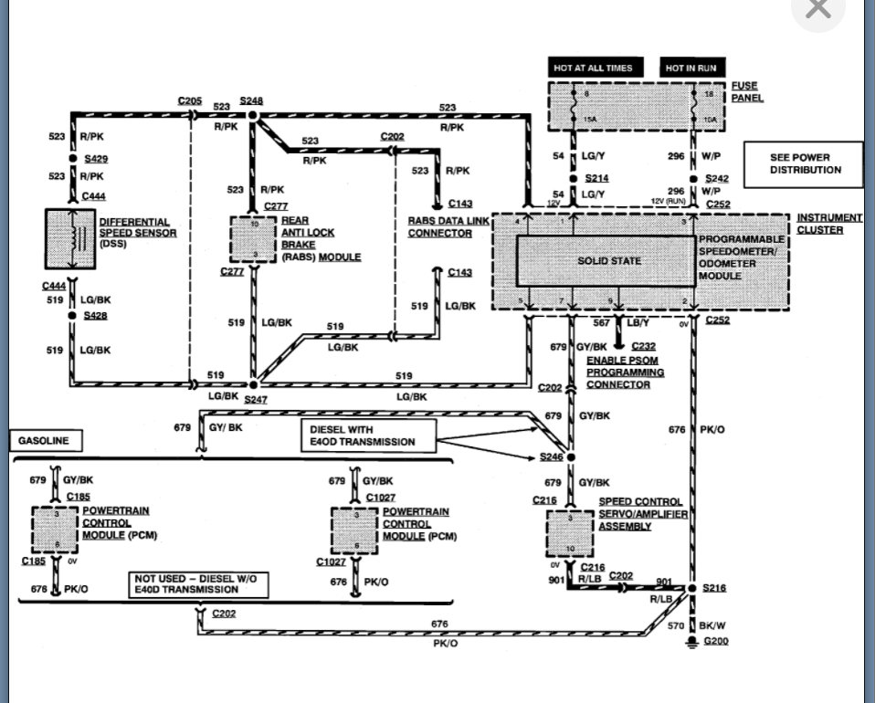
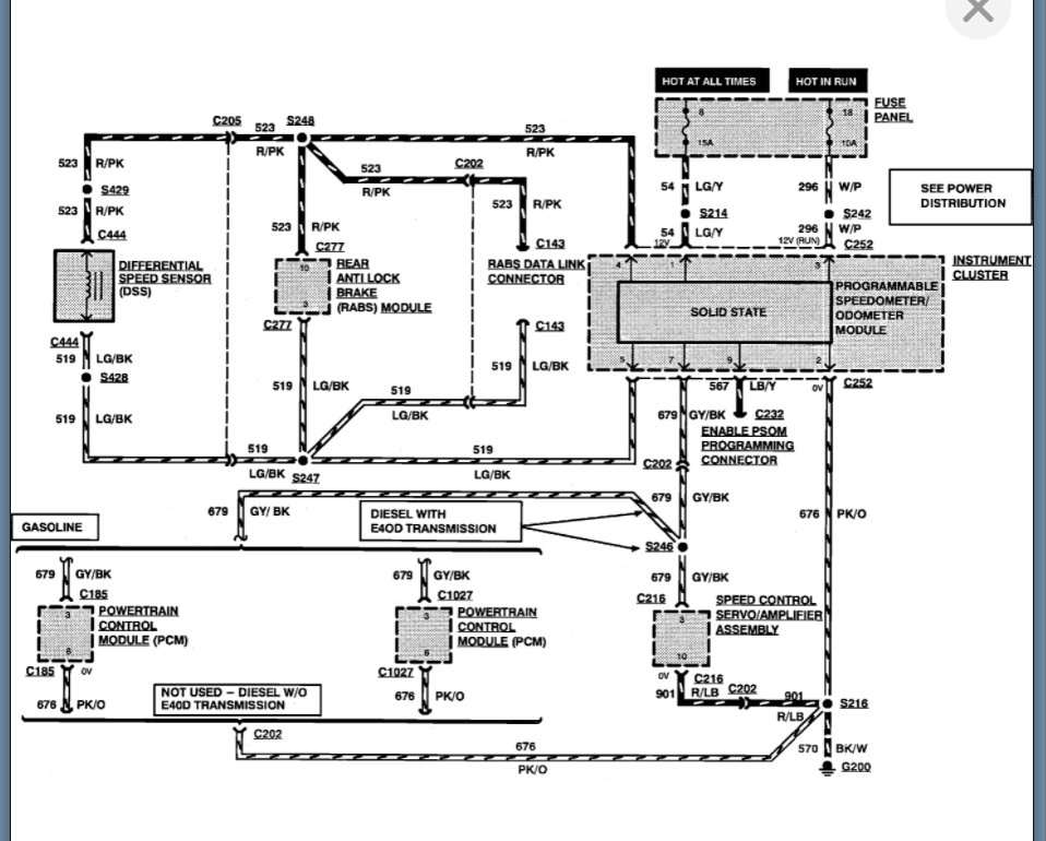
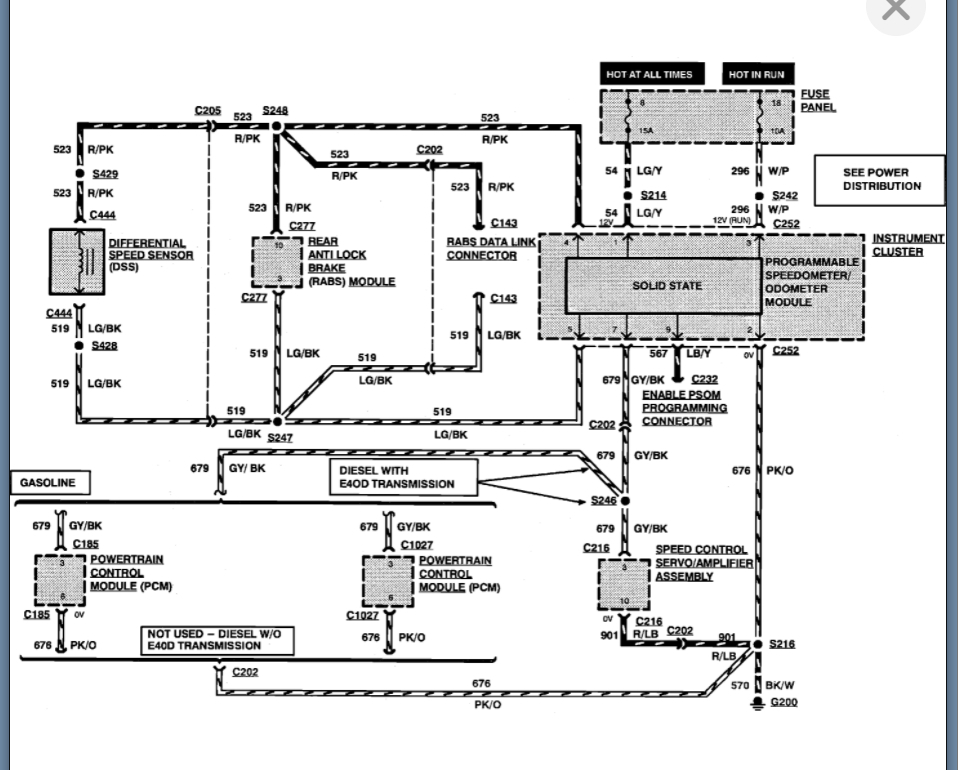
Randomly while I’m driving it the odometer and speedometer will turn off and the truck will start shifting hard, sometimes I have hit the dash and they turned back on, and it would shift fine other times hitting the top of the dash does not fix it.


