Saturday, February 12th, 2011 AT 10:00 AM
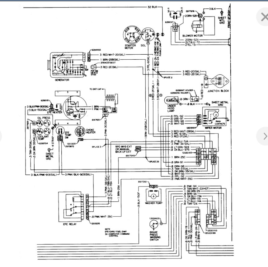
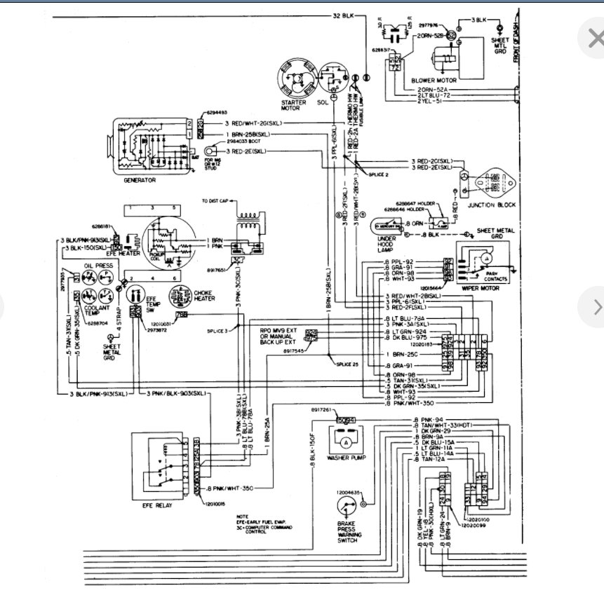
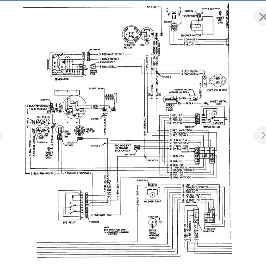
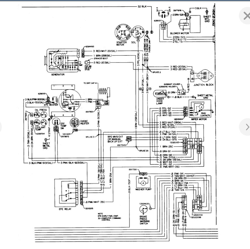
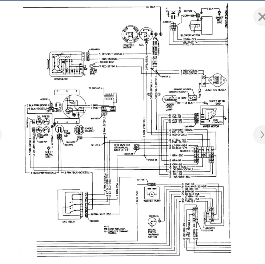
I have an 82 chevy s-10 with a 2.8 v-6 and its a manual. One day after driving it I parked and the next morning I tried to start it and got nothing. Replaced starter checked battery power and replaced solenoid. It has now sat four like four months with stabilizer though and I need it running



