Saturday, September 6th, 2014 AT 7:53 PM
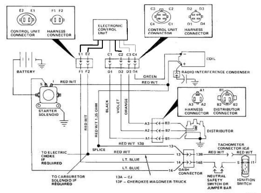
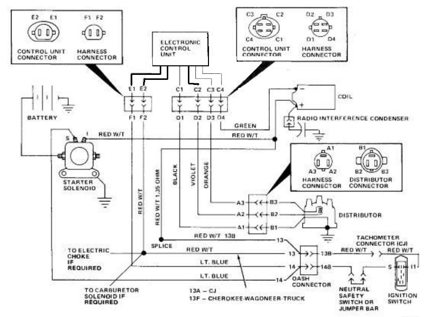
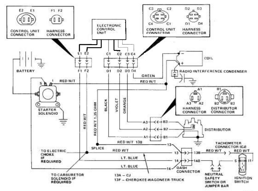
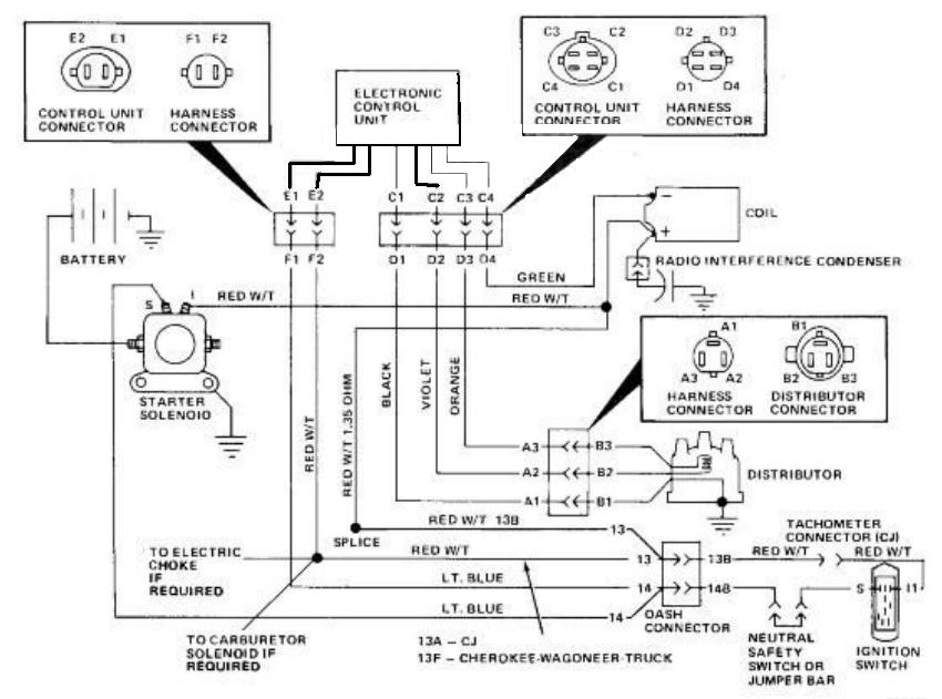
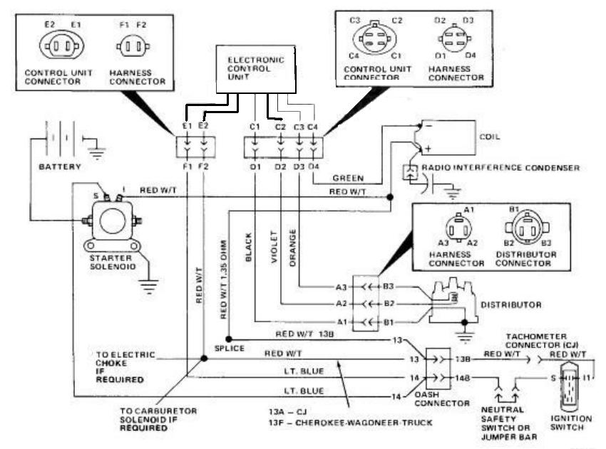
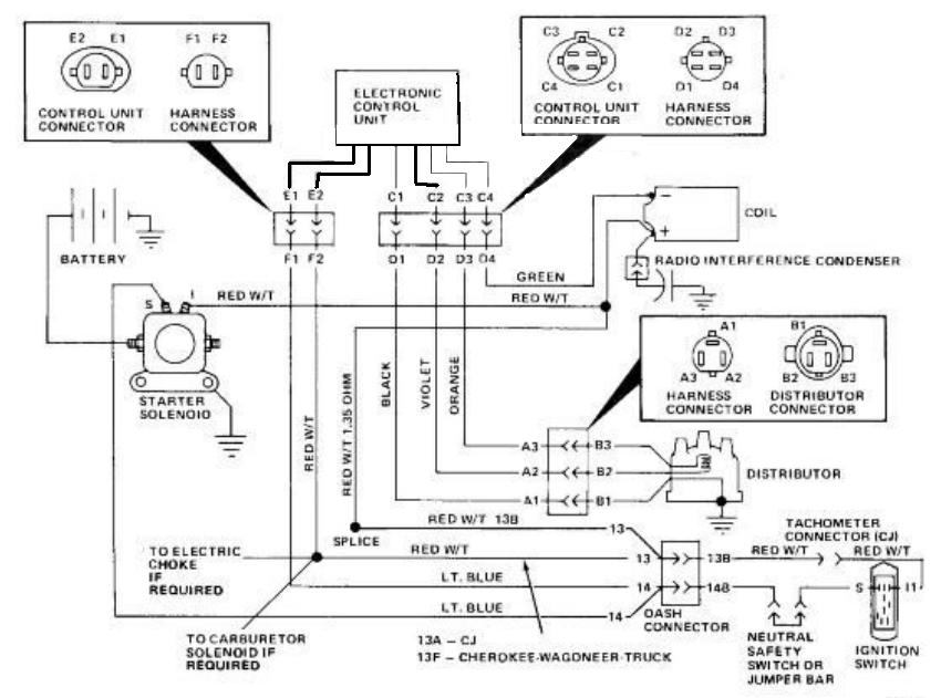
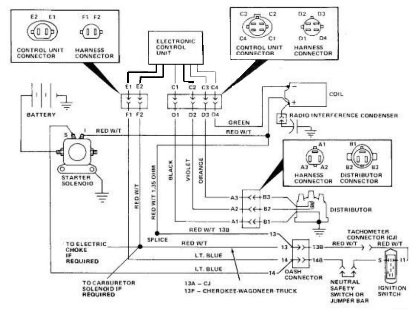
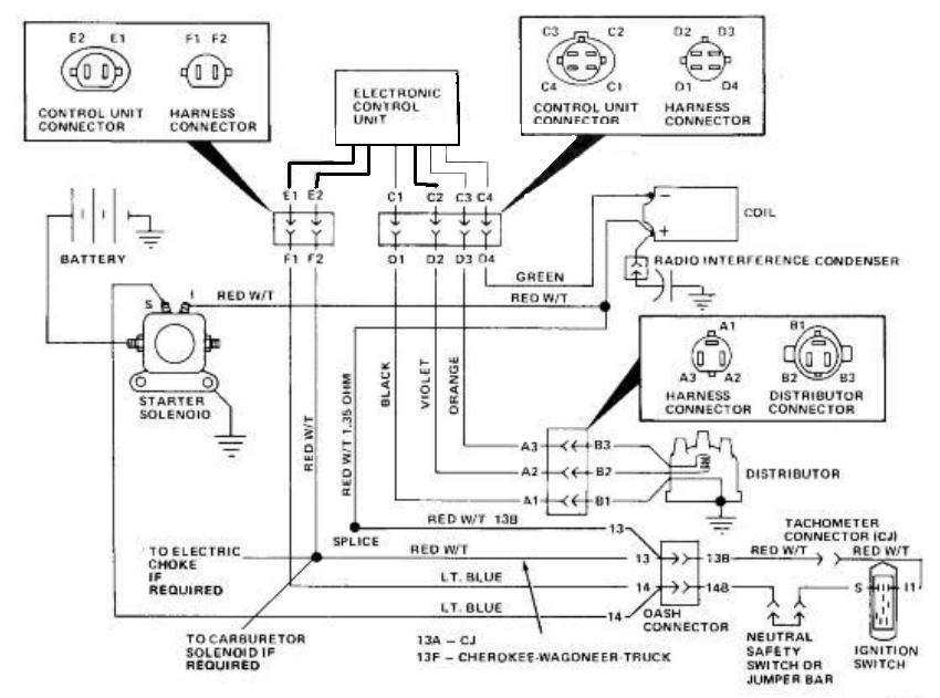
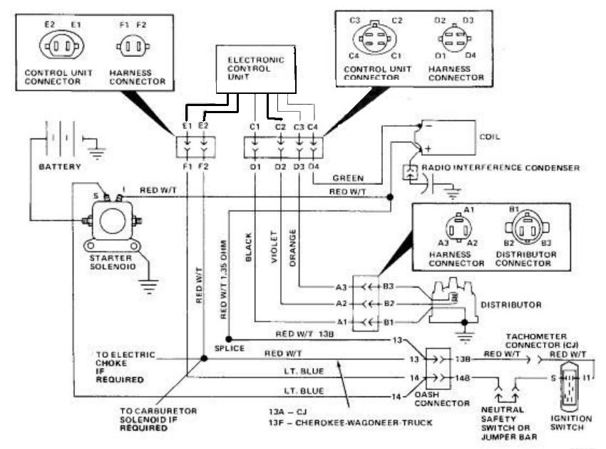
I purchased this vehicle in a non running condition in July. It was turning over but slowly. I have fuel. I replaced the fuel pump and filter just to eliminate that. I have the Motorcraft ignition module, I replaced it with one I had from my 1979 F250 and I had original tested ( it was okay). I replaced the starter, solenoid, battery and starter cables, coil, plugs and plug wires. I was not getting a strong spark and after reading one of your previous posts found that I am not getting twelve volts at the coil when in start condition. I ran a wire straight to coil from battery and it sparks much stronger, but still no start. I also have a lot of play in the distributor, I changed that today. It does crank better but is not starting.
























