Thursday, March 30th, 2023 AT 8:33 PM
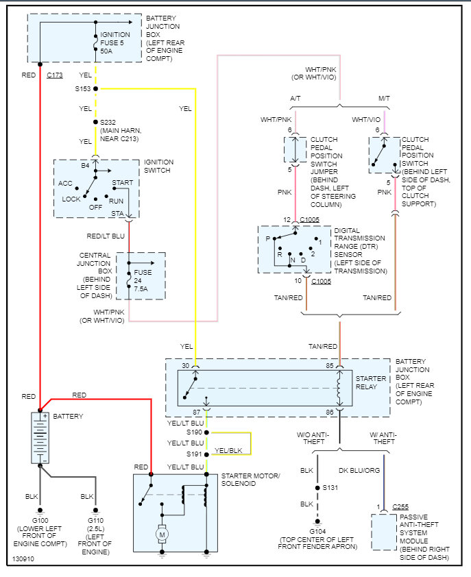
I have replaced the battery, starter, and ignition switch. I have a 12.7-v battery, 12.7v from battery cable to starter. The signal switch will drop to 10.5v when attempting to start. I am not sure why the truck won’t start. When attempting to crank I hear 1 click from the starter, it seems like the starter is not engaging to start the truck. The engine does rotate by hand.




