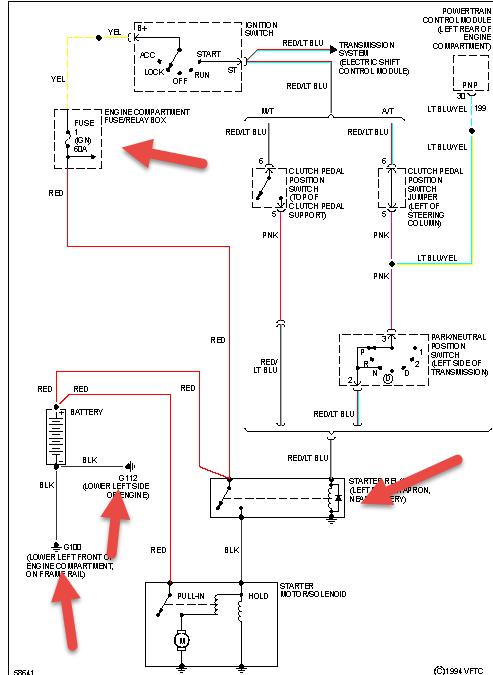
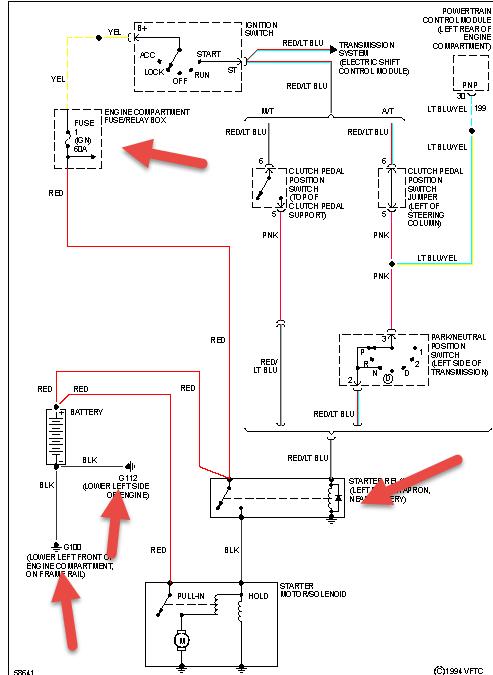
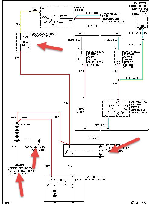
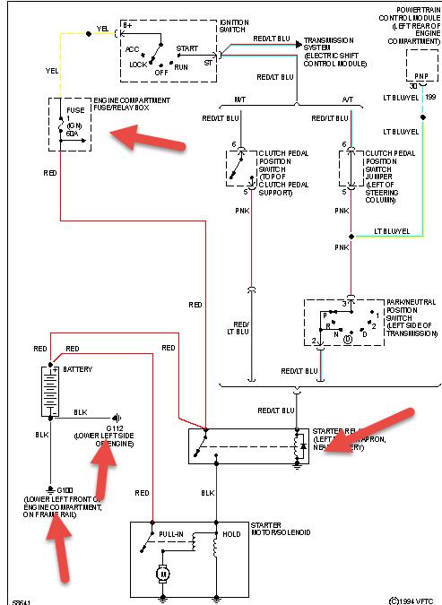
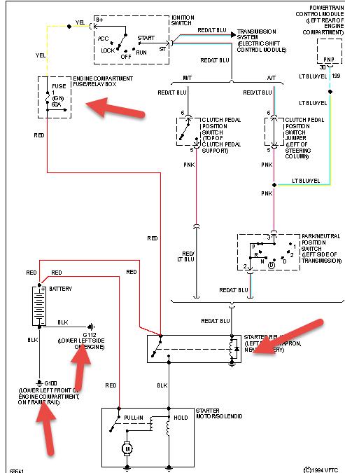
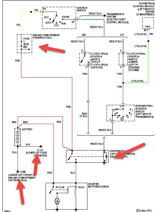
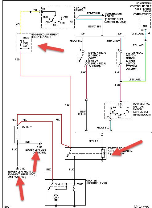
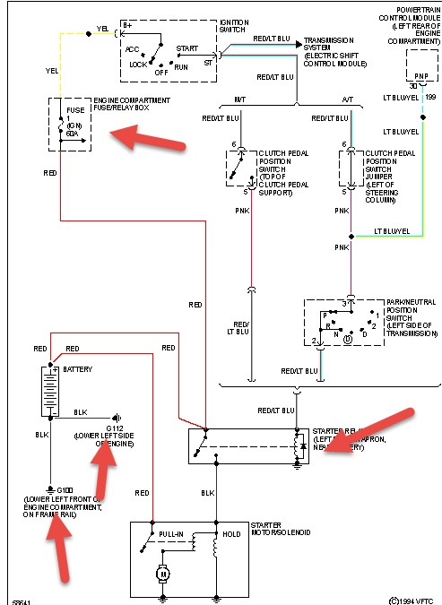
Monday, June 30th, 2014 AT 2:52 PM
I brought a re man pm for advance auto BWD the truck will not crank it try to sometimes but don't. I was told by advance that it do not have to be flashed because of the year. Is that true?



