Engine will not start up?

Tiny
TAMMIE HORNER
  • MEMBER
  • 1999 FORD EXPLORER
  • 4.0L
  • 6 CYL
  • 4WD
  • AUTOMATIC
  • 120,000 MILES
My SUV would not start because fuel pump was not coming on. Replaced fuel pump and now it will not come on. Firing but will not start. Are there reset buttons and if so where are they? I am puzzled as to why it will not pump fuel.
Monday, February 20th, 2017 AT 10:57 PM

19 Replies

Tiny
JDL
  • MECHANIC
  • 16,098 POSTS
When you turn the key to the on position without cranking the engine over can you hear the fuel pump run in the tank for 5 seconds?

https://www.2carpros.com/articles/car-cranks-but-wont-start

Please run down this guide and report back. Most Fords have an inertia switch, not sure if that is your problem? engine cranking, you have spark at the plugs? Any applicable trouble codes? At the top of page, vehicle repair guides, link, a lot good information.
Was this
answer
helpful?
Yes
No
Tuesday, December 29th, 2020 AT 12:33 PM
Tiny
TAMMIE HORNER
  • MEMBER
  • 2 POSTS
It's not showing any codes. But I checked the inertia switch. Still won't start.
Was this
answer
helpful?
Yes
No
+1
Tuesday, December 29th, 2020 AT 12:33 PM
Tiny
JDL
  • MECHANIC
  • 16,098 POSTS
Did you look at the diagram I posted? At the inertia switch, voltage on both legs, engine cranking, use a test light to check for voltage. When you first turn on the key, no crank, can you hear the fuel pump run for a couple seconds? Did you check the fuse for load side of relay? I did ask about spark at the plugs, engine cranking. I'm trying to find out if there is more than one issue?
Was this
answer
helpful?
Yes
No
+1
Tuesday, December 29th, 2020 AT 12:33 PM
Tiny
TATTOODDOOD
  • MEMBER
  • 1 POST
  • 1999 FORD EXPLORER
  • 6 CYL
  • 4WD
  • AUTOMATIC
  • 109,000 MILES
It is below freezing here but it should still start. Never gave a problem before when it was cold. I hope someone has a answer, because I am at a loss! Thanks!
Was this
answer
helpful?
Yes
No
Wednesday, December 30th, 2020 AT 6:14 PM (Merged)
Tiny
BLACKOP555
  • MECHANIC
  • 10,386 POSTS
First things first, throw on a fuel pressure check gauged and see if you have fuel pressure. More likely to be missing that then spark on such a cold day.

If you got ample pressure check the spark.

Get back to me.
Was this
answer
helpful?
Yes
No
+1
Wednesday, December 30th, 2020 AT 6:14 PM (Merged)
Tiny
JEWELS42168
  • MEMBER
  • 3 POSTS
  • 1999 FORD EXPLORER
Four Wheel Drive, Automatic, 110, 00 miles.

I recently came back from being away for 6 weeks. My vehicle listed above (Sport) was housed in the home garage with a full tank of gas. Upon coming home, the vehicle will not start. The battery is fine. A neighbor came over and did some things to the car and got it to start, but it won't stay started. He mentioned it might be a problem with my fuel filter or fuel line as it doesn't seem that the vehicle is getting gas. Is there anything that can be done to try and rectify the problem or will it need to be towed to a place for diagnostics? I live in the north and it was quite cold while I was away, but the neighbor does not think that would matter given that the car was kept in a closed garage.
Was this
answer
helpful?
Yes
No
Wednesday, December 30th, 2020 AT 6:15 PM (Merged)
Tiny
RASMATAZ
  • MECHANIC
  • 75,992 POSTS
Won't stay started-Do you mean won't idle if so inspect and clean out the idle air contol valve for a start
Was this
answer
helpful?
Yes
No
Wednesday, December 30th, 2020 AT 6:15 PM (Merged)
Tiny
JEWELS42168
  • MEMBER
  • 3 POSTS
It acted like it wanted to start after the neighbor did some things to it and did even start up at one point, but wouldn't stay on. He suggested before trying to get it towed somewhere that I let it sit for 30 minutes in case we had flooded it trying to start it and then try again. Did that and it turned over like it was wanting to start but didn't start. All attempts since then have yielded nothing, not even when pumping the gas pedal.
Was this
answer
helpful?
Yes
No
+1
Wednesday, December 30th, 2020 AT 6:15 PM (Merged)
Tiny
RASMATAZ
  • MECHANIC
  • 75,992 POSTS
Check your fuel pressure make sure its producing the correct fuel pressure and comeback with the readings.
Was this
answer
helpful?
Yes
No
+1
Wednesday, December 30th, 2020 AT 6:15 PM (Merged)
Tiny
JEWELS42168
  • MEMBER
  • 3 POSTS
How do I check the fuel pressure?
Was this
answer
helpful?
Yes
No
Wednesday, December 30th, 2020 AT 6:15 PM (Merged)
Tiny
RASMATAZ
  • MECHANIC
  • 75,992 POSTS
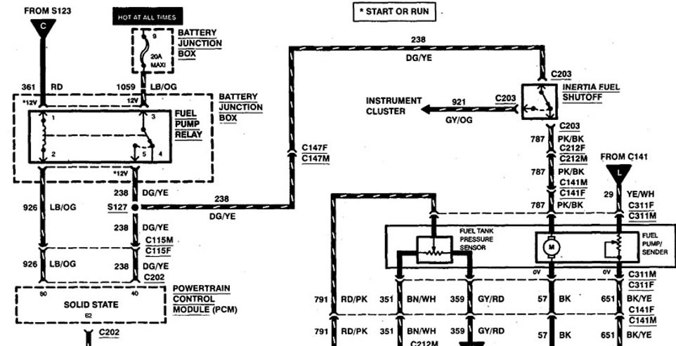
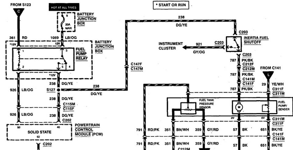
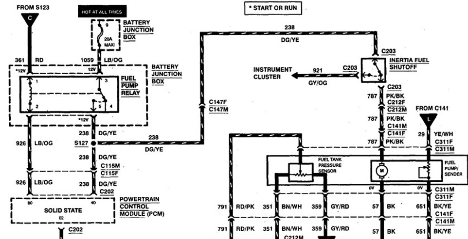
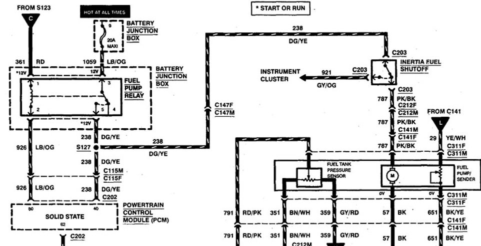
See below example.


https://www.2carpros.com/forum/automotive_pictures/12900_fuel_pressure_system_circuit_7.jpg

Was this
answer
helpful?
Yes
No
+1
Wednesday, December 30th, 2020 AT 6:15 PM (Merged)
Tiny
KASEKENNY
  • MECHANIC
  • 18,907 POSTS
I would agree that this sounds like a fuel issue so let's check the fuel pressure using this guide:

https://www.2carpros.com/articles/how-to-check-fuel-system-pressure-and-regulator

Then we need to check the three basic items to get the vehicle started. That is spark, fuel, and compression. Start with using some starter fluid in the intake and crank the engine. Then pull a plug and hold it against the block and crank the engine and make sure it is sparking.

Also, here is a guide that will help with this:

https://youtu.be/dCjmRL3p4Cs

Let's start with this and go from there. I don't think we have a compression issue but we can come back to that if needed. Let us know what you find with this. Thanks
Was this
answer
helpful?
Yes
No
+1
Wednesday, December 30th, 2020 AT 6:15 PM (Merged)
Tiny
LWF
  • MEMBER
  • 1 POST
  • 1999 FORD EXPLORER
On occasion our SUV (XLT model) will not start after it has been turned off. It'll roll over but won't start. After sitting for a few minutes same thing happens again however with the gas pedal depressed it'll start after 2 or 3 more rolls. It will then start fine after that. Could it be a dirty gas filter or jets? Or could it be something with the starter? Any help would be appreciated.
Was this
answer
helpful?
Yes
No
+1
Wednesday, December 30th, 2020 AT 6:15 PM (Merged)
Tiny
KASEKENNY
  • MECHANIC
  • 18,907 POSTS
This is because the engine is being flooded. You holding the throttle open is called a clear flood start and that basically cuts the injectors off while cranking so that it starts off the remaining fuel in the engine.

Here is a guide that helps with this issue in more general terms:

https://youtu.be/dCjmRL3p4Cs

Also, we need to test the fuel system to find out if it is high pressure or leaking injectors. Here are guides that help with both of those:

https://www.2carpros.com/articles/how-to-test-a-fuel-injector

https://www.2carpros.com/articles/how-to-check-fuel-system-pressure-and-regulator

When you do the pressure test, just leave the gauge on the engine and see how much it bleeds down while it sits. It should take at least an hour to drop pretty low. It should be gradual when it drops but I suspect it will be quick.

Let us know what you find with this and we can go from there. Thanks
Was this
answer
helpful?
Yes
No
Wednesday, December 30th, 2020 AT 6:15 PM (Merged)
Tiny
MYKE_COX
  • MEMBER
  • 1 POST
  • 1999 FORD EXPLORER
  • 6 CYL
  • 4WD
  • AUTOMATIC
  • 140,000 MILES
Will not start. Tried new battery. Cranks, but will not start. It ran fine all last week. Started Saturday fine. Wouldn't start yesterday.
Was this
answer
helpful?
Yes
No
Wednesday, December 30th, 2020 AT 6:15 PM (Merged)
Tiny
JDL
  • MECHANIC
  • 16,098 POSTS
Do you hear the pump run in the tank if you turn the key on without cranking the engine over?

Here is a guide to help us.

https://www.2carpros.com/articles/car-cranks-but-wont-start

Please run down this guide and report back.
Was this
answer
helpful?
Yes
No
-1
Wednesday, December 30th, 2020 AT 6:15 PM (Merged)
Tiny
BROWNN
  • MEMBER
  • 1 POST
Problems and followed the guide found out it was the crankshaft angle sensor
Was this
answer
helpful?
Yes
No
Wednesday, December 30th, 2020 AT 6:15 PM (Merged)
Tiny
ELIA M VILLARREAL
  • MEMBER
  • 2 POSTS
  • 1999 FORD EXPLORER
  • 5.0L
  • V8
  • 4WD
  • AUTOMATIC
  • 2,000,000 MILES
Will not start.
Was this
answer
helpful?
Yes
No
Wednesday, December 30th, 2020 AT 6:15 PM (Merged)
Tiny
JACOBANDNICKOLAS
  • MECHANIC
  • 110,194 POSTS
Hi,

Is the starter engaging and turning the engine or does nothing happen when you try starting it? Also, if the starter doesn't engage, do you hear any clicks or clicking from the vehicle when you try engaging the starter?

Here is a link that explains the most common causes of a crank no start, but I'm not clear if that is what's happening. If it is, take a look through the link and let me know if it helps. If it doesn't, let me know that, too.

https://www.2carpros.com/articles/car-cranks-but-wont-start

Also, let me know if this happened all at once, if there is power to the lights and other components and anything you can think of that may help me better diagnose.

Take care,
Joe
Was this
answer
helpful?
Yes
No
Wednesday, December 30th, 2020 AT 6:15 PM (Merged)

Please login or register to post a reply.